GM Service Manual Online
For 1990-2009 cars only
Makes
🢒
Oldsmobile
🢒
2003
🢒
Aurora
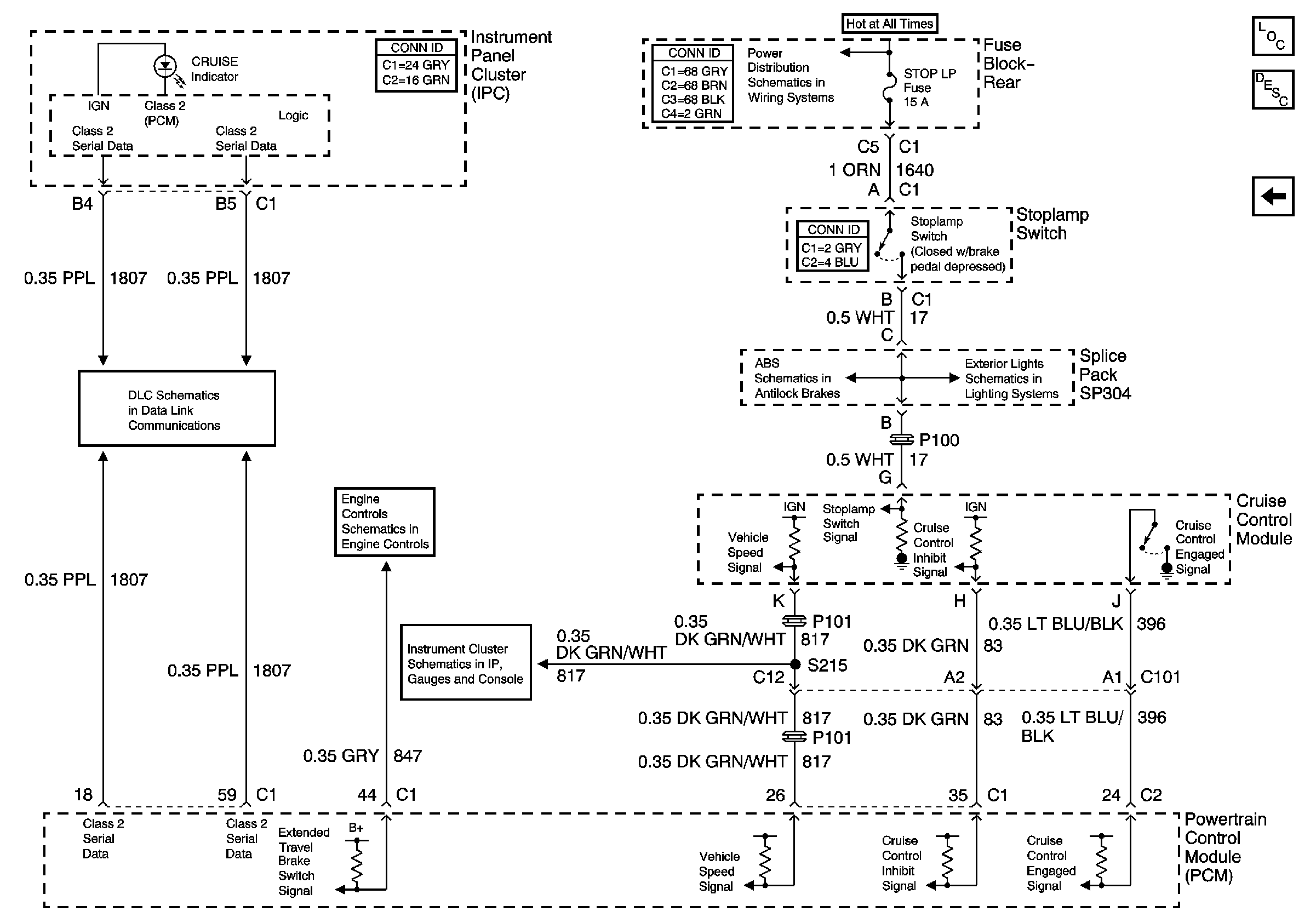
🢒 CCM, PCM Controls and Vehicle Speed Input
CCM, PCM Controls and Vehicle Speed Input
CCM, PCM Controls and Vehicle Speed Input
Master Electrical Component List
Cruise Control Description and Operation
Power and Ground
TSIG/HAZ, STOP LAMP, AUDIO and CD Fuses, Rear Fuse Block
Battery Feed to the Fuse Block-Rear
Power, Ground, Stoplamp Switch, Solenoid Valves, and Pump Motor
Tail/Stop Lamps