GM Service Manual Online
For 1990-2009 cars only

SERVICE MANUAL UPDATE - SEC. 8A-20 ENGINE CONTROL

THIS BULLETIN IS BEING REVISED TO INFORM "GM OF CANADA" DEALERS THAT THEY ARE NOT AUTHORIZED TO UTILIZE THIS SERVICE BULLETIN.

*********************************************************************

"GM OF CANADA" DEALERS ARE NOT AUTHORIZED TO UTILIZE THIS SERVICE BULLETIN.

*********************************************************************

SUBJECT: SERVICE MANUAL UPDATE-SECTION 8A-20-ENGINE CONTROLS

MODELS: 1993-94 OLDSMOBILE BRAVADA WITH 4.3L ENGINE (VIN W - RPO L35)

THE FOLLOWING REPRESENTS NEW INFORMATION FOR SECTION 8A-20 OF THE 1994 OLDSMOBILE BRAVADA SERVICE MANUAL SUPPLEMENT.

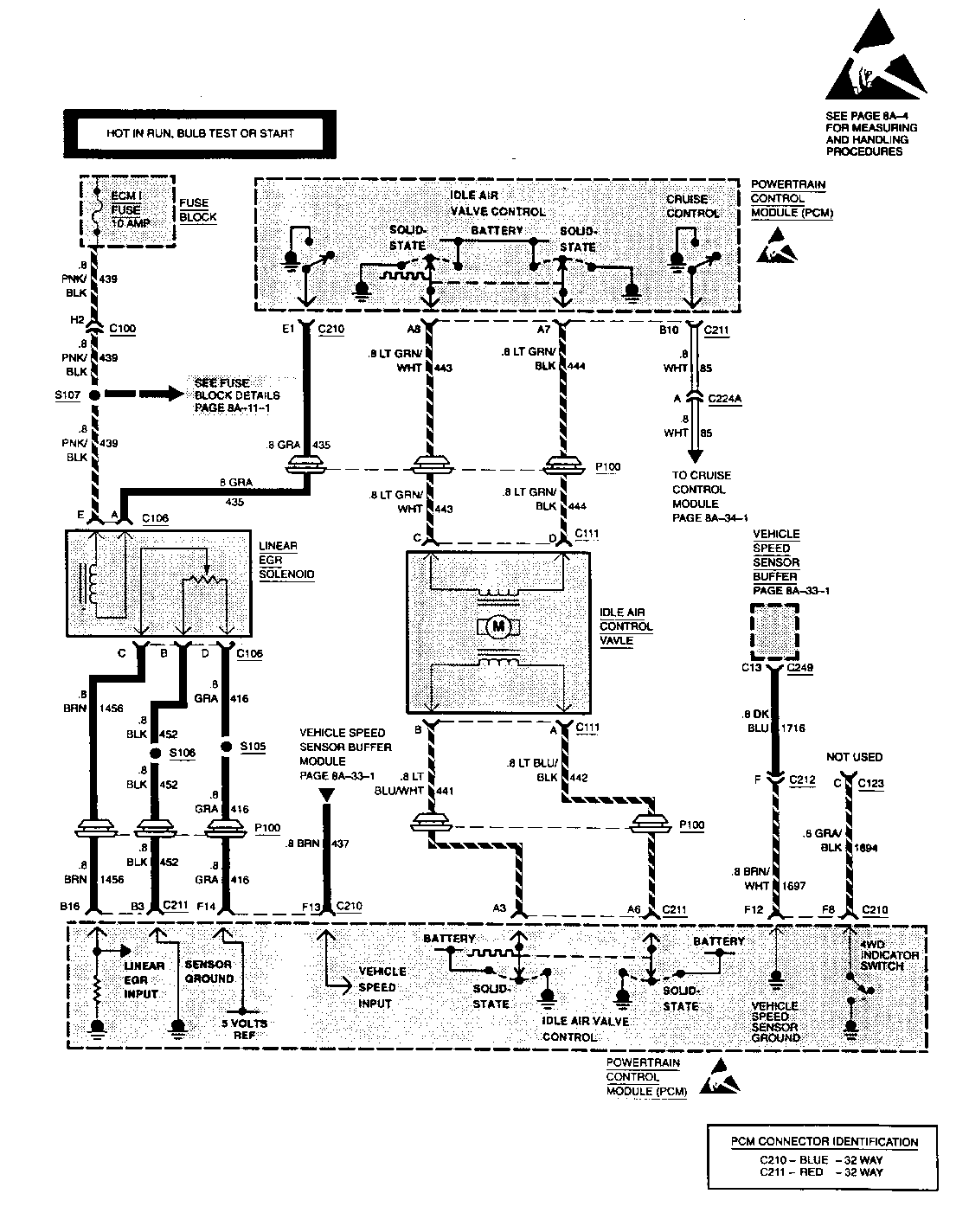
THIS INFORMATION REPLACES INFORMATION FOUND ON PAGE 8A-20-6 UNDER ENGINE CONTROLS 4.3L (262 CID) V6 HP VIN W. THE PCM NOW INCLUDES INPUTS FROM THE VEHICLE SPEED SENSOR BUFFER.

FIGURES: 0 ATTACHMENTS: 1


Object Number: 79889  Size: FS

GENERAL MOTORS BULLETINS ARE INTENDED FOR USE BY PROFESSIONAL TECHNICIANS, NOT A "DO-IT-YOURSELFER". THEY ARE WRITTEN TO INFORM THOSE TECHNICIANS OF CONDITIONS THAT MAY OCCUR ON SOME VEHICLES, OR TO PROVIDE INFORMATION THAT COULD ASSIST IN THE PROPER SERVICE OF A VEHICLE. PROPERLY TRAINED TECHNICIANS HAVE THE EQUIPMENT, TOOLS, SAFETY INSTRUCTIONS AND KNOW-HOW TO DO A JOB PROPERLY AND SAFELY. IF A CONDITION IS DESCRIBED, DO NOT ASSUME THAT THE BULLETIN APPLIES TO YOUR VEHICLE, OR THAT YOUR VEHICLE WILL HAVE THAT CONDITION. SEE A GENERAL MOTORS DEALER SERVICING YOUR BRAND OF GENERAL MOTORS VEHICLE FOR INFORMATION ON WHETHER YOUR VEHICLE MAY BENEFIT FROM THE INFORMATION.

COPYRIGHT 1994 GENERAL MOTORS CORPORATION. ALL RIGHTS RESERVED.