GM Service Manual Online
For 1990-2009 cars only
Makes
🢒
Oldsmobile
🢒
2004
🢒
Bravada
🢒 04 S/T Utility Audible Warnings Schematics
04 S/T Utility Audible Warnings Schematics
Master Electrical Component List
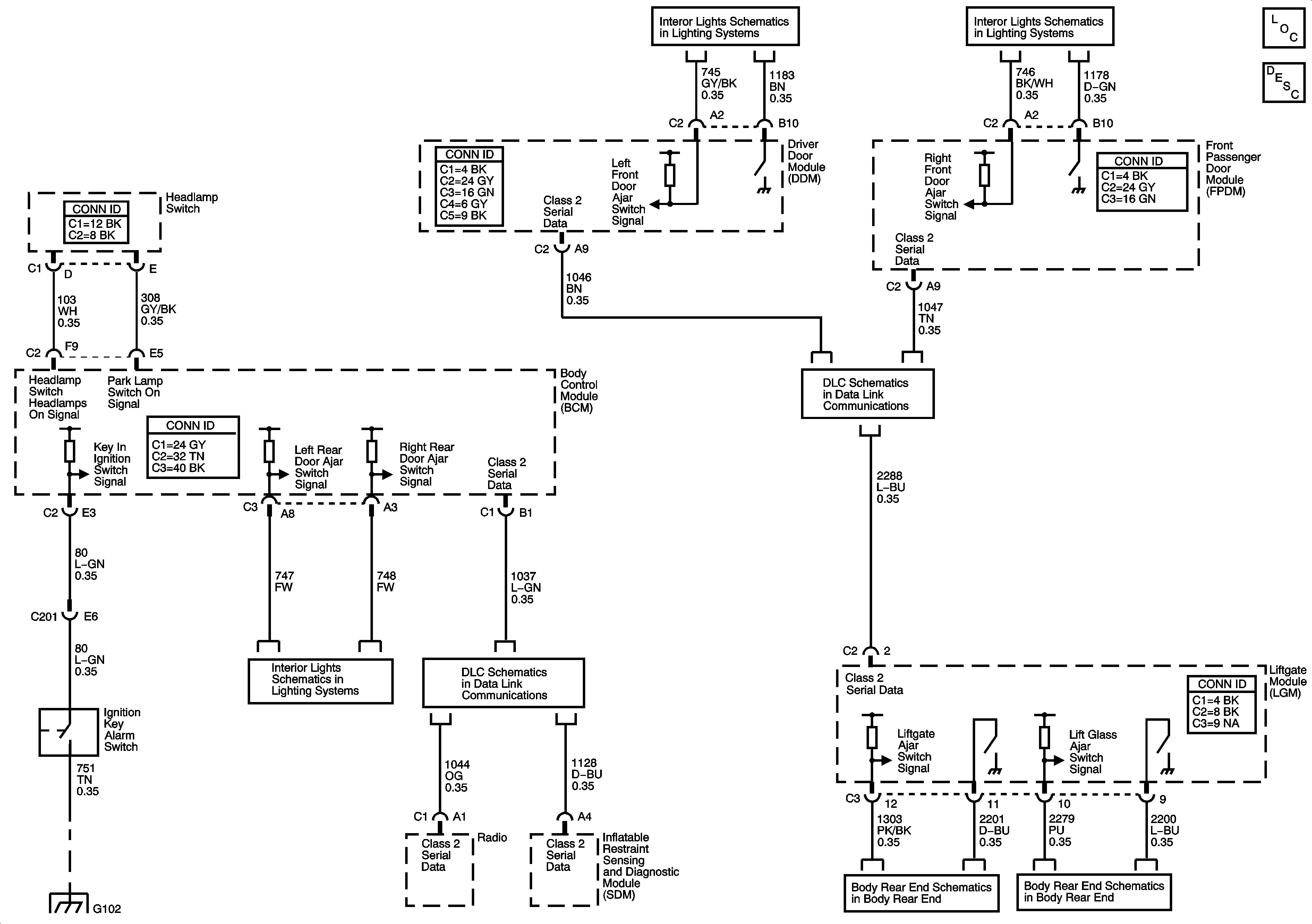
Audible Warnings Description and Operation
Door Switch Inputs
Door Switch Inputs
Power, Ground, Data Link Connector, and SP205
Door Switch Inputs
G102
Liftgate - Except XUV
Liftgate - Except XUV