GM Service Manual Online
For 1990-2009 cars only
Makes
🢒
Oldsmobile
🢒
2004
🢒
Bravada
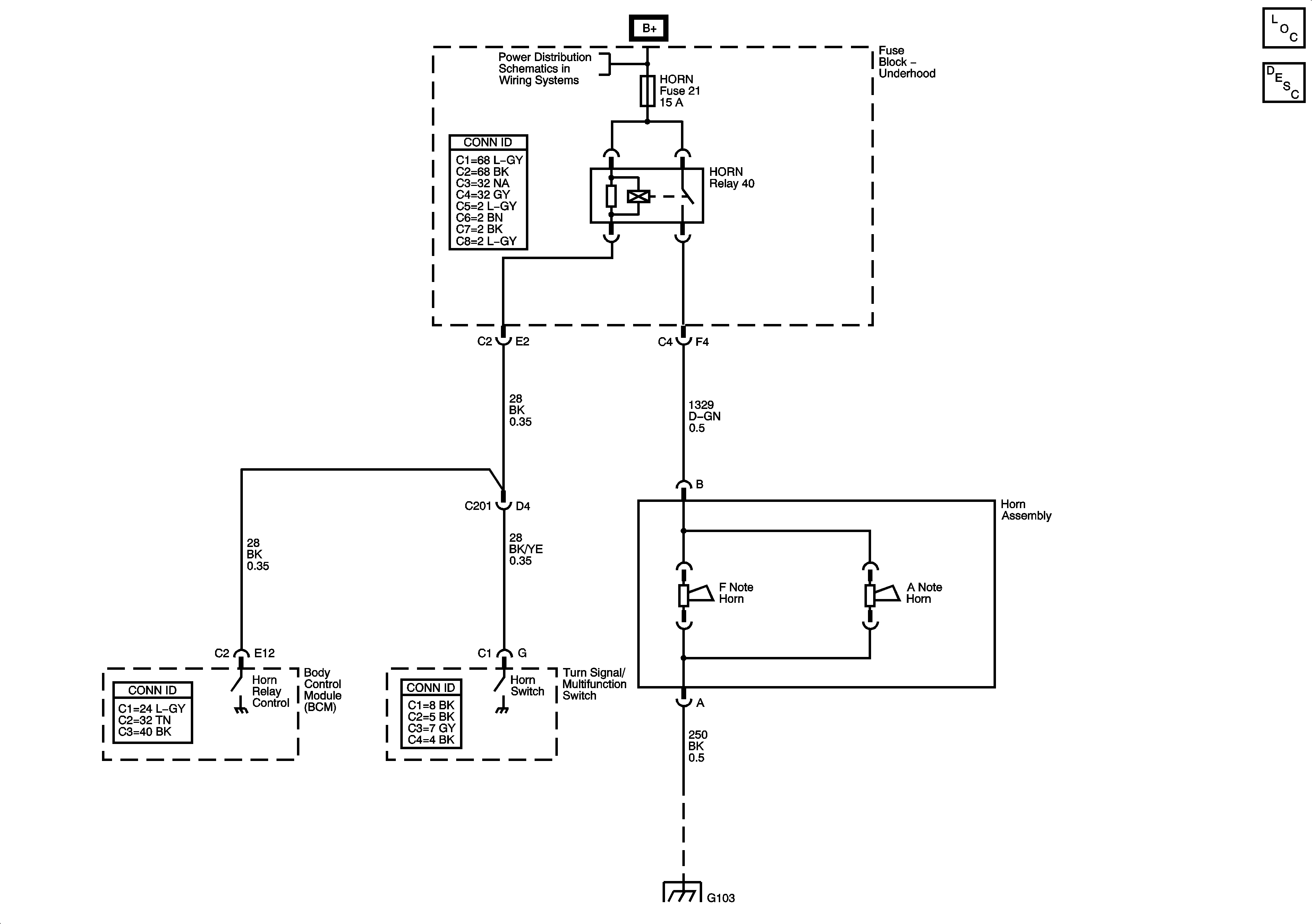
🢒 04 S/T Utility Horns Schematics
04 S/T Utility Horns Schematics
Master Electrical Component List
Horns System Description and Operation
B+ Bus - Underhood Fuse Block
G101, G103, G106, and G110