GM Service Manual Online
For 1990-2009 cars only
Makes
🢒
Oldsmobile
🢒
2002
🢒
Bravada - 2WD
🢒
Body and Accessories
🢒
Wiring Systems
🢒 Radio/Audio System Schematics
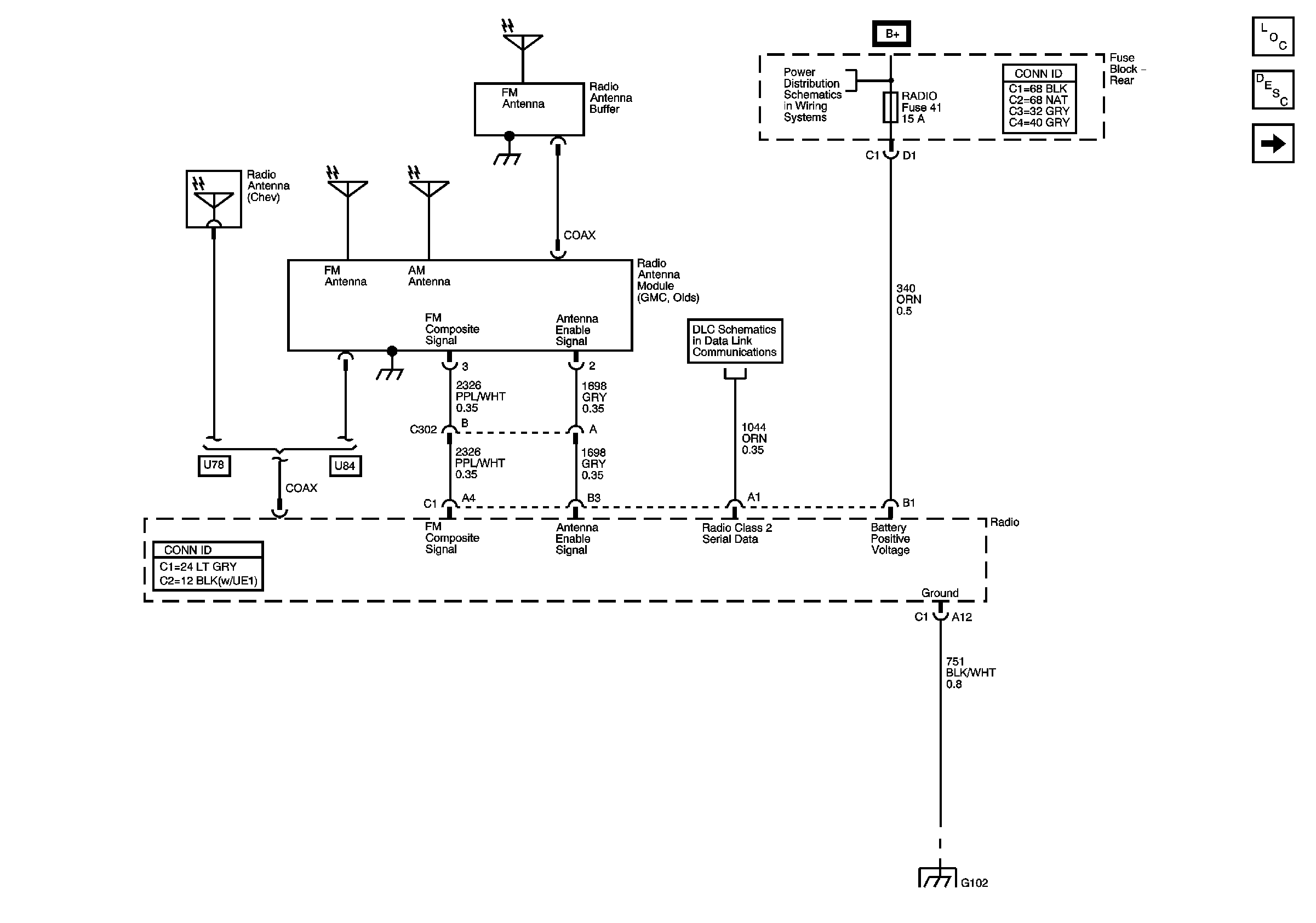
Figure
1:
Base Radio - Power, Ground, Serial Data, and Antenna
Master Electrical Component List
Radio/Audio System Description and Operation
Base Radio - Speaker Outputs w/o Rear Seat Audio
B+ Bus - Rear Fuse Block
DLC and SP205
G102, G104, G105, and G109
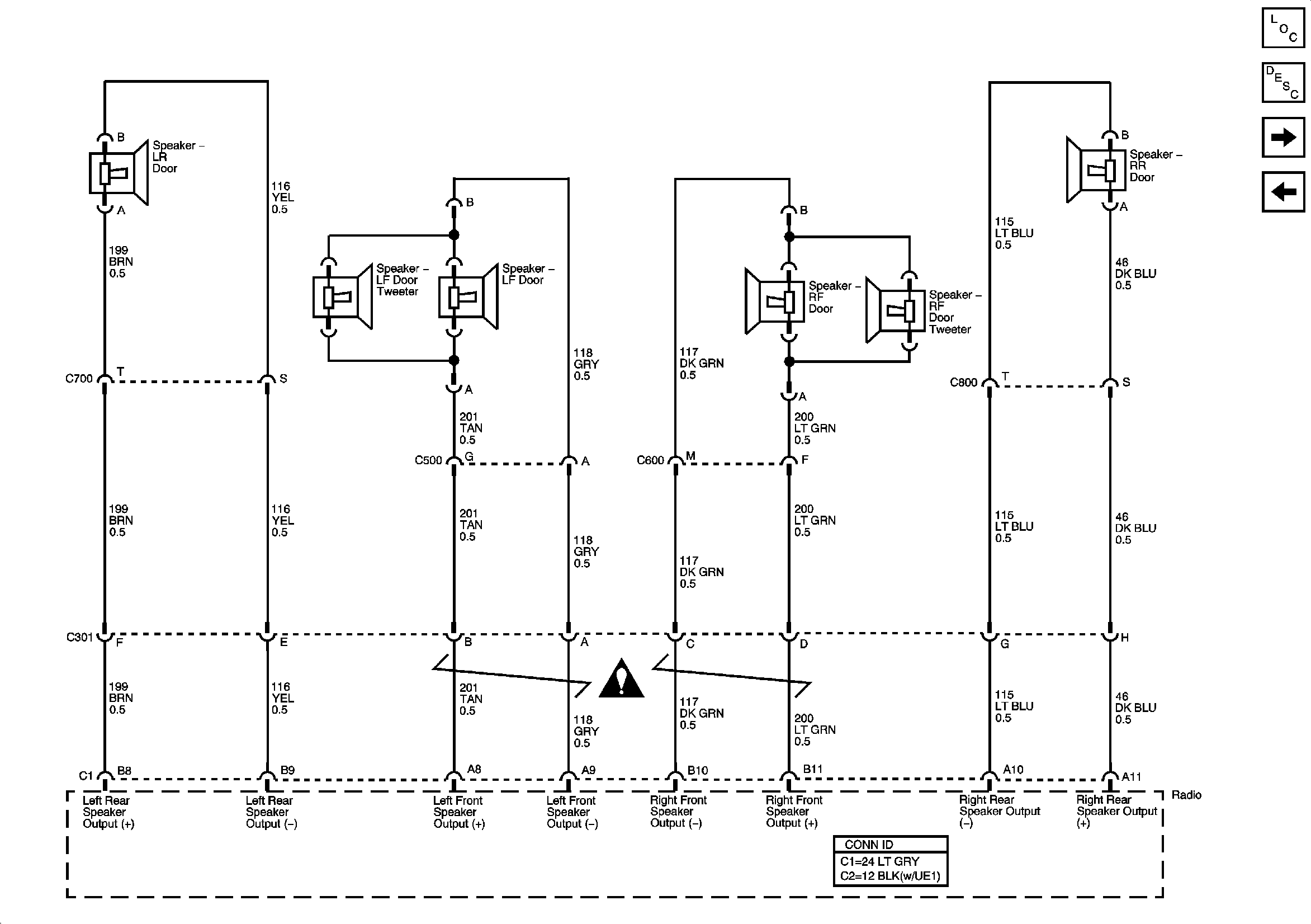
Figure
2:
Base Radio - Speaker Outputs w/o Rear Seat Audio
Master Electrical Component List
Radio/Audio System Description and Operation
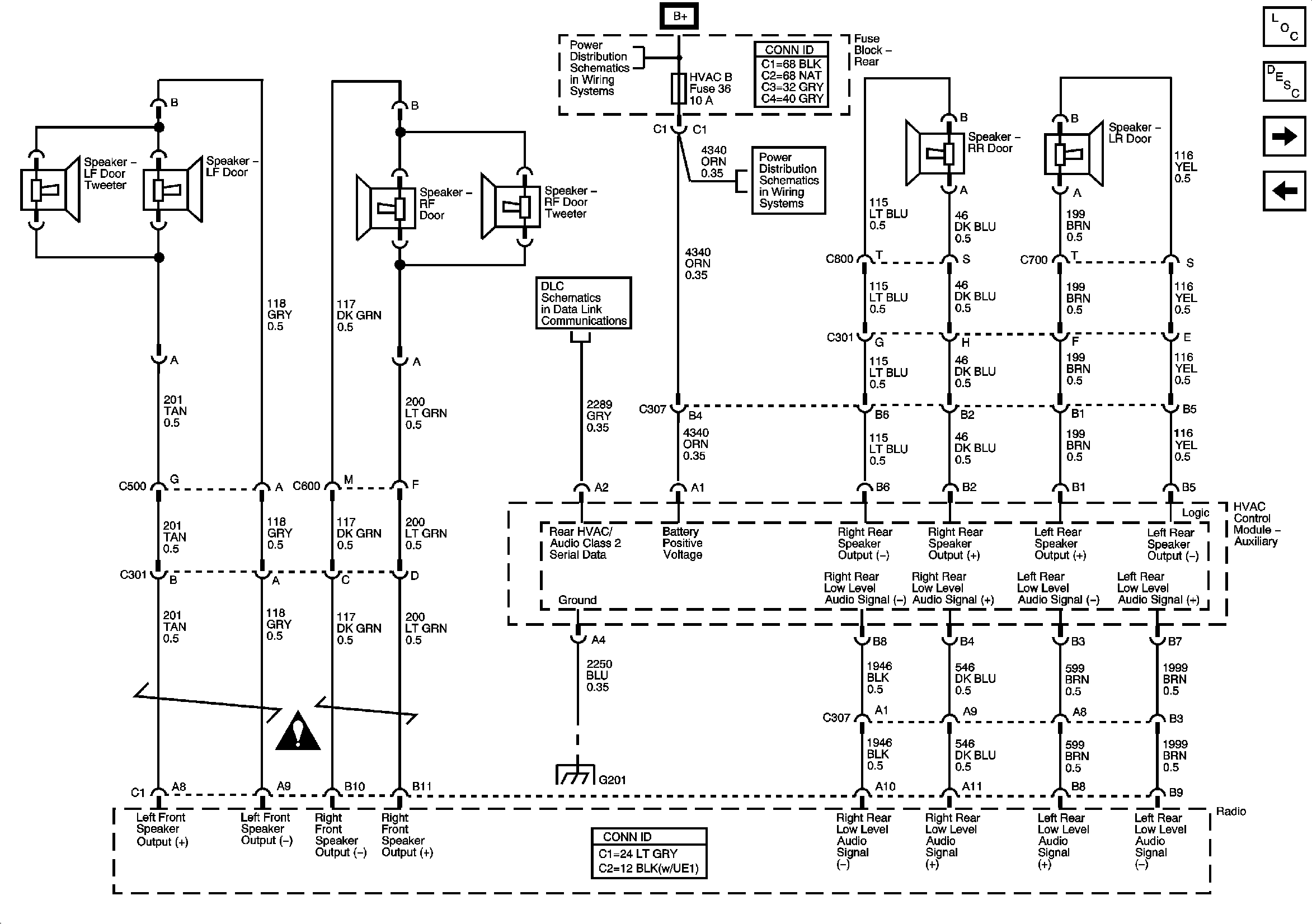
Base Radio - Speaker Outputs w/Rear Seat Audio
Base Radio - Power, Ground, Serial Data, and Antenna
Figure
3:
Base Radio - Speaker Outputs w/Rear Seat Audio
Master Electrical Component List
Radio/Audio System Description and Operation
Premium Radio - Power, Ground, Serial Data, and Antenna - Body Type VIN 3
Base Radio - Speaker Outputs w/o Rear Seat Audio
B+ Bus - Rear Fuse Block
LGM/DSM, OH BATT/ONSTAR, RADIO, and HVAC B Fuses
DLC and SP205
G201 - 1 of 2
Figure
4:
Premium Radio - Power, Ground, Serial Data, and Antenna - Body Type VIN 3
Master Electrical Component List
Radio/Audio System Description and Operation
Premium Radio - Power, Ground, Serial Data, and Antenna - Body Type VIN 6
Base Radio - Speaker Outputs w/Rear Seat Audio
B+ Bus - Rear Fuse Block
DLC and SP205
G401, G402, and G403
G102, G104, G105, and G109
DLC and SP205
G201 - 1 of 2
Figure
5:
Premium Radio - Power, Ground, Serial Data, and Antenna - Body Type VIN 6
Master Electrical Component List
Radio/Audio System Description and Operation
Premium Radio - Speaker Outputs and Amplifier Serial Data
Premium Radio - Power, Ground, Serial Data, and Antenna - Body Type VIN 3
B+ Bus - Rear Fuse Block
DLC and SP205
G401, G402, and G403
G102, G104, G105, and G109
DLC and SP205
G201 - 1 of 2
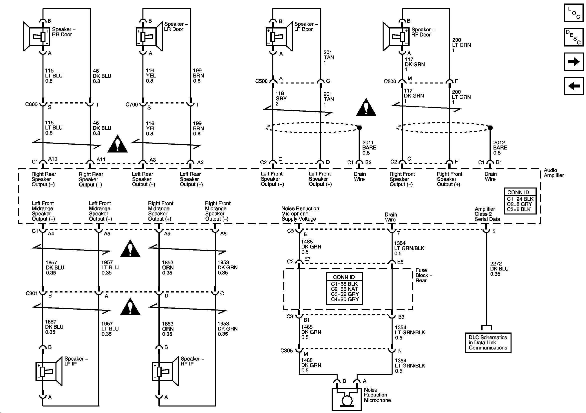
Figure
6:
Premium Radio - Speaker Outputs and Amplifier Serial Data
Master Electrical Component List
Radio/Audio System Description and Operation
Steering Wheel Controls
Premium Radio - Power, Ground, Serial Data, and Antenna - Body Type VIN 6
SP206
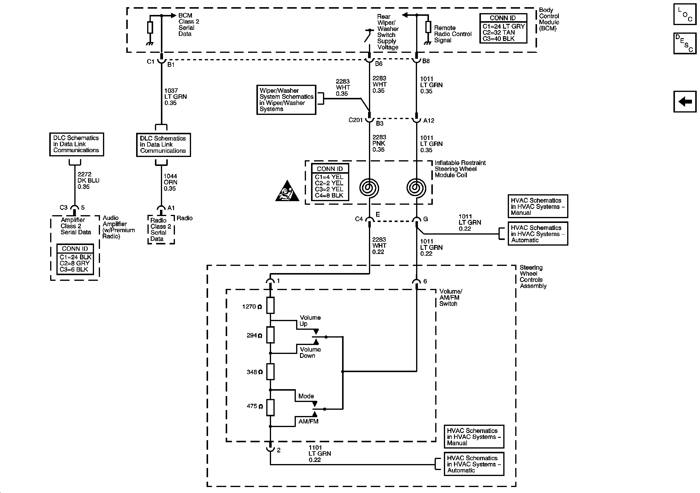
Figure
7:
Steering Wheel Controls
Master Electrical Component List
Radio/Audio System Description and Operation
Premium Radio - Speaker Outputs and Amplifier Serial Data
Rear Wiper/Washer
SP206
DLC and SP205
Steering Wheel Controls
Steering Wheel Controls
Steering Wheel Controls
Steering Wheel Controls