GM Service Manual Online
For 1990-2009 cars only
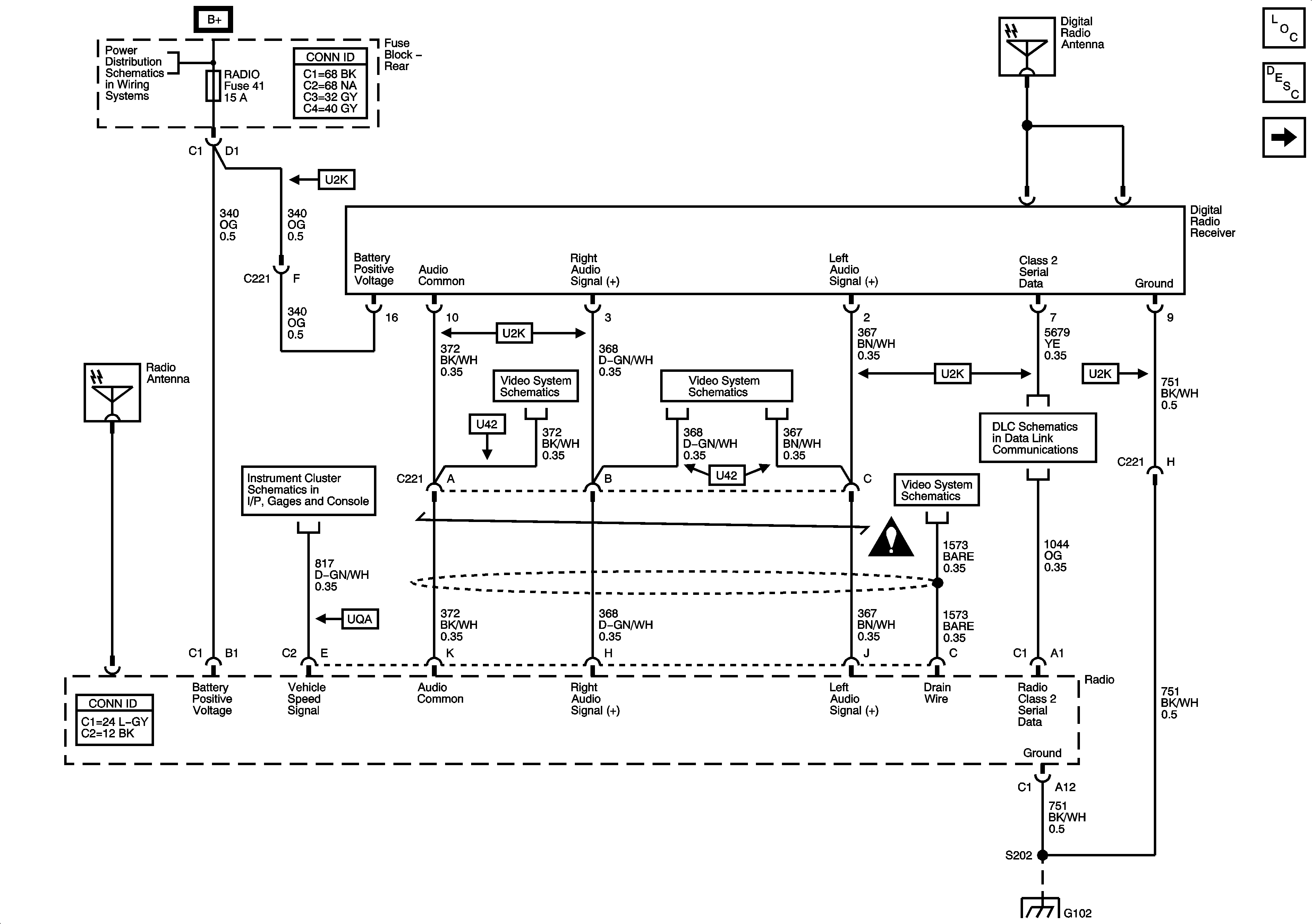
Figure 1:

Power, Ground, Serial Data and Digital Radio Receiver


Object Number: 1331355  Size: FS
Master Electrical Component List
Radio/Audio System Description and Operation
Base Radio w/o Rear Seat Audio
B+ Bus - Rear Fuse Block
Gages
04 S/T Utility Video System Schematics
04 S/T Utility Video System Schematics
04 S/T Utility Video System Schematics
Power, Ground, Data Link Connector, and SP205
G102
Entertainment Schematic Icons
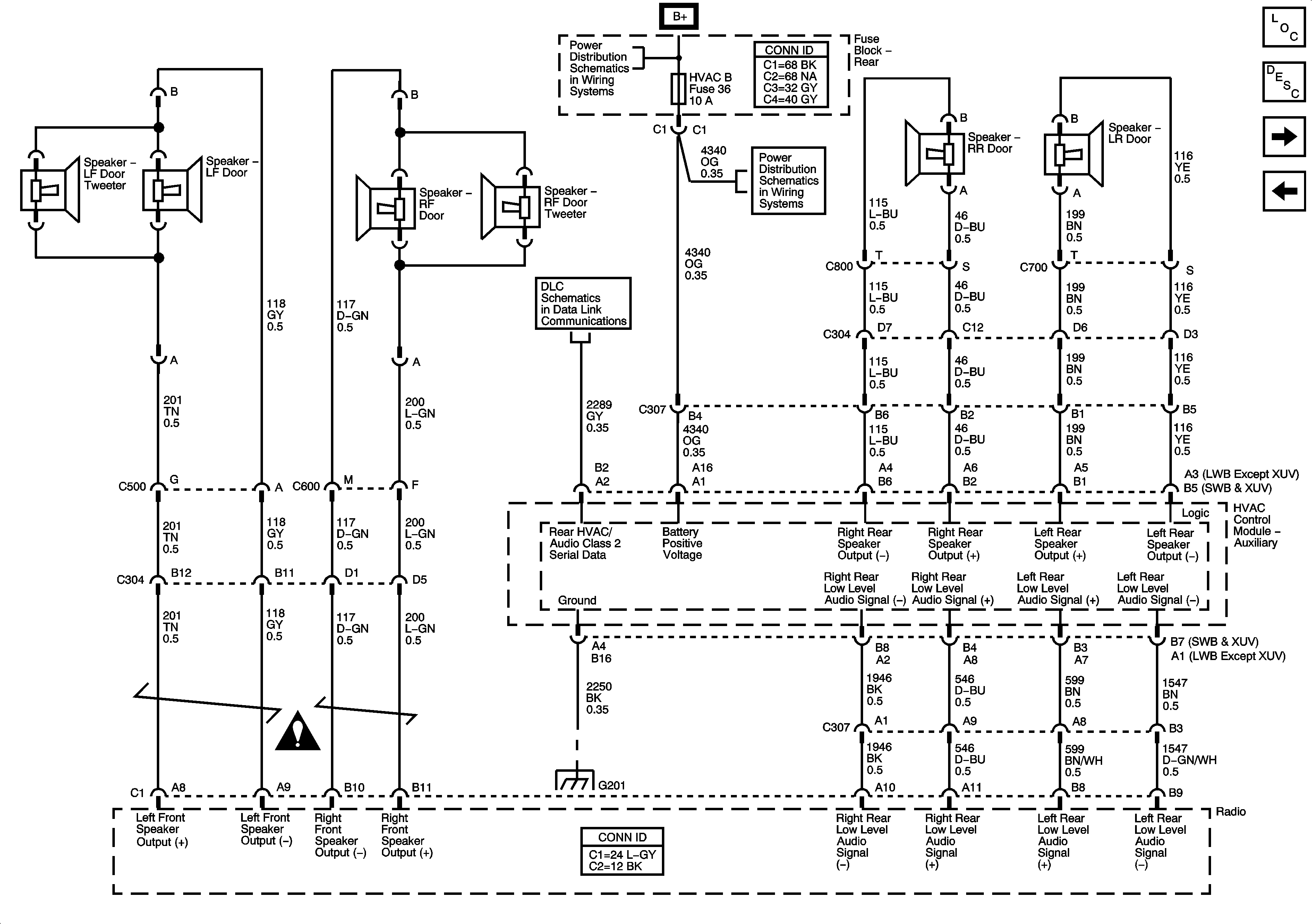
Figure 2:

Base Radio w/o Rear Seat Audio


Object Number: 1331356  Size: FS
Master Electrical Component List
Radio/Audio System Description and Operation
Base Radio w/Rear Seat Audio
Power, Ground, Serial Data and Digital Radio Receiver
Entertainment Schematic Icons
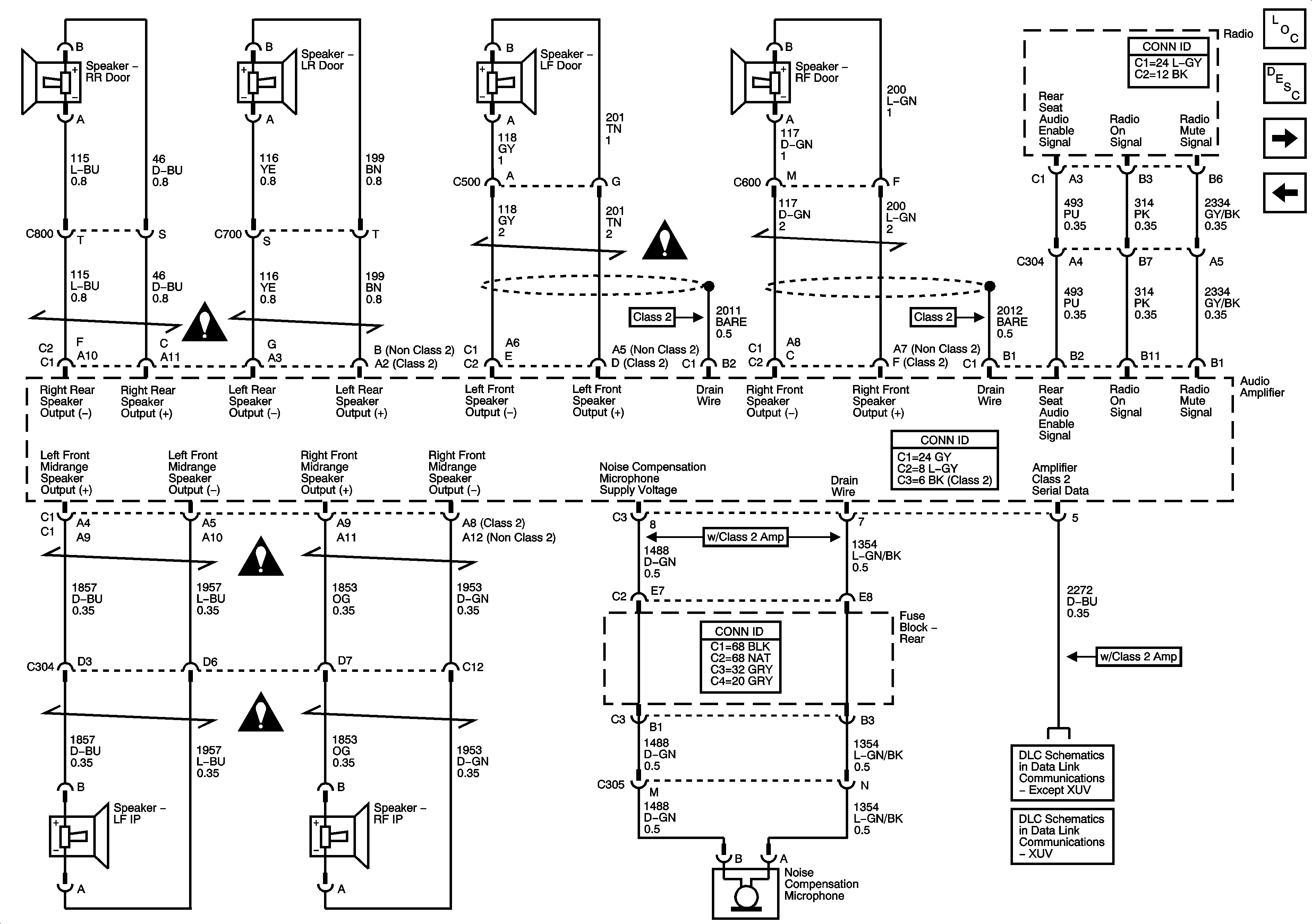
Figure 3:

Base Radio w/Rear Seat Audio


Object Number: 1331358  Size: FS
Master Electrical Component List
Radio/Audio System Description and Operation
Audio Amplifier Power, Ground, and Premium Radio Low Level Audio Outputs - Class 2 Amplifier w/o Rear Seat Audio Controls
Base Radio w/o Rear Seat Audio
B+ Bus - Rear Fuse Block
LGM/DSM, OH BATT/ONSTAR, RADIO, and HVAC B Fuses
Power, Ground, Data Link Connector, and SP205
G201 - 1 of 2
Entertainment Schematic Icons
Figure 4:

Audio Amplifier Power, Ground, and Premium Radio Low Level Audio Outputs - Class 2 Amplifier w/o Rear Seat Audio Controls


Object Number: 1331359  Size: FS
Master Electrical Component List
Radio/Audio System Description and Operation
Audio Amplifier Power, Ground, and Premium Radio Low Level Audio Outputs - Non-Class 2 Amplifier w/o Rear Seat Audio Controls
Base Radio w/Rear Seat Audio
B+ Bus - Rear Fuse Block
Entertainment Schematic Icons
Entertainment Schematic Icons
G102
G401, G402, and G403 - Except XUV
Figure 5:

Audio Amplifier Power, Ground, and Premium Radio Low Level Audio Outputs - Non-Class 2 Amplifier w/o Rear Seat Audio Controls


Object Number: 1331361  Size: FS
Master Electrical Component List
Radio/Audio System Description and Operation
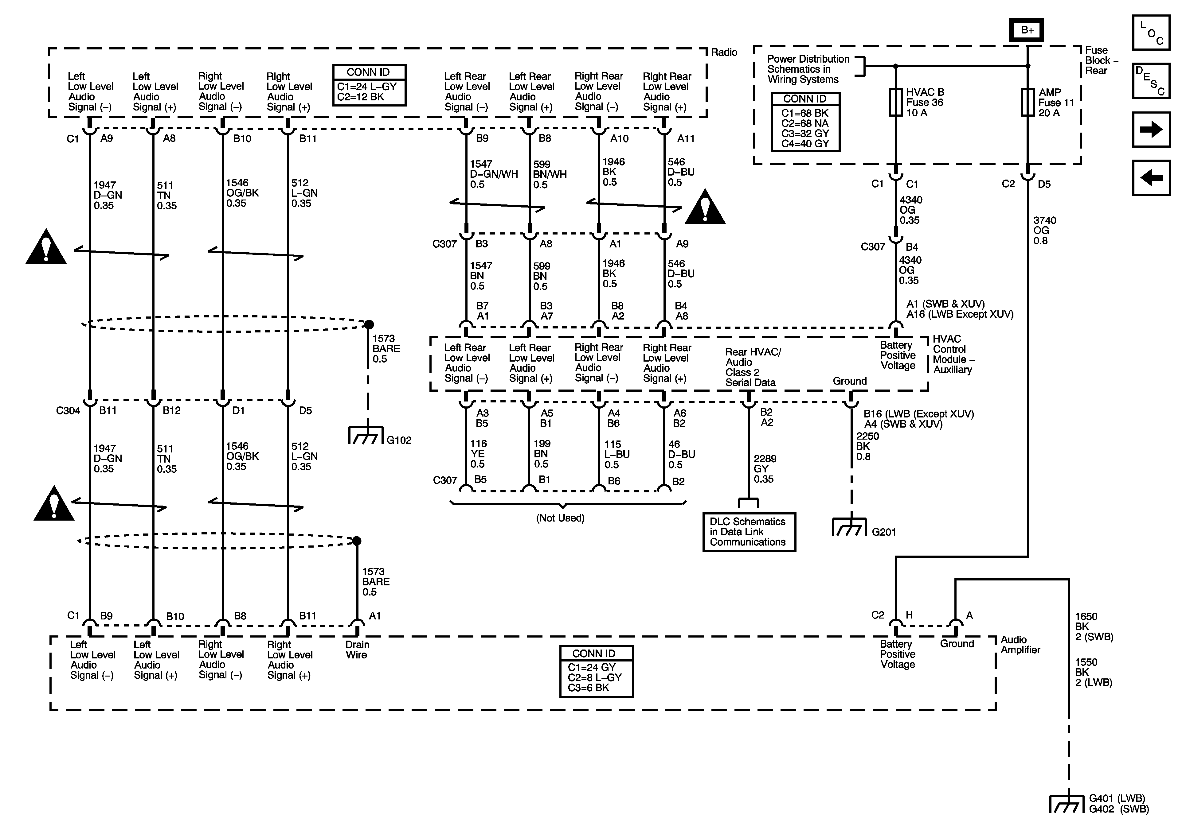
Audio Amplifier Power, Ground, and Premium Radio Low Level Audio Outputs - Class 2 Amplifier w/Rear Seat Audio Controls
Audio Amplifier Power, Ground, and Premium Radio Low Level Audio Outputs - Class 2 Amplifier w/o Rear Seat Audio Controls
B+ Bus - Rear Fuse Block
Entertainment Schematic Icons
Entertainment Schematic Icons
G102
G401, G402, and G403 - Except XUV
Figure 6:

Audio Amplifier Power, Ground, and Premium Radio Low Level Audio Outputs - Class 2 Amplifier w/Rear Seat Audio Controls


Object Number: 1426951  Size: FS
Master Electrical Component List
Radio/Audio System Description and Operation
Audio Amplifier Power, Ground, and Premium Radio Low Level Audio Outputs - Non-Class 2 Amplifier w/Rear Seat Audio Controls
Audio Amplifier Power, Ground, and Premium Radio Low Level Audio Outputs - Non-Class 2 Amplifier w/o Rear Seat Audio Controls
B+ Bus - Rear Fuse Block
G102
Power, Ground, Data Link Connector, and SP205
G201 - 1 of 2
G401, G402, and G403 - Except XUV
Entertainment Schematic Icons
Entertainment Schematic Icons
Entertainment Schematic Icons
Figure 7:

Audio Amplifier Power, Ground, and Premium Radio Low Level Audio Outputs - Non-Class 2 Amplifier w/Rear Seat Audio Controls


Object Number: 1426954  Size: FS
Master Electrical Component List
Radio/Audio System Description and Operation
Premium Radio Amplifier Outputs and Noise Reduction Microphone
Audio Amplifier Power, Ground, and Premium Radio Low Level Audio Outputs - Class 2 Amplifier w/Rear Seat Audio Controls
B+ Bus - Rear Fuse Block
G102
Power, Ground, Data Link Connector, and SP205
G201 - 1 of 2
G401, G402, and G403 - Except XUV
Entertainment Schematic Icons
Entertainment Schematic Icons
Entertainment Schematic Icons
Entertainment Schematic Icons
Entertainment Schematic Icons
Figure 8:

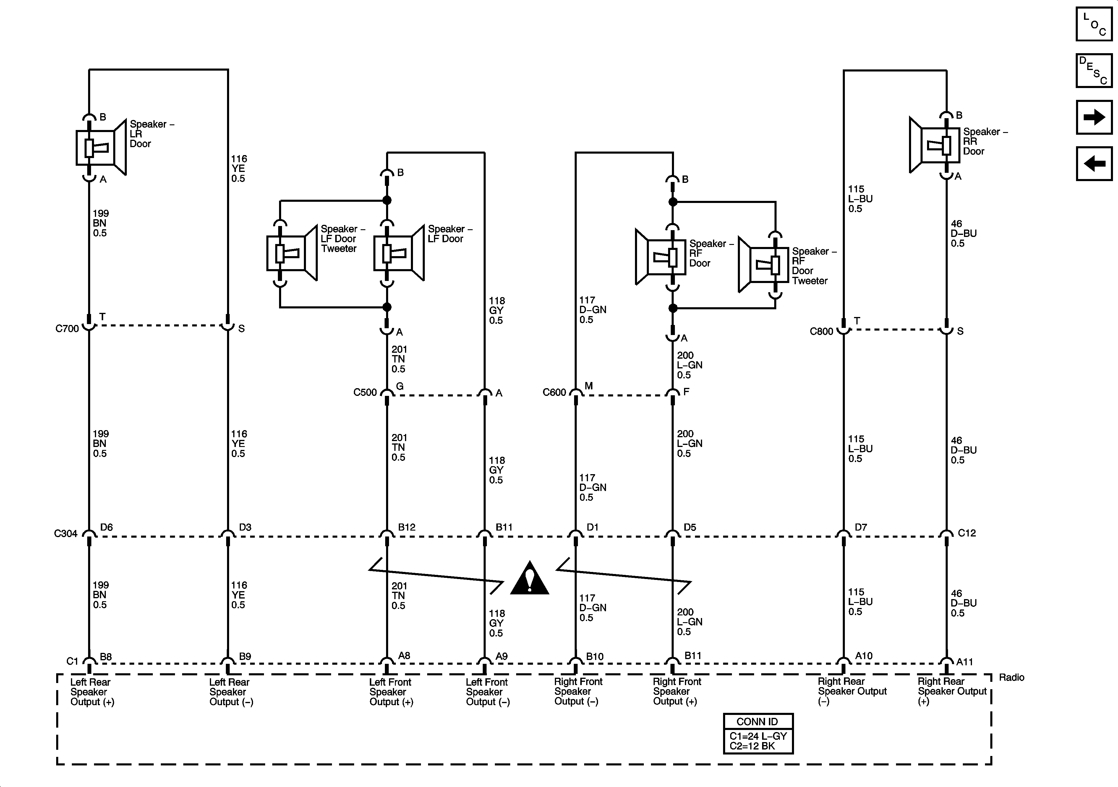
Premium Radio Amplifier Outputs and Noise Reduction Microphone


Object Number: 1331363  Size: FS
Master Electrical Component List
Radio/Audio System Description and Operation
Steering Wheel Controls
Audio Amplifier Power, Ground, and Premium Radio Low Level Audio Outputs - Non-Class 2 Amplifier w/o Rear Seat Audio Controls
Entertainment Schematic Icons
Entertainment Schematic Icons
Entertainment Schematic Icons
Entertainment Schematic Icons
SP306 - Except XUV
SP306 - XUV
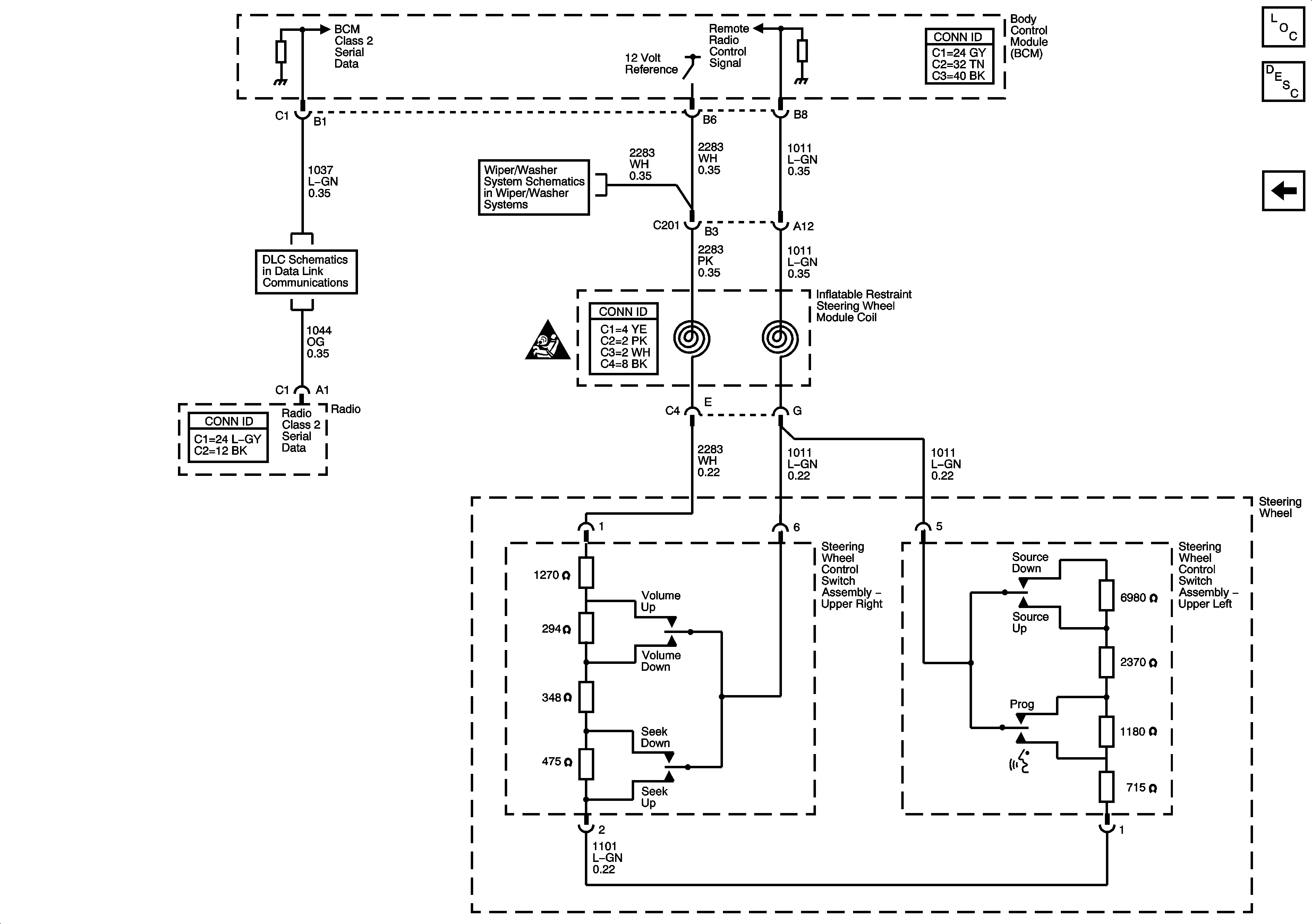
Figure 9:

Steering Wheel Controls


Object Number: 1331364  Size: FS
Master Electrical Component List
Radio/Audio System Description and Operation
Premium Radio Amplifier Outputs and Noise Reduction Microphone
Rear Wiper/Washer Controls - CD6
Power, Ground, Data Link Connector, and SP205
SIR Caution for Zoning