GM Service Manual Online
For 1990-2009 cars only
Makes
🢒
Oldsmobile
🢒
1998
🢒
Cutlass
🢒
Engine
🢒
Engine Cooling
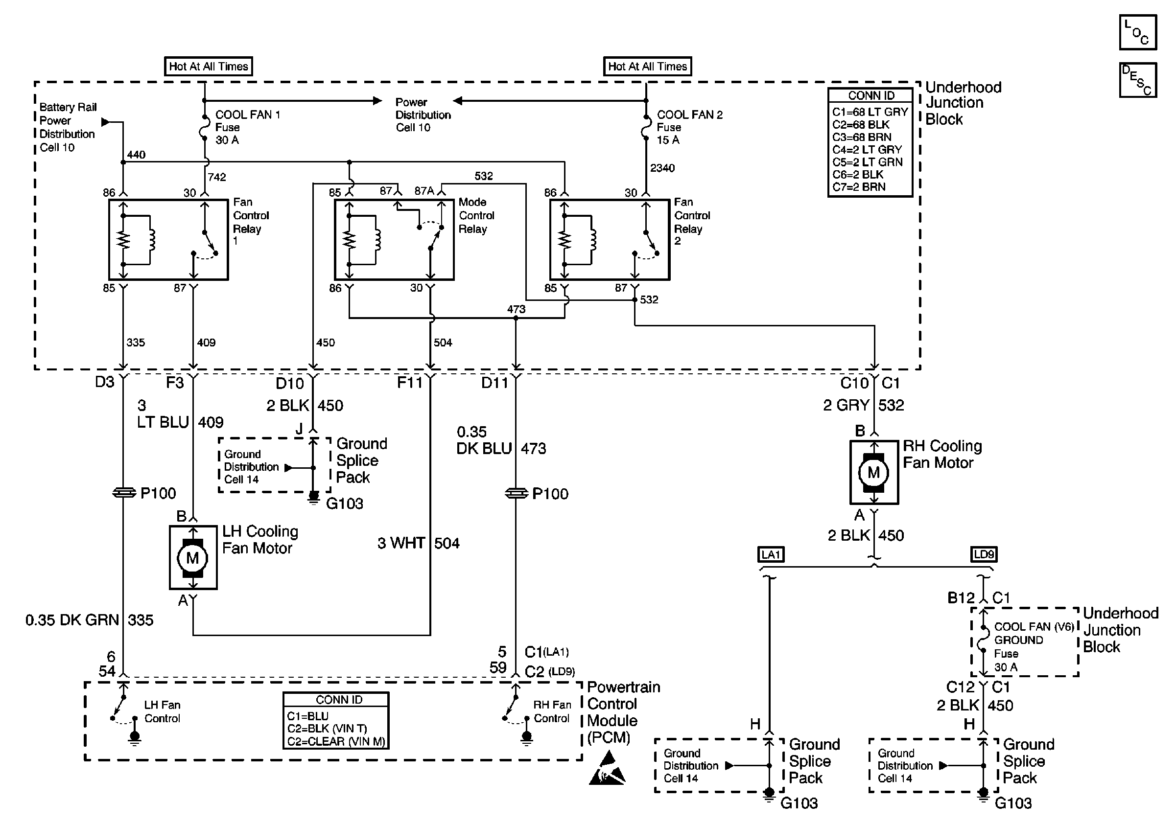
🢒 Cooling Fan Schematics
Figure
1:
Engine Cooling - LD9
Cooling System Components
Cooling System Description
Ground Distribution Schematics
Ground Distribution Schematics
Cell 10: AIR BAG, TURN LPS, RDO ACC, WIPER, PCM ACC and IPC/BFC ACC FusEs
Handling ESD Sensitive Parts Notice
Figure
2:
Cooling Fans -- L82
Cooling System Components
Cooling System Description
Cell 21: A/C Controls
OBDII Symbol Description Notice