GM Service Manual Online
For 1990-2009 cars only
Makes
🢒
Oldsmobile
🢒
1998
🢒
Cutlass
🢒
Engine
🢒
Engine Controls - 2.4L
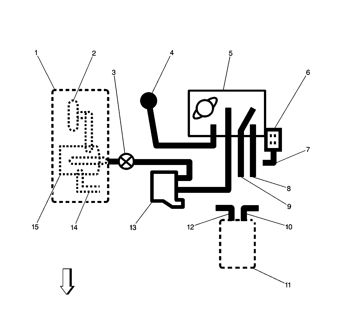
🢒 Emission Hose Routing Diagram
(1)
Located at Rear of Vehicle
(2)
EVAP Canister Vent Valve
(3)
EVAP Service Port
(4)
Fuel Pressure Regulator
(5)
Throttle Body
(6)
MAP Sensor
(7)
To Intake Manifold
(8)
Accessory Vacuum
(9)
To Brake Booster
(10)
To Intake Pre-Plenum
(11)
Oil Separator Mounted On Block
(12)
To Engine Timing Chain Housing
(13)
EVAP Canister Purge Valve
(14)
To Fuel Tank
(15)
EVAP Canister