GM Service Manual Online
For 1990-2009 cars only
Makes
🢒
Oldsmobile
🢒
1998
🢒
Cutlass
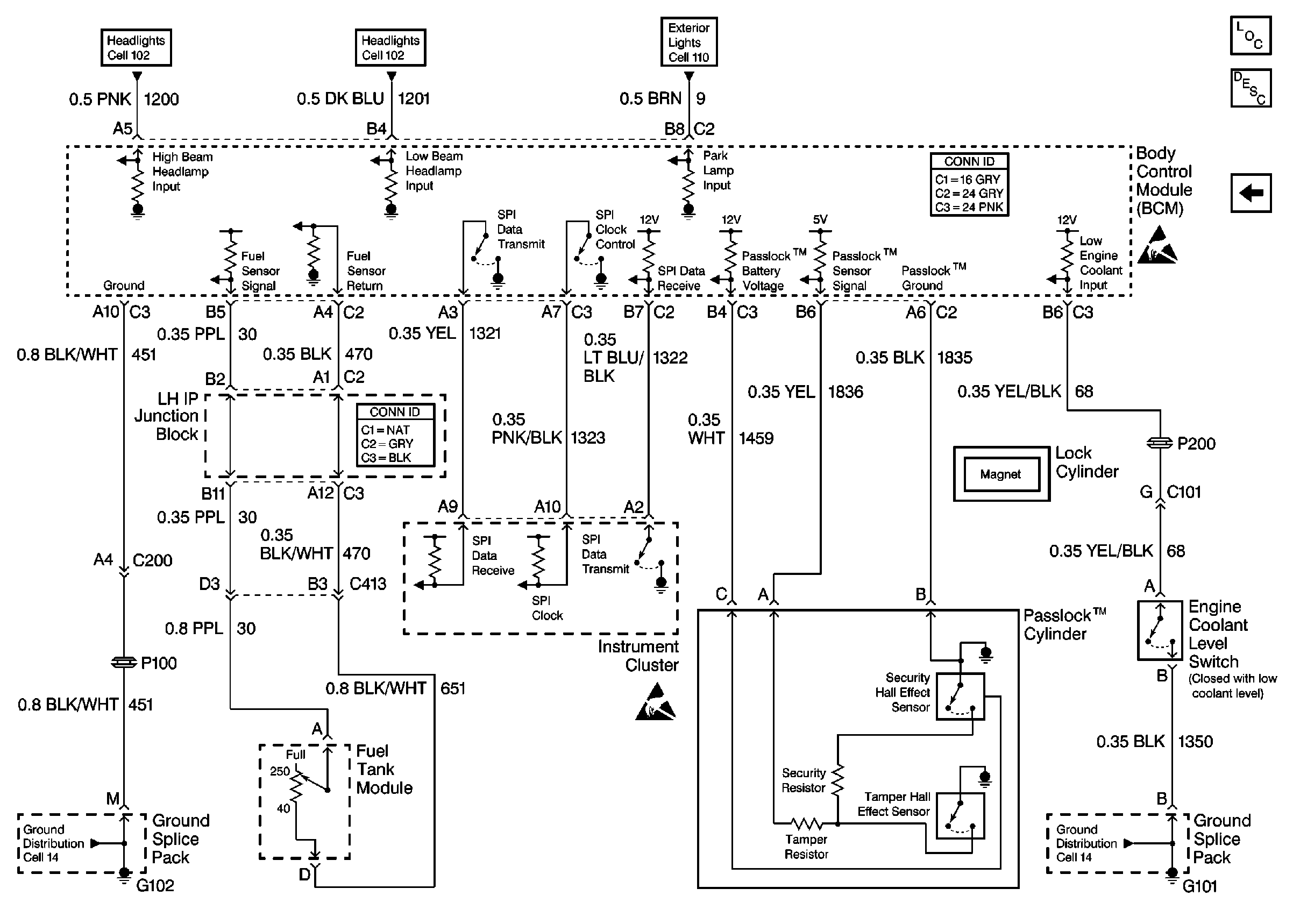
🢒 Cell 51: Fuel Tank Module, Instrument Cluster and Passlock Cylinder
Cell 51: Fuel Tank Module, Instrument Cluster and Passlock Cylinder
Cell 51: Fuel Tank Module, Instrument Cluster and Passlock Cylinder
Headlights/Daytime Running Lights (DRL) Schematics
Headlights/Daytime Running Lights (DRL) Schematics
Exterior Lights Schematics
Body Control Module Components
Cell 51: Remote Control Door Lock Receiver, Door Switches
Handling ESD Sensitive Parts Notice
Handling ESD Sensitive Parts Notice
Ground Distribution Schematics
Ground Distribution Schematics