GM Service Manual Online
For 1990-2009 cars only

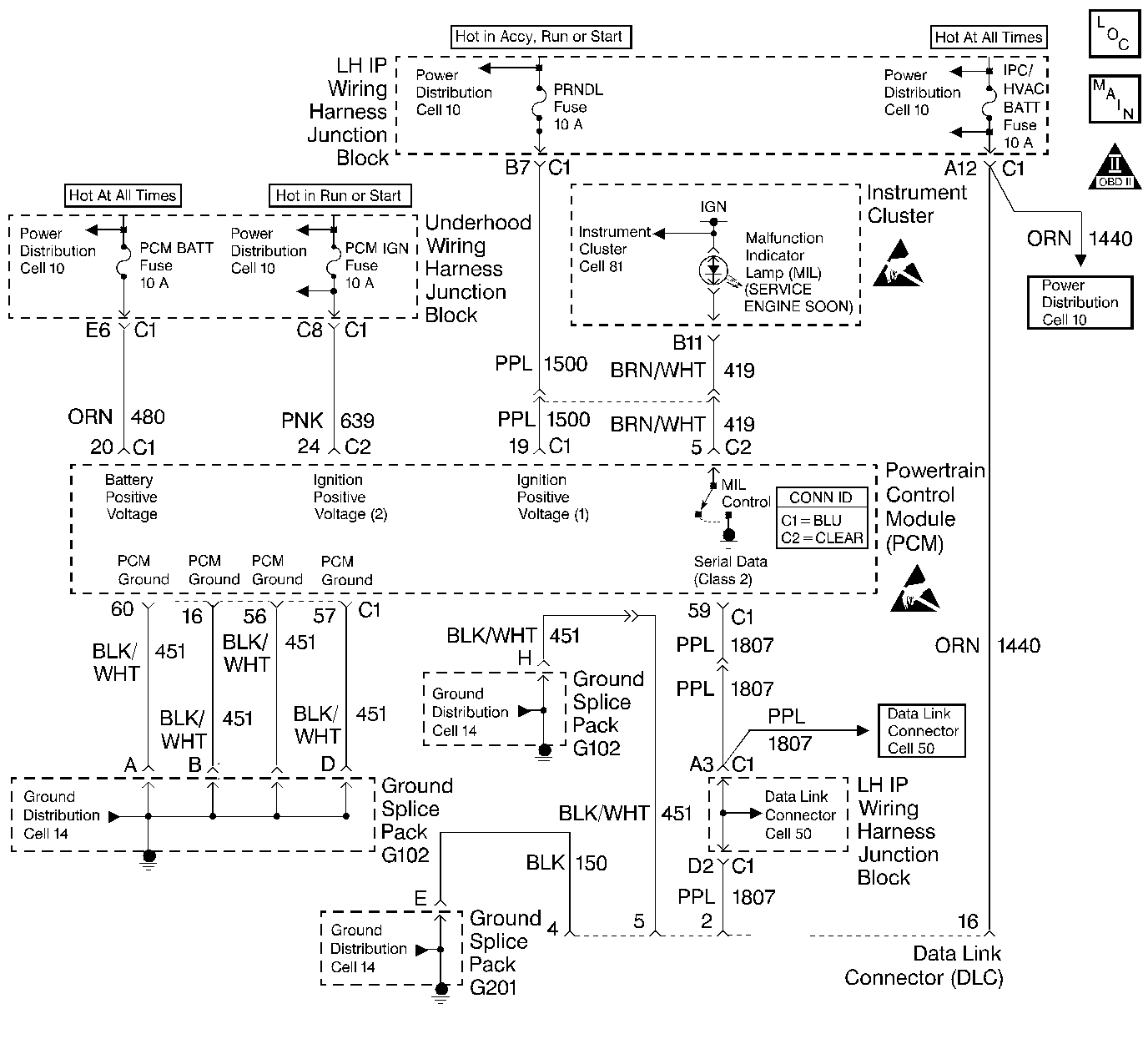
Object Number: 220493  Size: LF
Engine Controls Components
Cell 21: Power, Ground, MIL, and DLC
OBD II Symbol Description Notice
Handling ESD Sensitive Parts Notice
Handling ESD Sensitive Parts Notice

Circuit Description

A Class Il serial data communications system is used on this vehicle to allow various modules to communicate and share information with each other. Each bit of information has one of two lengths: long or short. This allows vehicle wiring to be reduced and the transmission and reception of multiple signals over a single wire. The messages carried on a Class II serial data streams are also prioritized. If two messages attempt to establish communications on the data line at the same time, the message with the higher priority will continue. The message with the lower priority message will wait. If a module cannot respond to the PCM, a DTC is stored.

Conditions for Setting the DTC

The PCM cannot communicate with the EBCM.

Action Taken When the DTC Sets

    • The PCM will record operating conditions at the time the diagnostic fails. This information will be stored in the Freeze Frame and Failure Records buffers.
    • A history DTC is stored.

Conditions for Clearing the MIL/DTC

    • A history DTC will clear after 40 consecutive warm up cycles without a fault.
    • DTCs can be cleared by using a scan tool.

Diagnostic Aids

Attempting to start the vehicle by bypassing the theft deterrent system or substituting parts without performing the password learn procedure may set a DTC P1630 and P1631.

If no password is received a DTC P1610, P1626 and P1631 may be set.

An intermittent may be caused by a poor connection, rubbed through wire insulation or a wire broken inside the insulation.

Any circuitry, that is suspected as causing an intermittent complaint, should be thoroughly checked for the following items:

    • Backed out terminals or improper mating.
    • Broken locks.
    • Improperly formed or damaged terminals.
    • Poor terminal to wiring connections.
    • Physical damage to the wiring harness.
    • Corrosion.

Test Description

Numbers below refer to the step numbers on the Diagnostic Table:

  1. The Powertrain OBD System Check prompts the technician to complete some basic checks and store the freeze frame and failure records data on the scan tool if applicable. This creates an electronic copy of the data taken when the fault occurred. The information is then stored in the scan tool for later reference.

  2. A scan tool that cannot display PCM data indicates that a short, or open may exist on the serial data circuit. Refer to Data Link Connector .

  3. An intermittent short on the BFC serial data circuit could cause this DTC to set. When the fault is present, the scan tool will lose communication with the PCM. Check for chaffed wiring or a faulty BFC module.

  4. The DTC is intermittent when a scan tool can communicate with the PCM. DTCs with other modules may lead to a possible cause of the intermittent problem.

    If the serial data loss occurred after a good theft password has been received, the PCM must be reprogrammed and the password learn and the crankshaft position variation learn procedures must be completed to allow the theft system to operate properly. Refer to Powertrain Control Module Replacement/Programming , Crankshaft Position System Variation Learn and Password Learn Procedure for reprogramming procedures.

  5. If no malfunctions have been found at this point and no additional DTCs were set, refer to Diagnostic Aids for additional checks and information.

DTC P1602 - Class II Failure With Integrated Chassis Controller (ICC)

Step

Action

Value(s)

Yes

No

1

Was the Powertrain ON Board Diagnostic (OBD) System Check performed?

--

Go to Step 2

Go to Powertrain On Board Diagnostic (OBD) System Check

2

Install a scan tool.

Can the scan tool display data from the PCM?

--

Go to Step 3

Go to Data Link Connector Diagnosis

3

Check for an intermittent, short, or open connection on the serial data circuit to the EBCM and repair as necessary. Refer to Wiring Repairs in Wiring Systems.

Was a repair necessary?

--

Go to Step 6

Go to Step 4

4

Check for an intermittent, short, or open connection on the serial data circuit to the BFC and repair as necessary. Refer to Wiring Repairs in Wiring Systems.

Was a repair necessary?

--

Go to Step 6

Go to Step 5

5

Check for DTCs or communication with the other modules and make any necessary repairs.

Is the action complete?

--

Go to Step 6

--

6

  1. Using the scan tool, clear DTCs.
  2. Start engine and idle at normal operating temperature.
  3. Operate vehicle within the conditions for setting this DTC as specified in the supporting text.

Does the scan tool indicate that this diagnostic ran and passed?

--

Go to Step 7

Go to Step 2

7

Check if any additional DTCs are set.

Are any DTCs displayed that have not been diagnosed?

--

Go to the applicable DTC

System OK