GM Service Manual Online
For 1990-2009 cars only

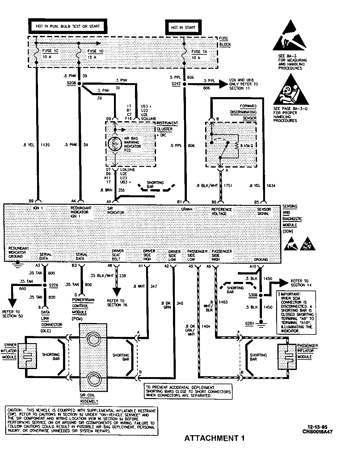
SMU - SECTIONS 8A / 9J - REVISED SCHEMATICS

SUBJECT: SERVICE MANUAL UPDATE - SECTIONS 8A/9J - REVISED SCHEMATICS TO CORRECT GROUND NUMBER (G201)

MODELS: 1995 BUICK LESABRE, PARK AVENUE 1995 OLDSMOBILE EIGHTY EIGHT, NINETY EIGHT 1995 PONTIAC BONNEVILLE

THIS BULLETIN UPDATES SCHEMATICS FOUND IN THE SERVICE MANUAL ON PAGE 8A-47 (SIR SYSTEM SCHEMATIC) AND ALL OF SECTION 9J (THUMBNAIL SCHEMATICS) WITH THE CORRECT GROUND NUMBER, G201. IT ALSO UPDATES STEP 6 OF CHART B (PAGE 2 OF 2) ON PAGE 9J-17 WITH THE CORRECT GROUND NUMBER, G201.

PLEASE UPDATE THE SERVICE MANUALS WITH ATTACHMENTS 1-4 APPROPRIATELY.

FIGURES: 00 ATTACHMENTS: 04


Object Number: 81032  Size: FS


Object Number: 77137  Size: FS


Object Number: 77136  Size: FS


Object Number: 76716  Size: FS

GENERAL MOTORS BULLETINS ARE INTENDED FOR USE BY PROFESSIONAL TECHNICIANS, NOT A "DO-IT-YOURSELFER". THEY ARE WRITTEN TO INFORM THOSE TECHNICIANS OF CONDITIONS THAT MAY OCCUR ON SOME VEHICLES, OR TO PROVIDE INFORMATION THAT COULD ASSIST IN THE PROPER SERVICE OF A VEHICLE. PROPERLY TRAINED TECHNICIANS HAVE THE EQUIPMENT, TOOLS, SAFETY INSTRUCTIONS AND KNOW-HOW TO DO A JOB PROPERLY AND SAFELY. IF A CONDITION IS DESCRIBED, DO NOT ASSUME THAT THE BULLETIN APPLIES TO YOUR VEHICLE, OR THAT YOUR VEHICLE WILL HAVE THAT CONDITION. SEE A GENERAL MOTORS DEALER SERVICING YOUR BRAND OF GENERAL MOTORS VEHICLE FOR INFORMATION ON WHETHER YOUR VEHICLE MAY BENEFIT FROM THE INFORMATION.

COPYRIGHT 1996 GENERAL MOTORS CORPORATION. ALL RIGHTS RESERVED.