GM Service Manual Online
For 1990-2009 cars only
Makes
🢒
Oldsmobile
🢒
1999
🢒
Eighty Eight
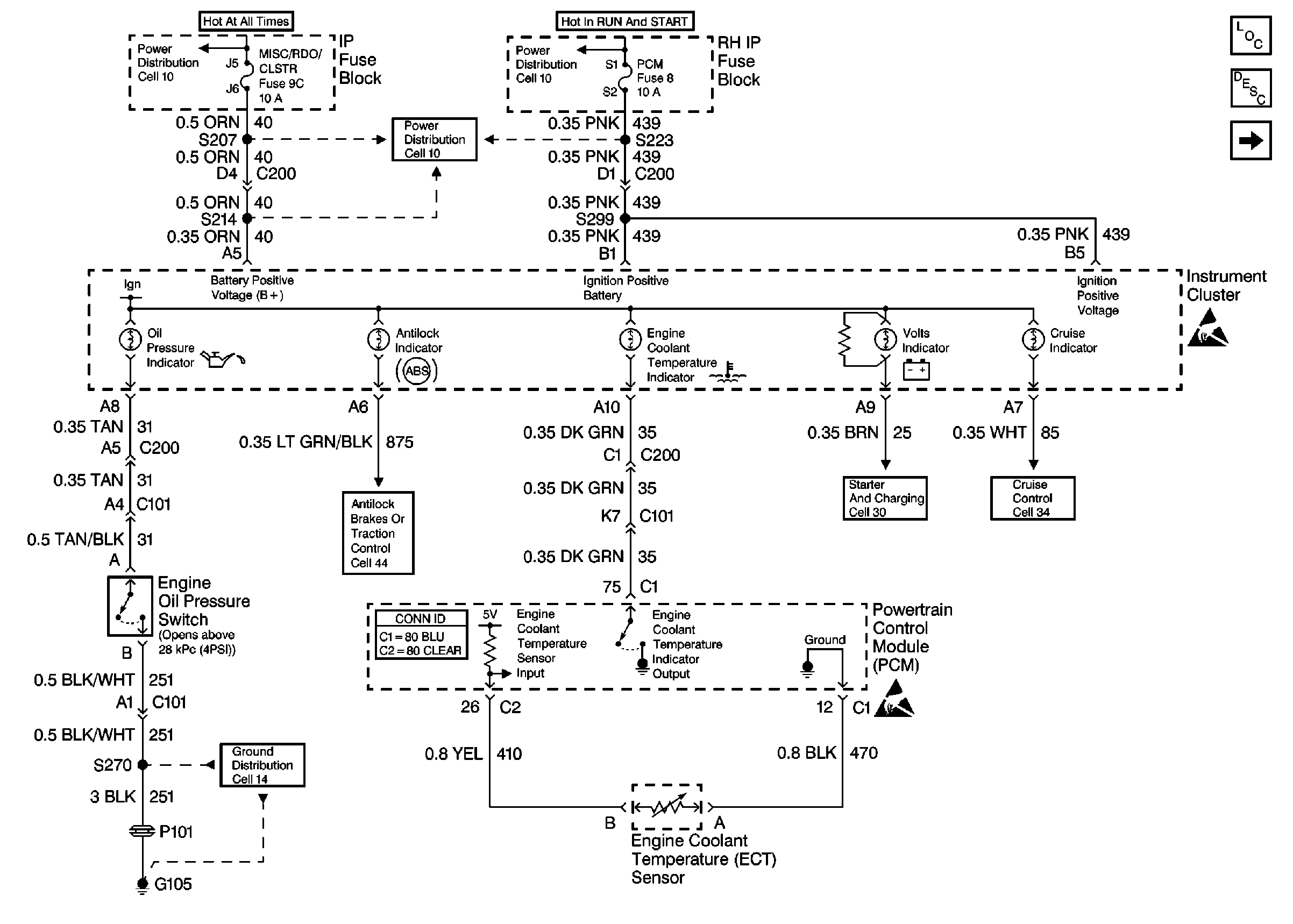
🢒 Cell 80: IP Fuse Block
Cell 80: IP Fuse Block
Cell 80: IP Fuse Block
Instrument Cluster and HUD Components
Instrument Cluster Circuit Description
Cell 80: Instrument Cluster
Handling ESD Sensitive Parts Notice
Handling ESD Sensitive Parts Notice
Starting and Charging Schematics
Cruise Control Schematics
Ground Distribution Schematics
Power Distribution Schematics
Powertrain Control Module Connector End Views
Antilock Brake System Schematics
Power Distribution Schematics
Power Distribution Schematics