GM Service Manual Online
For 1990-2009 cars only
Makes
🢒
Oldsmobile
🢒
1999
🢒
Eighty Eight
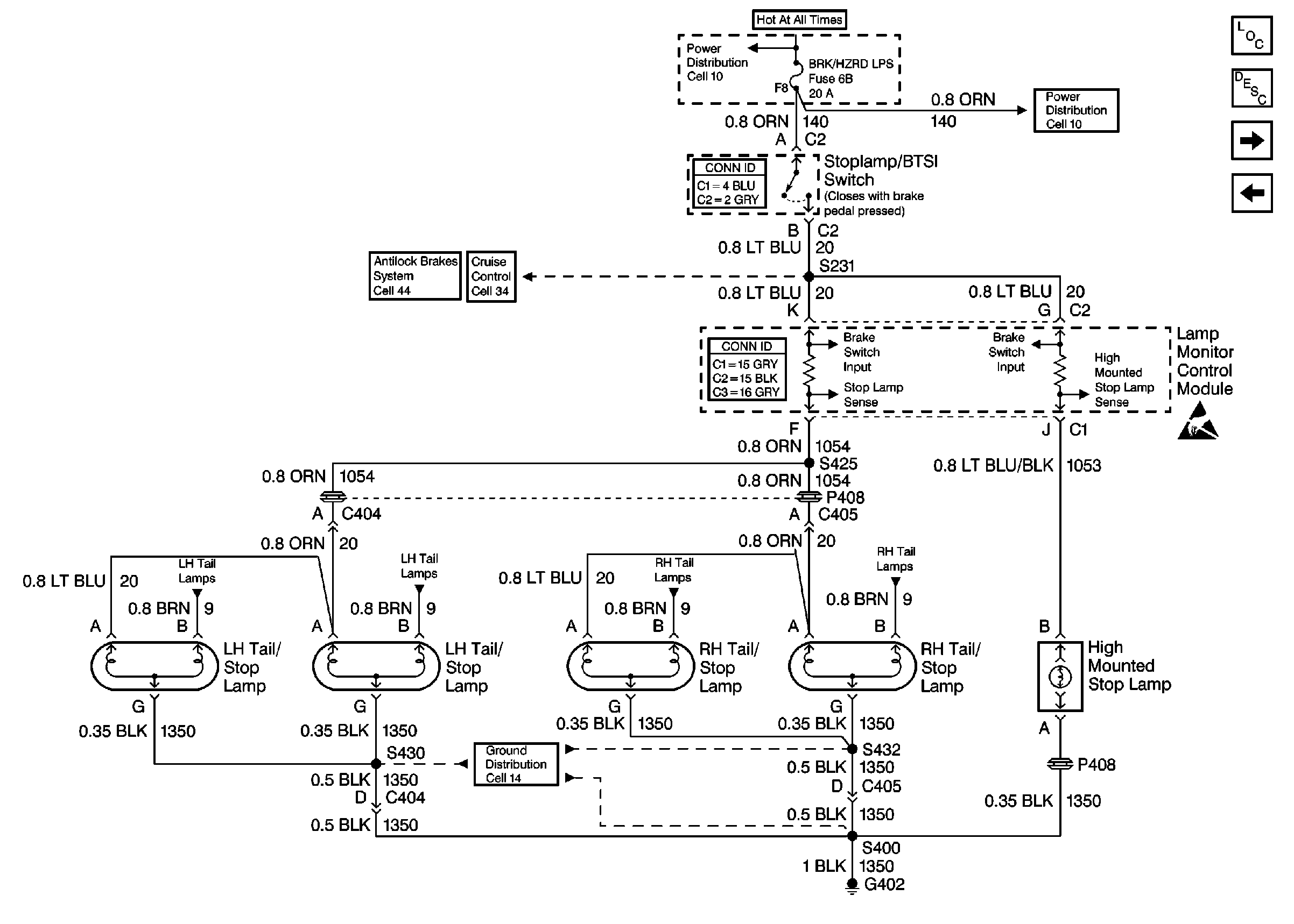
🢒 Cell 110: Stoplamp/BTSI Switch
Cell 110: Stoplamp/BTSI Switch
Cell 110: Stoplamp/BTSI Switch
Lighting Systems Components
Exterior Lights Circuit Description
Cell 110: Front Park/Turn and Rear Side Marker Lamps, Turn Indicators
Cell 110: Turn/Hazard Switch
Handling ESD Sensitive Parts Notice
Power Distribution Schematics
Power Distribution Schematics
Tilt Wheel/Column Connector End Views
Lighting Systems Connector End Views
Cruise Control Schematics
Ground Distribution Schematics
Antilock Brake System Schematics