GM Service Manual Online
For 1990-2009 cars only
Makes
🢒
Oldsmobile
🢒
1998
🢒
Intrigue
🢒 Cell 132
Cell 132
Cell 132
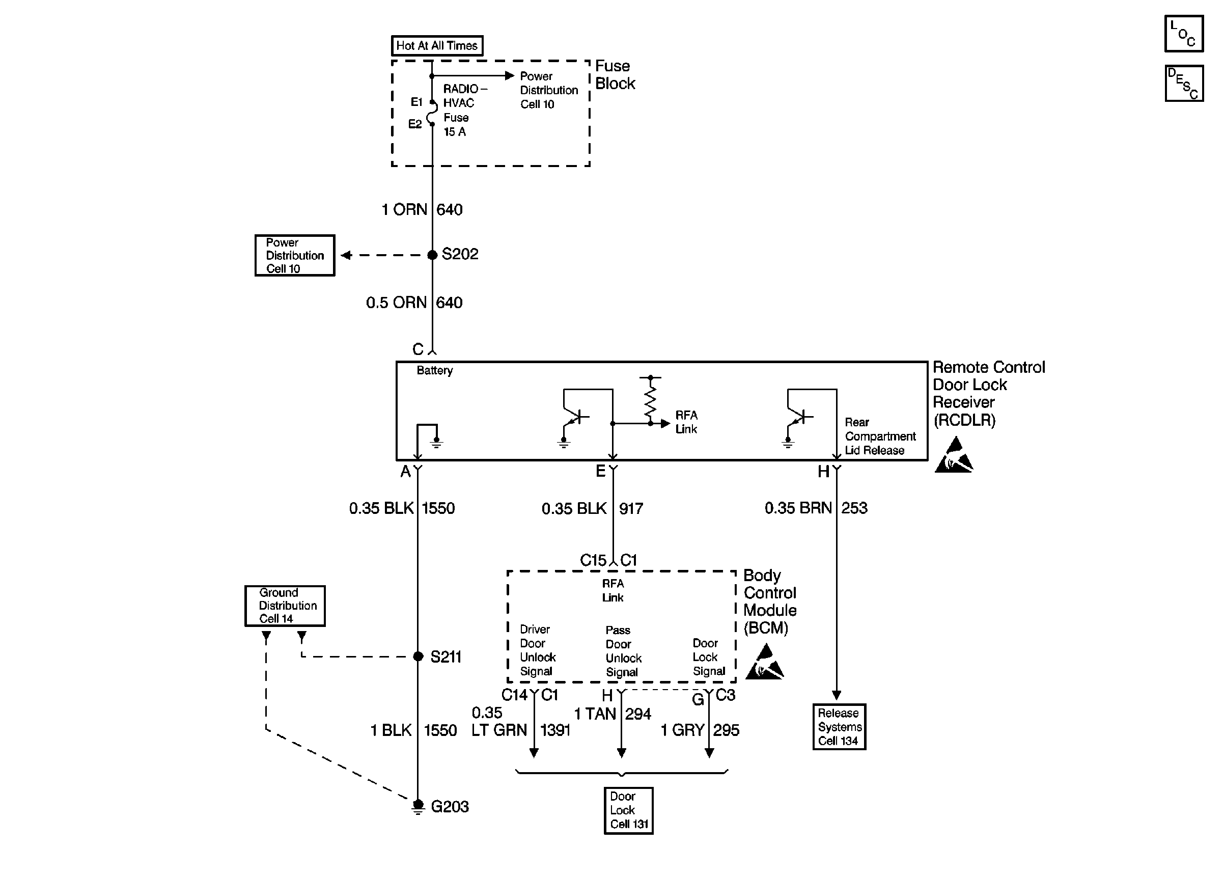
Keyless Entry Components
Keyless Entry System Circuit Description
Handling Electrostatic Discharge Sensitive Parts Notice
Handling Electrostatic Discharge Sensitive Parts Notice
Power Distribution Schematics
Power Distribution Schematics
Release Systems Schematics
Door Lock/Indicator Schematics
Ground Distribution Schematics