GM Service Manual Online
For 1990-2009 cars only
Makes
🢒
Oldsmobile
🢒
1998
🢒
Intrigue
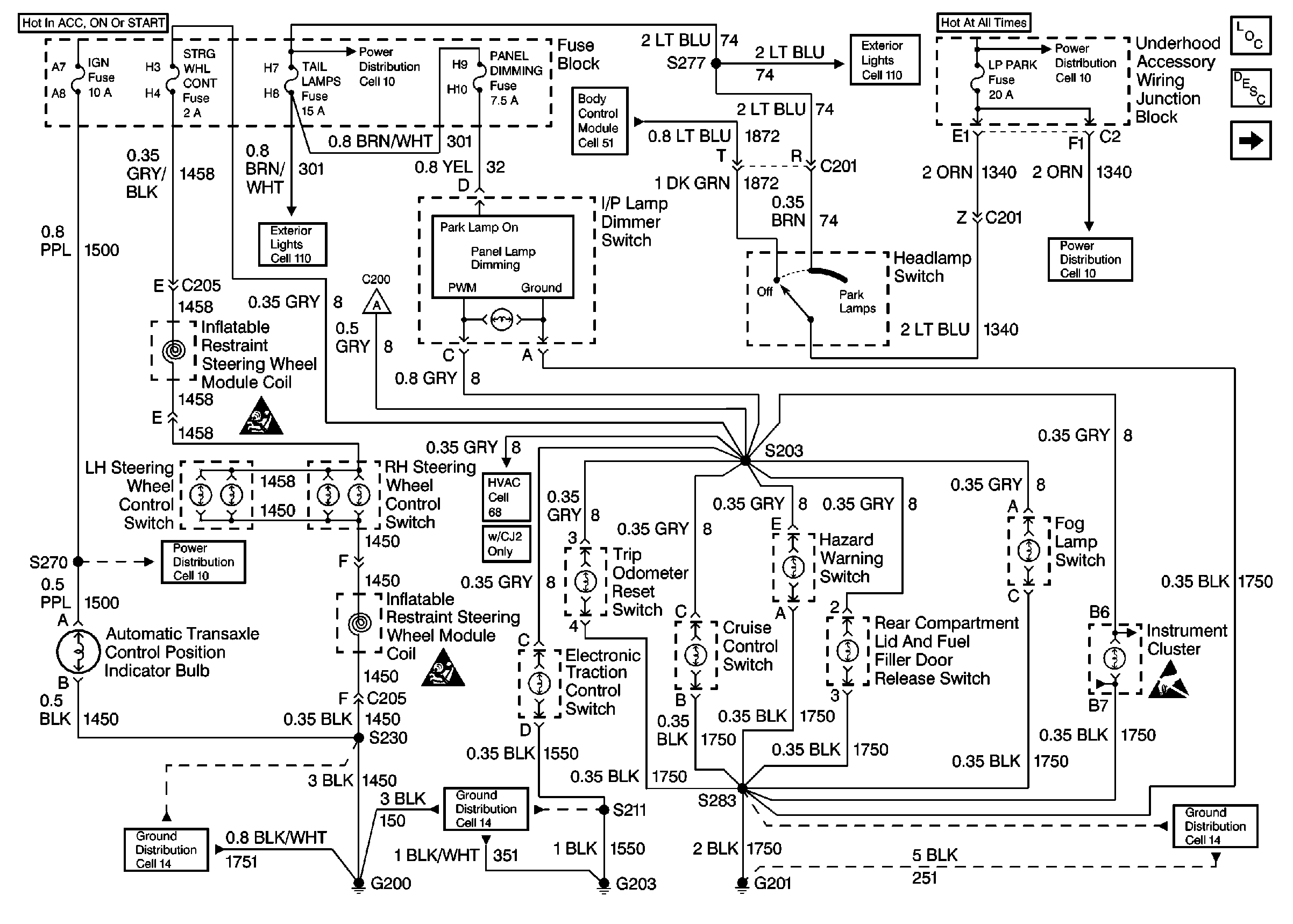
🢒 Cell 117: Power, I/P, Switch Illumination and Ground Distribution
Cell 117: Power, I/P, Switch Illumination and Ground Distribution
Cell 117: Power,I/P,Switch Illumination and Ground Distribution
Lighting Systems Components
Interior Lights Dimming Circuit Description
Cell 117: Ground Distribution
Handling Electrostatic Discharge Sensitive Parts Notice
SIR Handling Caution
SIR Handling Caution
Power Distribution Schematics
Power Distribution Schematics
Power Distribution Schematics
Power Distribution Schematics
Exterior Lights Schematics
Exterior Lights Schematics
HVAC Air Delivery/Temperature Control Schematics
Body Control System Schematics
Ground Distribution Schematics
Ground Distribution Schematics
Ground Distribution Schematics