GM Service Manual Online
For 1990-2009 cars only

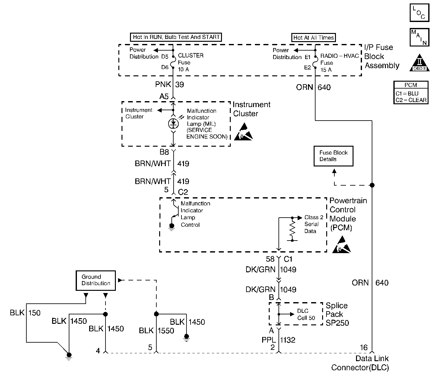
Object Number: 293661  Size: LF
PCM/I\P Cluster/Fuse Block
Engine Controls Components
OBD II Symbol Description Notice
ESD Notice
ESD Notice

Circuit Description

The diagnostic tables in this section are designed for use with a scan tool. If the scan tool is inoperative, this condition must be corrected before beginning any other diagnostic procedures. If the scan tool being used is powered through the DLC connector, the B+ power is provided by DLC Pin 16. DLC Pin 4 provides the ground for the scan tool's power supply. DLC Pin 5 is an additional ground for serial data. The serial data for the powertrain diagnostics is on DLC Pin 2.

Diagnostic Aids

Notice: Use the connector test adapter kit J 35616-A for any test that requires probing the following items:

   • The PCM harness connectors
   • The electrical center fuse/relay cavities
   • The component terminals
   • The component harness connector
Using this kit will prevent damage caused by the improper probing of connector terminals.

If the problem is intermittent, refer to Intermittent Conditions .

Test Description

The number(s) below refer to the step number(s) on the Diagnostic Table:

  1. If the ground circuit on the DLC pin 4 opens after the scan tool is up and running, the screen may go blank with the scan tool remaining on. If there is no ground at pin 4 initially, the scan tool will not power up.

  2. Some of the older scan tools are powered through a separate power cord from the cigar lighter. If this type of scan tool is being used, and the tool will not power up, check for a poor connection, or a malfunctioning lighter socket. Refer to Intermittents and Poor Connections Diagnosis for circuit details.

  3. If there is no communication between the PCM and the scan tool, no data will be displayed. The serial data is disrupted when the system voltage is below 9.0 Volts or above 16.0 Volts. A scan tool will not display data if the system voltage is outside of this range. If data is displayed with the ignition on and the engine off, but data is lost when the engine is running, high system voltage (overcharging) may be at fault. If this is the case, the scan tool should display DTC P0560 System Voltage with the ignition on and the engine off.

  4. Try the scan tool on another vehicle if one is available. An alternate approach is to try a different scan tool on the same vehicle, if one is available. Before trying a different scan tool, check for poor connections between the DLC and the scan tool cable. Refer to Intermittents and Poor Connections Diagnosis .

  5. Before trying a different scan tool, check for poor connections between the DLC and the scan tool cable. Refer to Intermittents and Poor Connections Diagnosis .

Step

Action

Value(s)

Yes

No

1

Did you perform the Powertrain On-Board Diagnostic (OBD) System Check?

--

Go to Step 2

Go to Powertrain On Board Diagnostic (OBD) System Check

2

Is the scan tool powered up?

--

Go to Step 3

Go to Step 9

3

Does the scan tool communicate with any systems other than the PCM (ABS, HVAC, etc.)?

--

Go to Step 4

Go to Diagnostic System Check - Data Link Communications Data Link Communications for serial data circuit diagnosis.

4

Does the engine start and run?

--

Go to Step 12

Go to Step 5

5

  1. Turn the key to Off.
  2. Disconnect the PCM.
  3. Turn the key to On.
  4. Probe the battery and ignition feed circuits in the PCM harness connectors with test light J 34142-B connected to battery ground.

Does the test light illuminate on all circuits?

--

Go to Step 6

Go to Step 7

6

Measure resistance on the PCM ground circuits in the PCM harness connector C1 with DMM J 39200 connected to battery ground.

Does the DMM indicate the value shown or lower?

5 Ohms

Go to Step 15

Go to Step 8

7

Repair the affected power feed circuit.

Is the action complete?

--

Go to Powertrain On Board Diagnostic (OBD) System Check

--

8

Repair the open/high resistance in the affected ground circuit.

Is the action complete?

--

Go to Powertrain On Board Diagnostic (OBD) System Check

--

9

  1. Disconnect the scan tool from the DLC.
  2. Use the test light J 34142-B connected to chassis ground in order to probe DLC terminal 16.

Does the test light illuminate?

--

Go to Step 10

Go to Step 11

10

Measure resistance on DLC terminal 4 and terminal 5 with DMM J 39200 connected to battery ground.

Does the DMM indicate the value shown or lower on both circuits?

5 Ohms

Go to Step 17

Go to Step 13

11

Repair the B+ circuit to DLC terminal 16.

Is the action complete?

--

Go to Powertrain On Board Diagnostic (OBD) System Check

--

12

Check the Serial Data circuit to DLC Pin 2 for an open between the PCM and the splice. Refer to Diagnostic System Check - Data Link Communications in Data Link Communications.

Was a problem found and corrected?

--

Go to Powertrain On Board Diagnostic (OBD) System Check

Go to Step 14

13

Repair the open/high resistance ground circuit to DLC connector.

Is the action complete?

--

Go to Powertrain On Board Diagnostic (OBD) System Check

--

14

Verify the scan tool operation on another vehicle. Refer to Test Description .

Does the scan tool display data?

--

Go to Step 15

Go to Step 17

15

Check for poor connections/terminal tension at the PCM harness connector. Refer to Intermittents and Poor Connections Diagnosis .

Was a problem found and corrected?

--

Go to Powertrain On Board Diagnostic (OBD) System Check

Go to Step 16

16

Replace the PCM. Refer to Powertrain Control Module Replacement/Programming .

Is the action complete?

--

Go to Powertrain On Board Diagnostic (OBD) System Check

--

17

The scan tool may be malfunctioning.

Use a different scan tool if one is available.

Refer to Test Description .

Is the action complete?

--

Go to Powertrain On Board Diagnostic (OBD) System Check

--