GM Service Manual Online
For 1990-2009 cars only

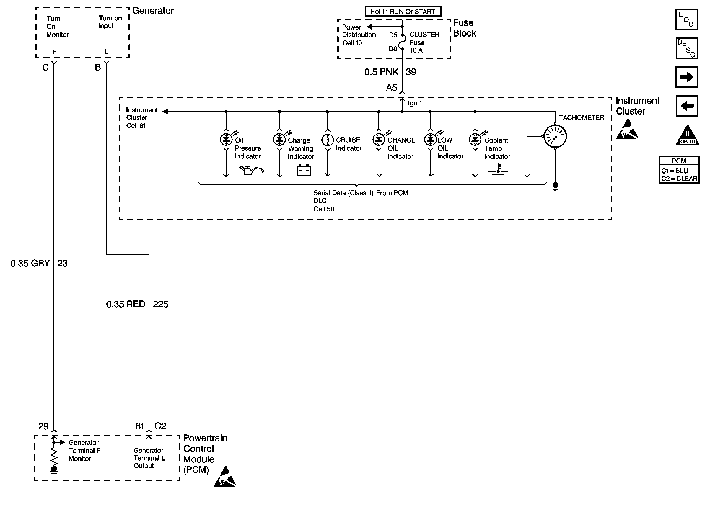
Instrument Cluster, Generator

Miscellaneous


Object Number: 260039  Size: FS
Engine Controls Components
Information Sensors/Switches Description
(IAC) Valve, Engine Oil Level Indicator Switch, Engine Oil Pressure Switch
Transaxle Range (TR) Switch
OBD II Symbol Description Notice
Handling ESD Sensitive Parts Notice
Handling ESD Sensitive Parts Notice