GM Service Manual Online
For 1990-2009 cars only
Makes
🢒
Oldsmobile
🢒
1999
🢒
Intrigue
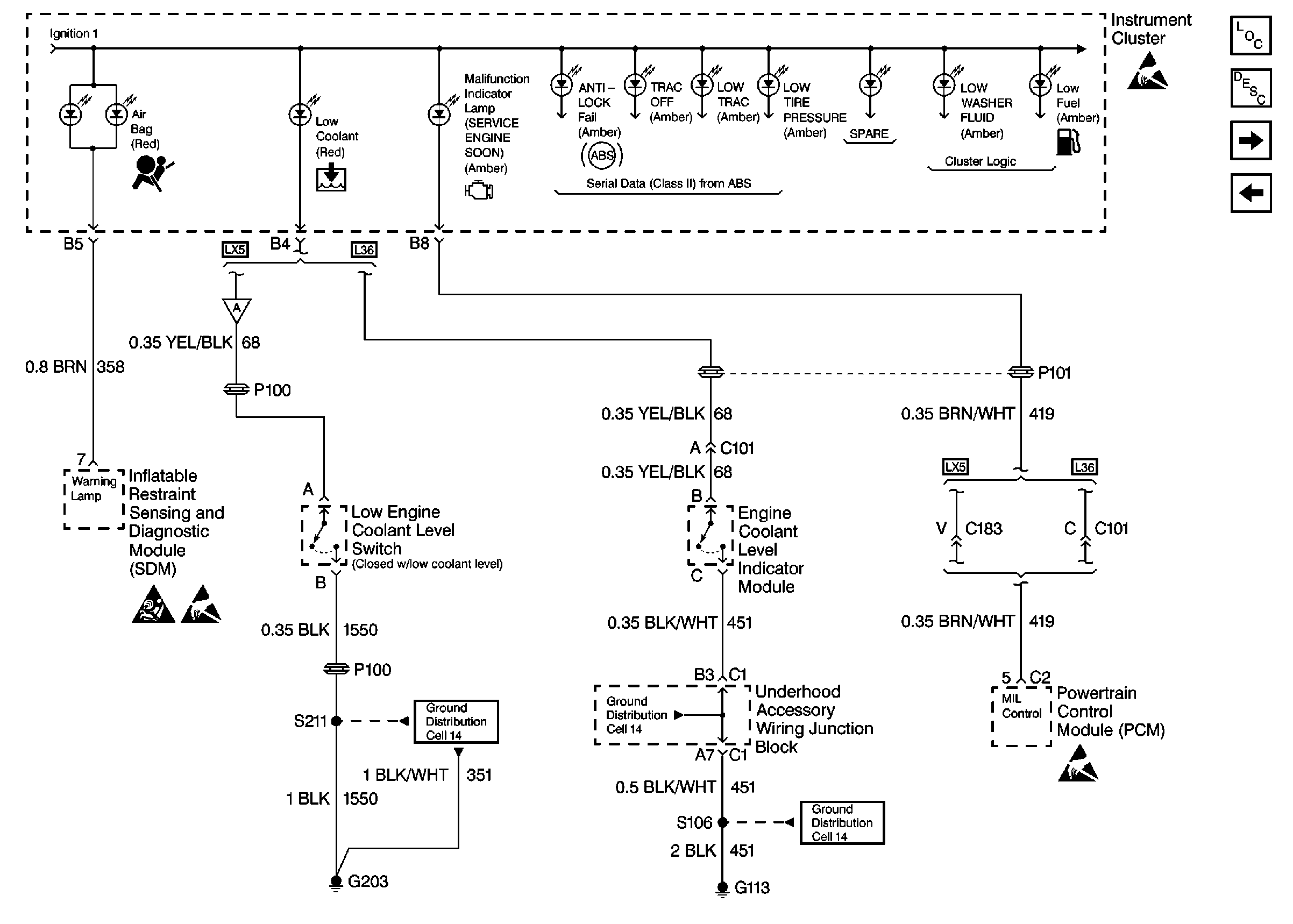
🢒 Cell 81: Low Engine Coolant Level Switch, Engine Coolant Level Indicator Module, PCM and SDM
Cell 81: Low Engine Coolant Level Switch, Engine Coolant Level Indicator Module, PCM and SDM
Cell 81: Low Engine Coolant Level Switch, Engine Coolant Level Indicator Module, PCM and SDM
Instrument Cluster Components
Instrument Cluster Circuit Description
Cell 81: Brake Fluid Level Indicator Switch and EBTCM
Cell 81: I/P Lamp Dimmer Switch, Windshield Washer Solvent Level Switch, and Serial Data
Handling Electrostatic Discharge Sensitive Parts Notice
Handling Electrostatic Discharge Sensitive Parts Notice
Handling Electrostatic Discharge Sensitive Parts Notice
SIR Handling Caution
Ground Distribution Schematics
Ground Distribution Schematics
Ground Distribution Schematics