GM Service Manual Online
For 1990-2009 cars only
Makes
🢒
Oldsmobile
🢒
1999
🢒
Intrigue
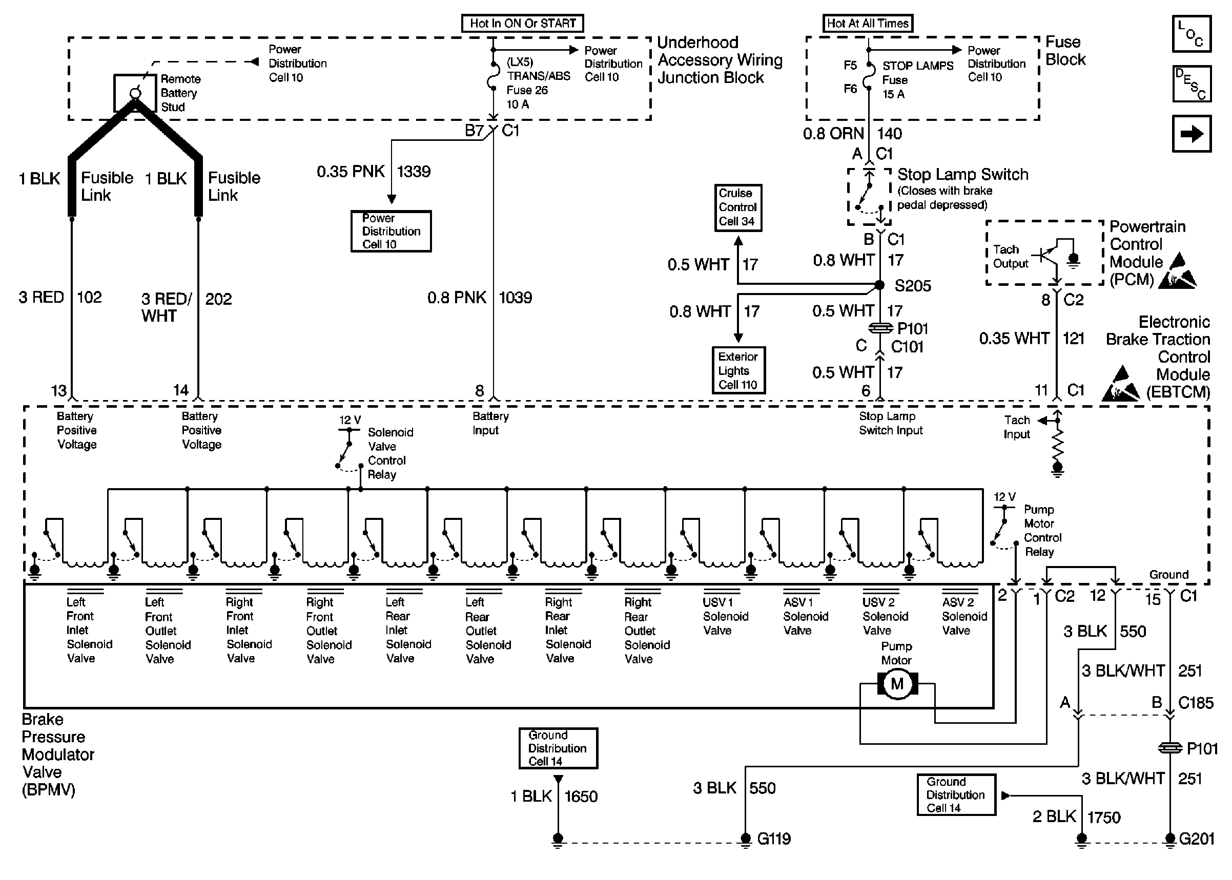
🢒 Cell 44: EBTCM, Power, Grounds, PCM, and Brake Pressure Modulator Valve
Cell 44: EBTCM, Power, Grounds, PCM, and Brake Pressure Modulator Valve
Cell 44: EBTCM, Power, Grounds, PCM, and Brake Pressure Modulator Valve
ABS Components
ABS Description
Cell 44: EBTCM, Cluster Indicators, Class 2, BCM, and Traction CONtrOl Switch
Cell 10: Battery, Generator, EBTCM, and Underhood Accessory Wiring Junction Block
Cell 10: Underhood Accessory Wiring Junction Block
Cell 10: TRANS, TRANS/ABS, DFI, F/INJR (25), and OXY SEN Fuses
Cell 34: Power, Ground, Steering Wheel Control and Stop Lamp Switch
Cell 110: Power, Stop Lamp Switch, Stop Lamps, CHMSL Lamps
Cell 10: Battery, Generator, EBTCM, and Underhood Accessory Wiring Junction Block
Handling Electrostatic Discharge Sensitive Parts Notice
Handling Electrostatic Discharge Sensitive Parts Notice
Cell 14: Engine Compartment Ground G119
Cell 14: LH IP Ground G201