GM Service Manual Online
For 1990-2009 cars only
Makes
🢒
Oldsmobile
🢒
2000
🢒
Intrigue
🢒
Engine
🢒
Engine Electrical
🢒 Starting and Charging Schematics
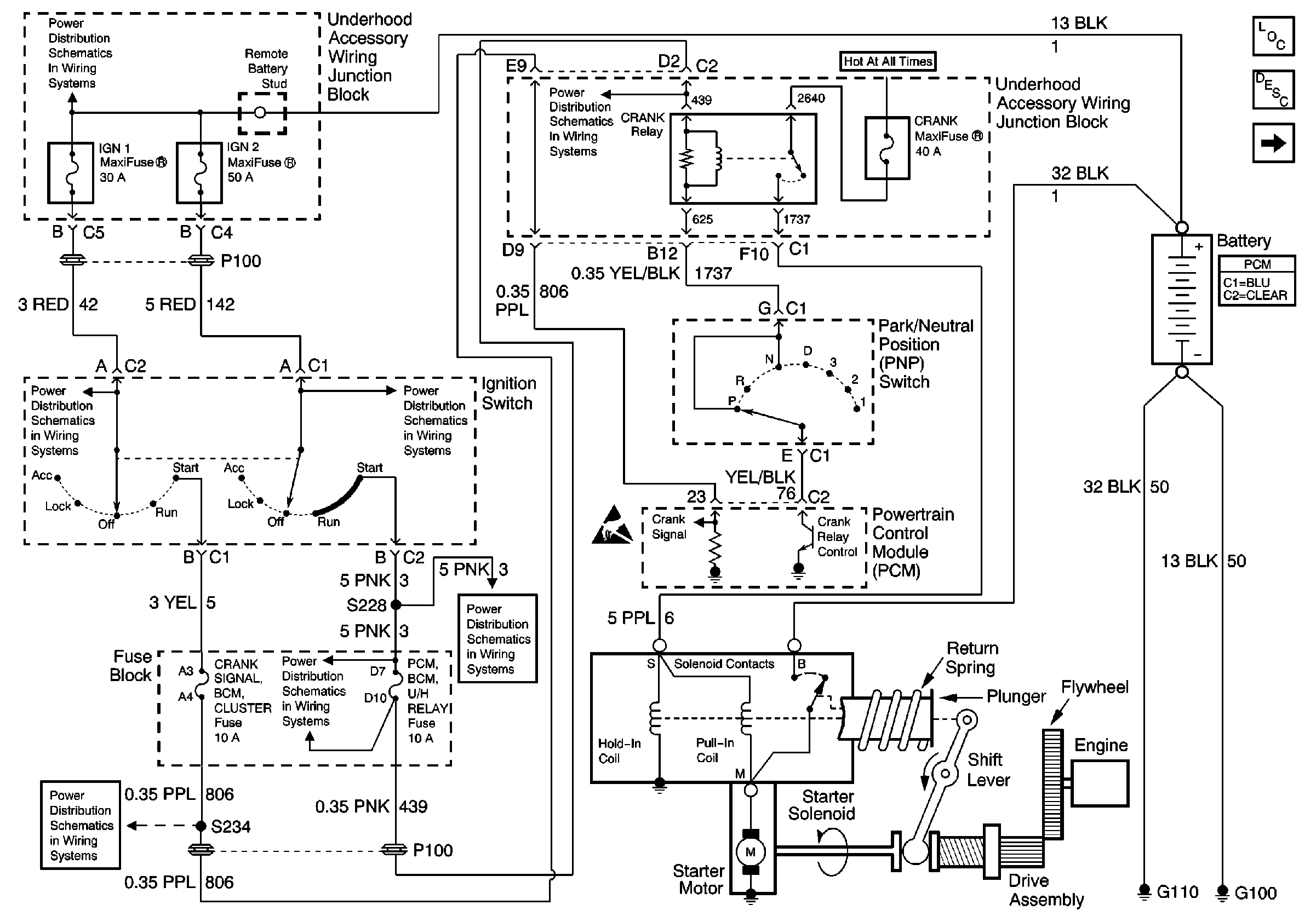
Figure
1:
Starting System Schematic
Ignition 2 MaxiFuse
Ignition 2 MaxiFuse
Ignition 2 MaxiFuse
Ignition 2 MaxiFuse
Fuse Block: Heated Mirrors, Crank Signal/BCM/Cluster and IGN 0/Cluster/PCM/BCMFuses
Turn Signal/Corn Lps, Air Bag, Cluster
Battery, MaxiFuses, Fusible Links and Crank Relay
SIR Caution
Handling ESD Sensitive Parts Notice
OBD II Symbol Description Notice
OBD II Symbol Description Notice
OBD II Symbol Description Notice
Engine Electrical Components
Starting System Description
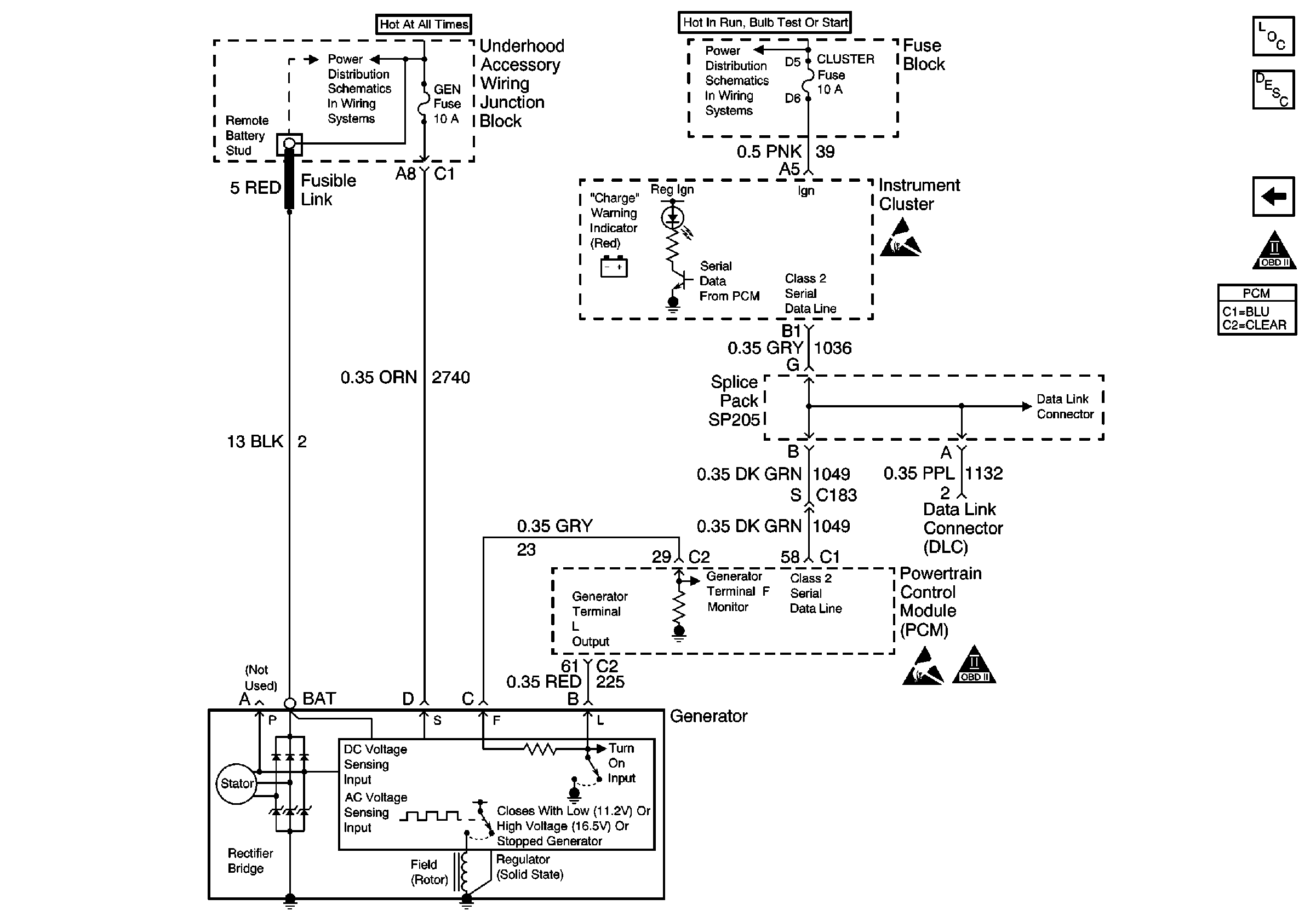
Charging System Schematic
Figure
2:
Charging System Schematic
Rear Cmpt Rel, ECM, GEN, Fog Lamps, Fuel Pump, A/C Clutch and Horn FusEs
Turn Signal/Corn Lps, Air Bag, Cluster
Handling ESD Sensitive Parts Notice
Handling ESD Sensitive Parts Notice
OBD II Symbol Description Notice
OBD II Symbol Description Notice
Engine Electrical Components
Charging System Description
Starting System Schematic