GM Service Manual Online
For 1990-2009 cars only
Makes
🢒
Oldsmobile
🢒
2000
🢒
Intrigue
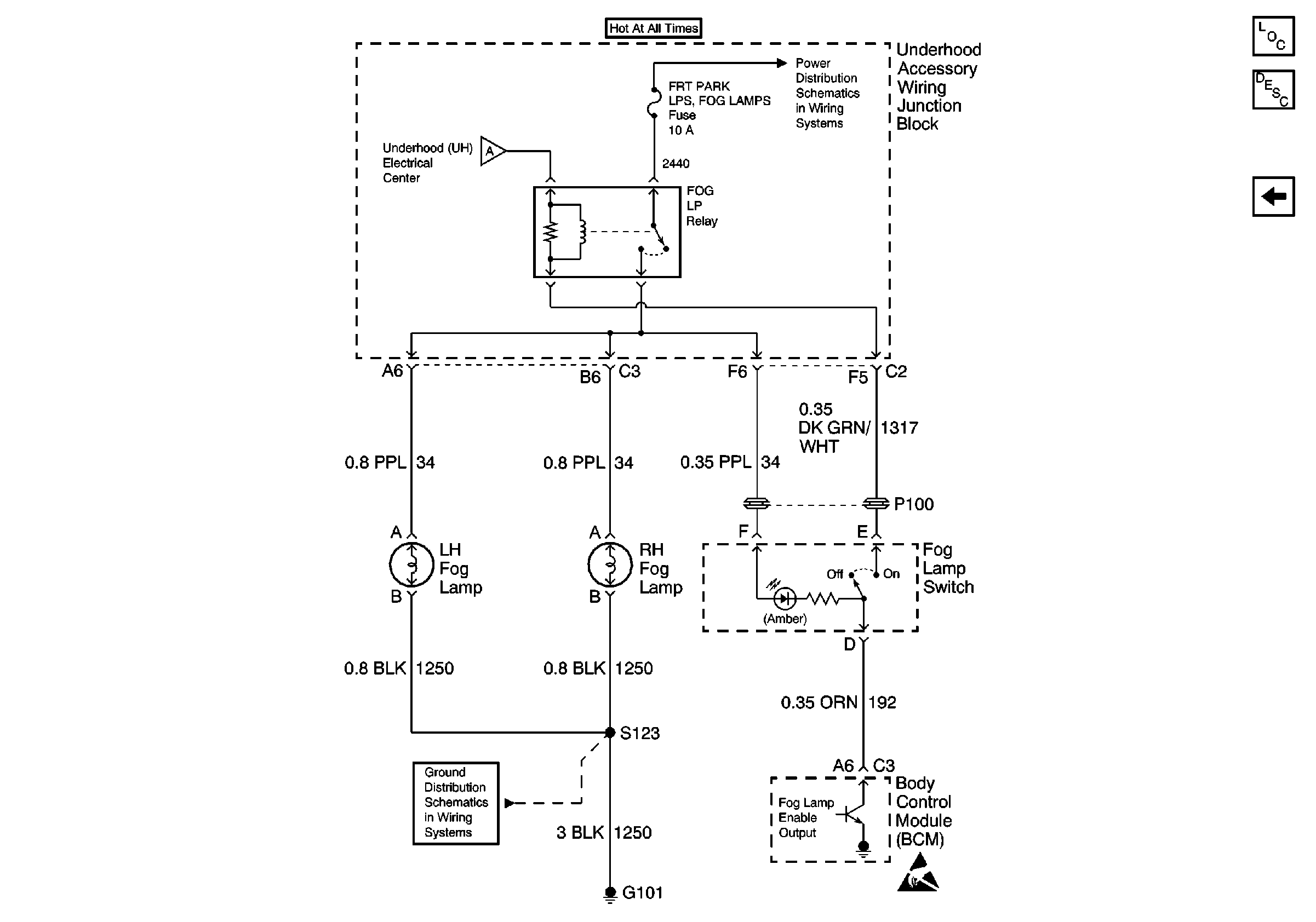
🢒 Fog Lamp Switch and Fog Lamps
Fog Lamp Switch and Fog Lamps
Fog Lamp Switch and Fog Lamps
Headlamp Switch, Instrument Cluster and Headlamps
Grounds G100, G101, G110
Rear Cmpt Rel, ECM, GEN, Fog Lamps, Fuel Pump, A/C Clutch and Horn FusEs
Handling ESD Sensitive Parts Notice
Lighting Systems Components
Fog Lights Circuit Description
Headlamp Switch, Instrument Cluster and Headlamps