GM Service Manual Online
For 1990-2009 cars only
Makes
🢒
Oldsmobile
🢒
2001
🢒
Intrigue
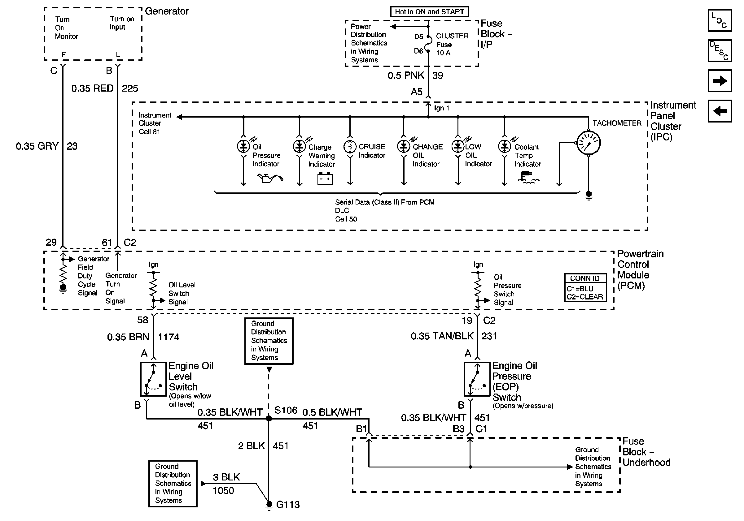
🢒 01 W-Car Olds: Engine Controls (Engine Oil Level and Pressure Inputs)
01 W-Car Olds: Engine Controls (Engine Oil Level and Pressure Inputs)
Engine Oil Level and Pressure Inputs
Master Electrical Component List original
Powertrain Control Module Description
01 W-Car Olds: Engine Controls (Automatic Transaxle Inputs)
Emission Inputs
BTSI, Turn Signals/CORN LPS, Air Bag, Cluster, PCM/BCM/Crank/IGN Fuses
Ground G113
Grounds G113, G117, G119
Ground G113