GM Service Manual Online
For 1990-2009 cars only
Makes
🢒
Oldsmobile
🢒
2001
🢒
Intrigue
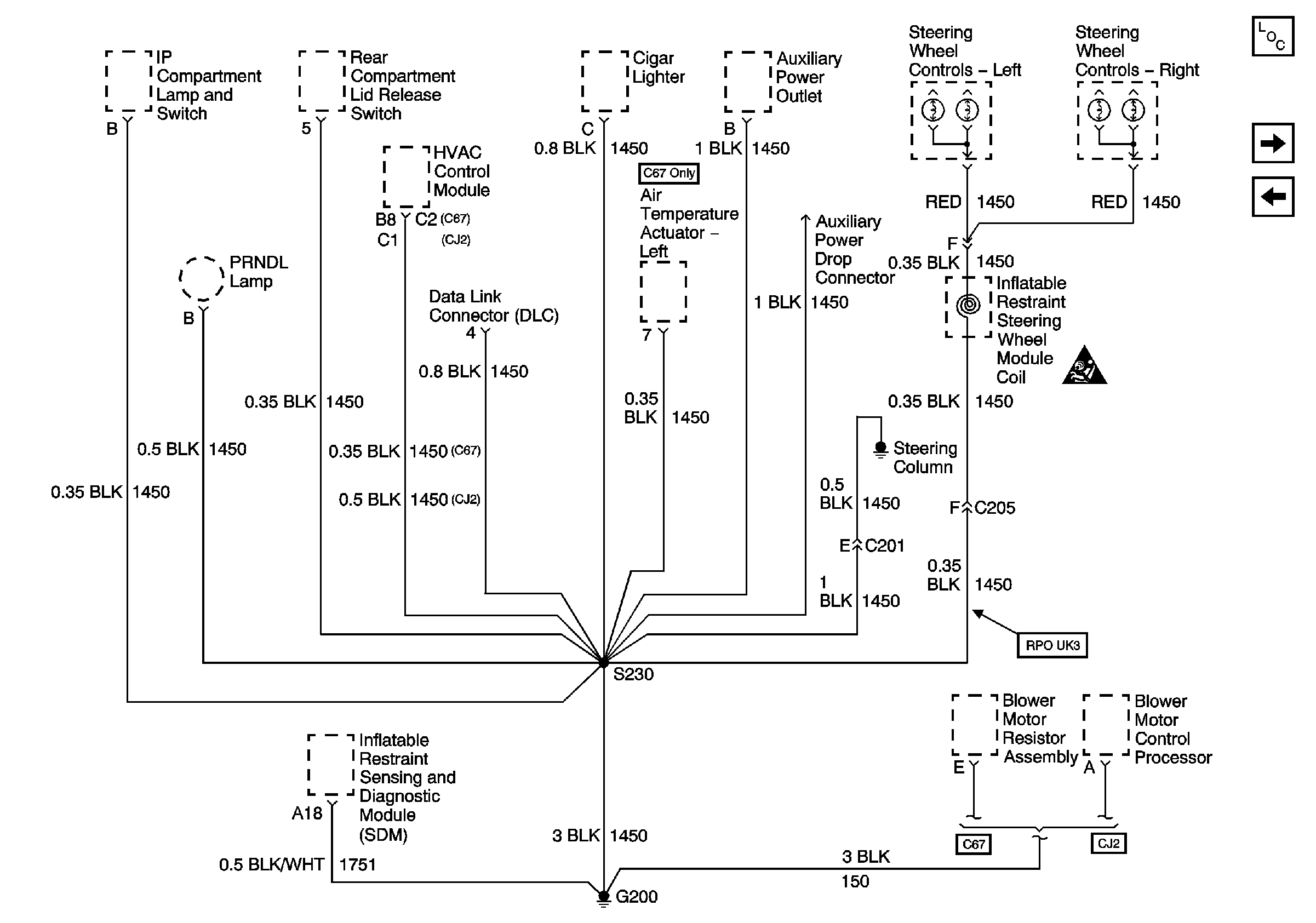
🢒 Ground G200
Ground G200
Ground G200
Master Electrical Component List original
Ground G201
Grounds G113, G117, G119