GM Service Manual Online
For 1990-2009 cars only
Makes
🢒
Oldsmobile
🢒
2002
🢒
Intrigue
🢒 Front Passenger
Front Passenger
Front Passenger
Master Electrical Component List
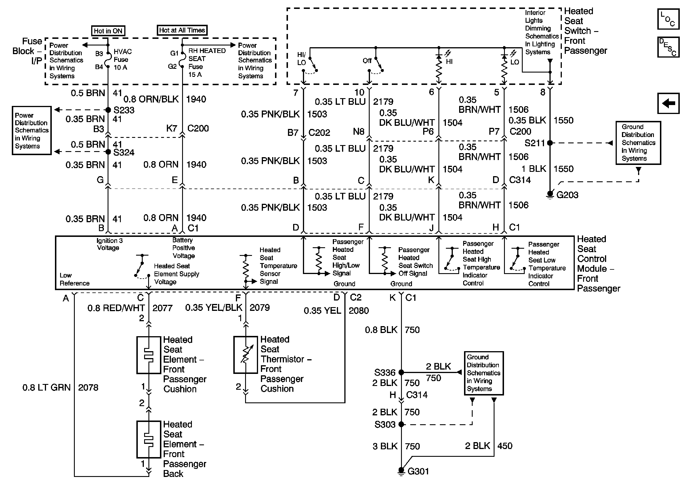
Heated Seats Description and Operation
Driver
CRUISE SWITCH, LOW BLOWER, CRUISE, and HVAC Fuses
ONSTAR, LH HEATED SEAT, RH HEATED SEAT Fuses, POWER SEATS Circuit Breaker, and REAR DEFOG Circuit Breaker
Instrument Panel
CRUISE SWITCH, LOW BLOWER, CRUISE, and HVAC Fuses
G203
G301 (1 of 3)