GM Service Manual Online
For 1990-2009 cars only
Makes
🢒
Oldsmobile
🢒
1998
🢒
LSS
🢒
HVAC
🢒
HVAC Systems - Automatic
🢒 HVAC Compressor Control Schematics
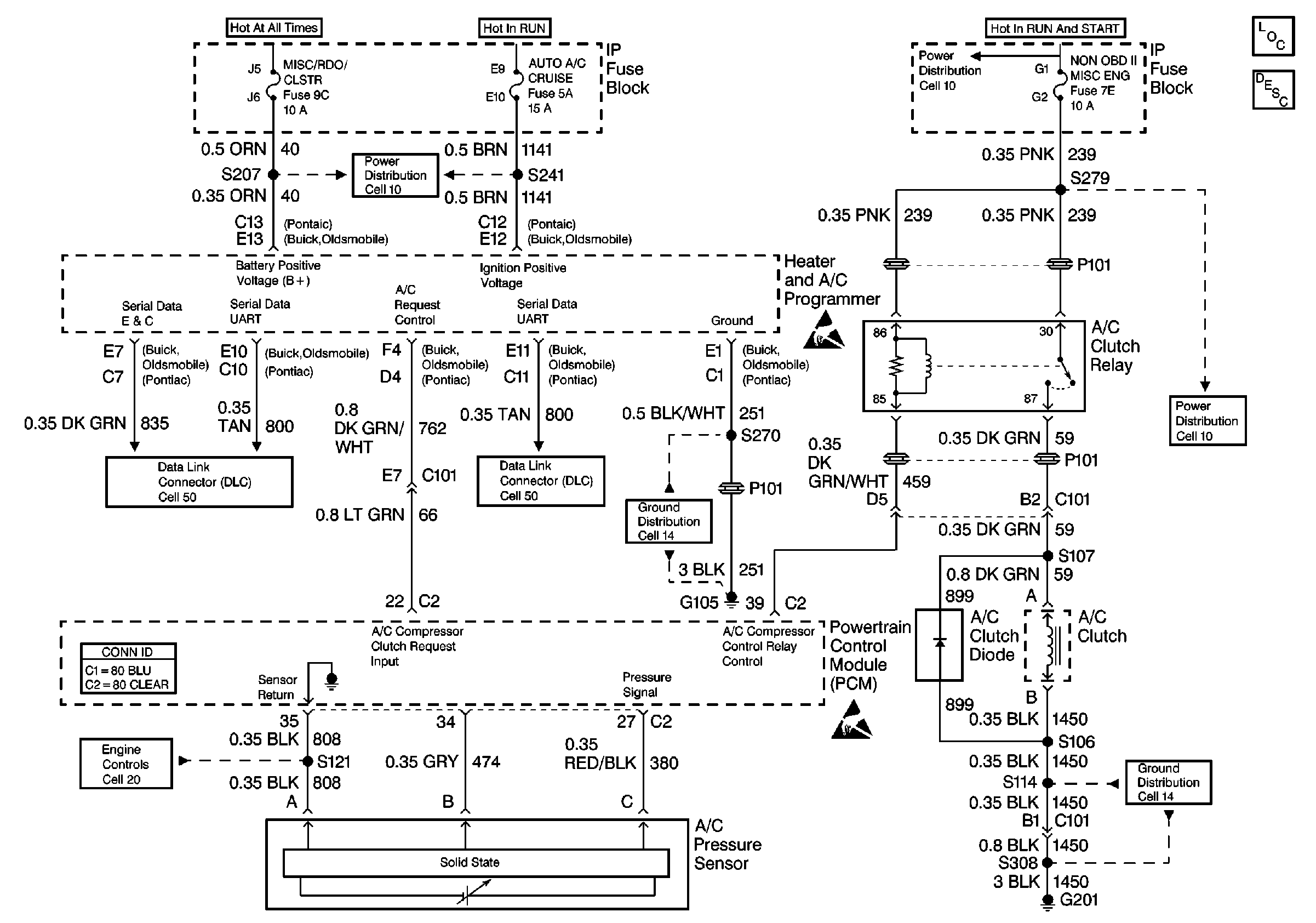
HVAC Compressor Control Schematics (Cell 67)
HVAC Components
HVAC Compressor Controls Circuit Description
Data Link Connector Schematics
Ground Distribution Schematics
Ground Distribution Schematics
Power Distribution Schematics
Power Distribution Schematics
Power Distribution Schematics
Engine Controls Schematics
Handling ESD Sensitive Parts Notice
Data Link Connector Schematics
Handling ESD Sensitive Parts Notice
Engine Controls Schematics
HVAC Connector End Views