GM Service Manual Online
For 1990-2009 cars only

Interior Lights Schematics Buick

Figure 1:

Cell 114: Interior Lamp Switch and Door Open Inputs


Object Number: 467017  Size: FS
Lighting Systems Components
Interior Lights Circuit Description
Cell 114: Auxiliary Lighting Input, Underhood Lamp and Ashtray Lamp
Ground Distribution Schematics
Ground Distribution Schematics
Ground Distribution Schematics
Ground Distribution Schematics
Ground Distribution Schematics
Power Distribution Schematics
Power Distribution Schematics
Power Distribution Schematics
Power Distribution Schematics
Power Distribution Schematics
Power Distribution Schematics
Handling ESD Sensitive Parts Notice
Keyless Entry Schematics
Body Control System Connector End Views
Figure 2:

Cell 114: Auxiliary Lighting Input, Underhood Lamp and Ashtray Lamp


Object Number: 467018  Size: FS
Lighting Systems Components
Interior Lights Circuit Description
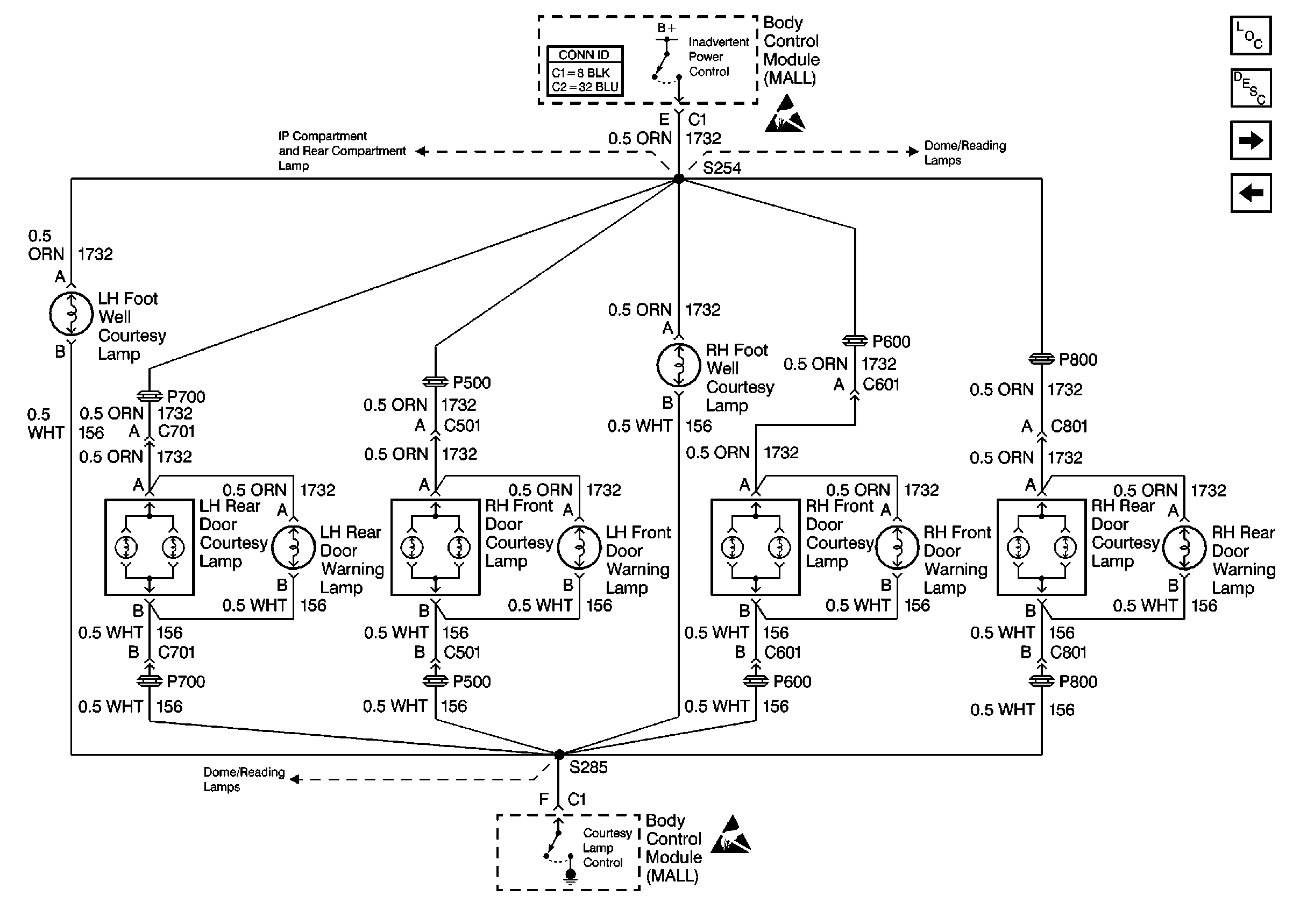
Cell 114: Door and Foot Well Courtesy Lamps
Cell 114: Interior Lamp Switch and Door Open Inputs
Ground Distribution Schematics
Ground Distribution Schematics
Ground Distribution Schematics
Ground Distribution Schematics
Ground Distribution Schematics
Power Distribution Schematics
Power Distribution Schematics
Power Distribution Schematics
Power Distribution Schematics
Handling ESD Sensitive Parts Notice
Handling ESD Sensitive Parts Notice
Figure 3:

Cell 114: Door and Foot Well Courtesy Lamps


Object Number: 467021  Size: FS
Lighting Systems Components
Interior Lights Circuit Description
Cell 114: Dome/Reading Lamps
Cell 114: Auxiliary Lighting Input, Underhood Lamp and Ashtray Lamp
Handling ESD Sensitive Parts Notice
Handling ESD Sensitive Parts Notice
Body Control System Connector End Views
Cell 114: Vanity Mirrors, IP Compartment Lamp and Console CompArtment Lamp
Cell 114: Dome/Reading Lamps
Cell 114: Dome/Reading Lamps
Figure 4:

Cell 114: Dome/Reading Lamps


Object Number: 467024  Size: FS
Lighting Systems Components
Interior Lights Circuit Description
Cell 114: Vanity Mirrors, IP Compartment Lamp and Console CompArtment Lamp
Cell 114: Door and Foot Well Courtesy Lamps
Ground Distribution Schematics
Ground Distribution Schematics
Cell 114: Vanity Mirrors, IP Compartment Lamp and Console CompArtment Lamp
Handling ESD Sensitive Parts Notice
Handling ESD Sensitive Parts Notice
Lighting Systems Schematic Icons
Lighting Systems Schematic Icons
Lighting Systems Schematic Icons
Lighting Systems Schematic Icons
Body Control System Connector End Views
Cell 114: Vanity Mirrors, IP Compartment Lamp and Console CompArtment Lamp
Cell 114: Door and Foot Well Courtesy Lamps
Cell 114: Door and Foot Well Courtesy Lamps
Figure 5:

Cell 114: Vanity Mirrors, IP Compartment Lamp and Console Compartment Lamp


Object Number: 467025  Size: FS
Lighting Systems Components
Interior Lights Circuit Description
Cell 114: Dome/Reading Lamps
Ground Distribution Schematics
Ground Distribution Schematics
Ground Distribution Schematics
Ground Distribution Schematics
Lighting Systems Schematic Icons
Lighting Systems Schematic Icons
Handling ESD Sensitive Parts Notice
Cell 114: Dome/Reading Lamps
Cell 114: Dome/Reading Lamps
Cell 114: Door and Foot Well Courtesy Lamps
Body Control System Connector End Views

Interior Lights Schematics Oldsmobile

Figure 1:

Cell 114: Interior Lamp Switch and Door Open Inputs


Object Number: 467039  Size: FS
Lighting Systems Components
Interior Lights Circuit Description
Cell 114: Auxiliary Lighting Input
Handling ESD Sensitive Parts Notice
Keyless Entry Schematics
Ground Distribution Schematics
Power Distribution Schematics
Ground Distribution Schematics
Ground Distribution Schematics
Power Distribution Schematics
Power Distribution Schematics
Power Distribution Schematics
Ground Distribution Schematics
Ground Distribution Schematics
Body Control System Connector End Views
Figure 2:

Cell 114: Auxiliary Lighting Input


Object Number: 467044  Size: FS
Lighting Systems Components
Interior Lights Circuit Description
Cell 114: Door and Foot Well Courtesy Lamps, and Rear Compartment Lamp
Cell 114: Interior Lamp Switch and Door Open Inputs
Ground Distribution Schematics
Ground Distribution Schematics
Ground Distribution Schematics
Ground Distribution Schematics
Ground Distribution Schematics
Ground Distribution Schematics
Ground Distribution Schematics
Power Distribution Schematics
Power Distribution Schematics
Handling ESD Sensitive Parts Notice
Handling ESD Sensitive Parts Notice
Figure 3:

Cell 114: Door and Foot Well Courtesy Lamps, and Rear Compartment Lamp


Object Number: 467058  Size: FS
Lighting Systems Components
Interior Lights Circuit Description
Cell 114: Dome/Reading Lamps, Vanity Mirrors, IP Compartment Lamp And Console Compartment Lamp
Cell 114: Auxiliary Lighting Input
Ground Distribution Schematics
Handling ESD Sensitive Parts Notice
Handling ESD Sensitive Parts Notice
Body Control System Connector End Views
Cell 114: Dome/Reading Lamps, Vanity Mirrors, IP Compartment Lamp And Console Compartment Lamp
Cell 114: Dome/Reading Lamps, Vanity Mirrors, IP Compartment Lamp And Console Compartment Lamp
Figure 4:

Cell 114: Dome/Reading Lamps, Vanity Mirrors, IP Compartment Lamp and Console Compartment Lamp


Object Number: 467060  Size: FS
Lighting Systems Components
Interior Lights Circuit Description
Cell 114: Door and Foot Well Courtesy Lamps, and Rear Compartment Lamp
Cell 114: Door and Foot Well Courtesy Lamps, and Rear Compartment Lamp
Ground Distribution Schematics
Ground Distribution Schematics
Ground Distribution Schematics
Handling ESD Sensitive Parts Notice
Lighting Systems Schematic Icons
Lighting Systems Schematic Icons
Lighting Systems Schematic Icons
Lighting Systems Schematic Icons
Body Control System Connector End Views
Cell 114: Door and Foot Well Courtesy Lamps, and Rear Compartment Lamp

Interior Lights Schematics Pontiac

Figure 1:

Cell 114: Interior Lamp Switch and Door Open Inputs


Object Number: 466990  Size: FS
Lighting Systems Components
Interior Lights Circuit Description
Cell 114: Auxiliary Lighting Input
Handling ESD Sensitive Parts Notice
Keyless Entry Schematics
Ground Distribution Schematics
Power Distribution Schematics
Ground Distribution Schematics
Ground Distribution Schematics
Power Distribution Schematics
Power Distribution Schematics
Power Distribution Schematics
Ground Distribution Schematics
Ground Distribution Schematics
Body Control System Connector End Views
Figure 2:

Cell 114: Auxiliary Lighting Input


Object Number: 466996  Size: FS
Lighting Systems Components
Interior Lights Circuit Description
Cell 114: Door and Foot Well Courtesy Lamps
Cell 114: Interior Lamp Switch and Door Open Inputs
Handling ESD Sensitive Parts Notice
Ground Distribution Schematics
Ground Distribution Schematics
Ground Distribution Schematics
Ground Distribution Schematics
Ground Distribution Schematics
Ground Distribution Schematics
Power Distribution Schematics
Handling ESD Sensitive Parts Notice
Ground Distribution Schematics
Power Distribution Schematics
Figure 3:

Cell 114: Door and Foot Well Courtesy Lamps


Object Number: 467000  Size: FS
Lighting Systems Components
Interior Lights Circuit Description
Cell 114: Dome/Reading Lamps and Front Door Courtesy Lamps
Cell 114: Auxiliary Lighting Input
Handling ESD Sensitive Parts Notice
Handling ESD Sensitive Parts Notice
Body Control System Connector End Views
Cell 114: Dome/Reading Lamps and Front Door Courtesy Lamps
Cell 114: Dome/Reading Lamps and Front Door Courtesy Lamps
Figure 4:

Cell 114: Dome/Reading Lamps and Front Door Courtesy Lamps


Object Number: 467006  Size: FS
Lighting Systems Components
Interior Lights Circuit Description
Cell 114: Dome/Reading Lamps and Front Door Courtesy Lamps
Cell 114: Door and Foot Well Courtesy Lamps
Ground Distribution Schematics
Ground Distribution Schematics
Ground Distribution Schematics
Ground Distribution Schematics
Power Distribution Schematics
Power Distribution Schematics
Handling ESD Sensitive Parts Notice
Lighting Systems Schematic Icons
Lighting Systems Schematic Icons
Lighting Systems Schematic Icons
Ground Distribution Schematics
Body Control System Connector End Views
Cell 114: Door and Foot Well Courtesy Lamps
Cell 114: Dome/Reading Lamps and Front Door Courtesy Lamps
Cell 114: Dome/Reading Lamps and Front Door Courtesy Lamps
Figure 5:

Cell 114: Dome/Reading Lamps and Front Door Courtesy Lamps


Object Number: 467009  Size: FS
Lighting Systems Components
Interior Lights Circuit Description
Cell 114: Dome/Reading Lamps and Front Door Courtesy Lamps
Lighting Systems Schematic Icons
Ground Distribution Schematics
Handling ESD Sensitive Parts Notice
Lighting Systems Schematic Icons
Instrument Cluster: Analog Schematics Pontiac w/U50, U2F
Ground Distribution Schematics
Ground Distribution Schematics
Ground Distribution Schematics
Body Control System Connector End Views
Cell 114: Door and Foot Well Courtesy Lamps
Cell 114: Dome/Reading Lamps and Front Door Courtesy Lamps
Cell 114: Dome/Reading Lamps and Front Door Courtesy Lamps