GM Service Manual Online
For 1990-2009 cars only
Makes
🢒
Oldsmobile
🢒
1998
🢒
LSS
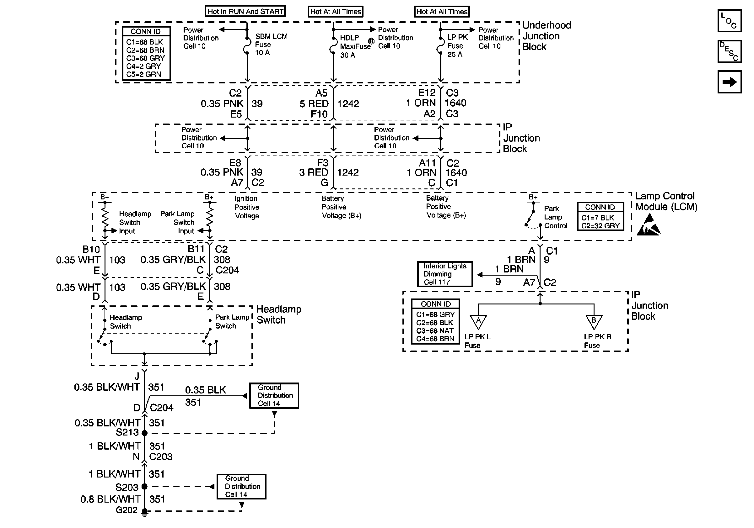
🢒 Cell 110: Headlamp Switch, Park Lamp Control
Cell 110: Headlamp Switch, Park Lamp Control
Cell 110: Headlamp Switch, Park Lamp Control
Ground Distribution Schematics
Power Distribution Schematics
Power Distribution Schematics
Power Distribution Schematics
Power Distribution Schematics
Power Distribution Schematics
Cell 110: LH Park Lamps
Exterior Lights Circuit Description
Lighting Systems Components
Handling ESD Sensitive Parts Notice
Ground Distribution Schematics
Power and Grounding Connector End Views
Cell 110: RH Park Lamps
Cell 110: LH Park Lamps
Cell 117: Dimming Control, Passenger Temperature Control, Ashtray, and Heated Seat Switches Backlighting
Power and Grounding Connector End Views
Lighting Systems Connector End Views