GM Service Manual Online
For 1990-2009 cars only
Makes
🢒
Oldsmobile
🢒
1998
🢒
LSS
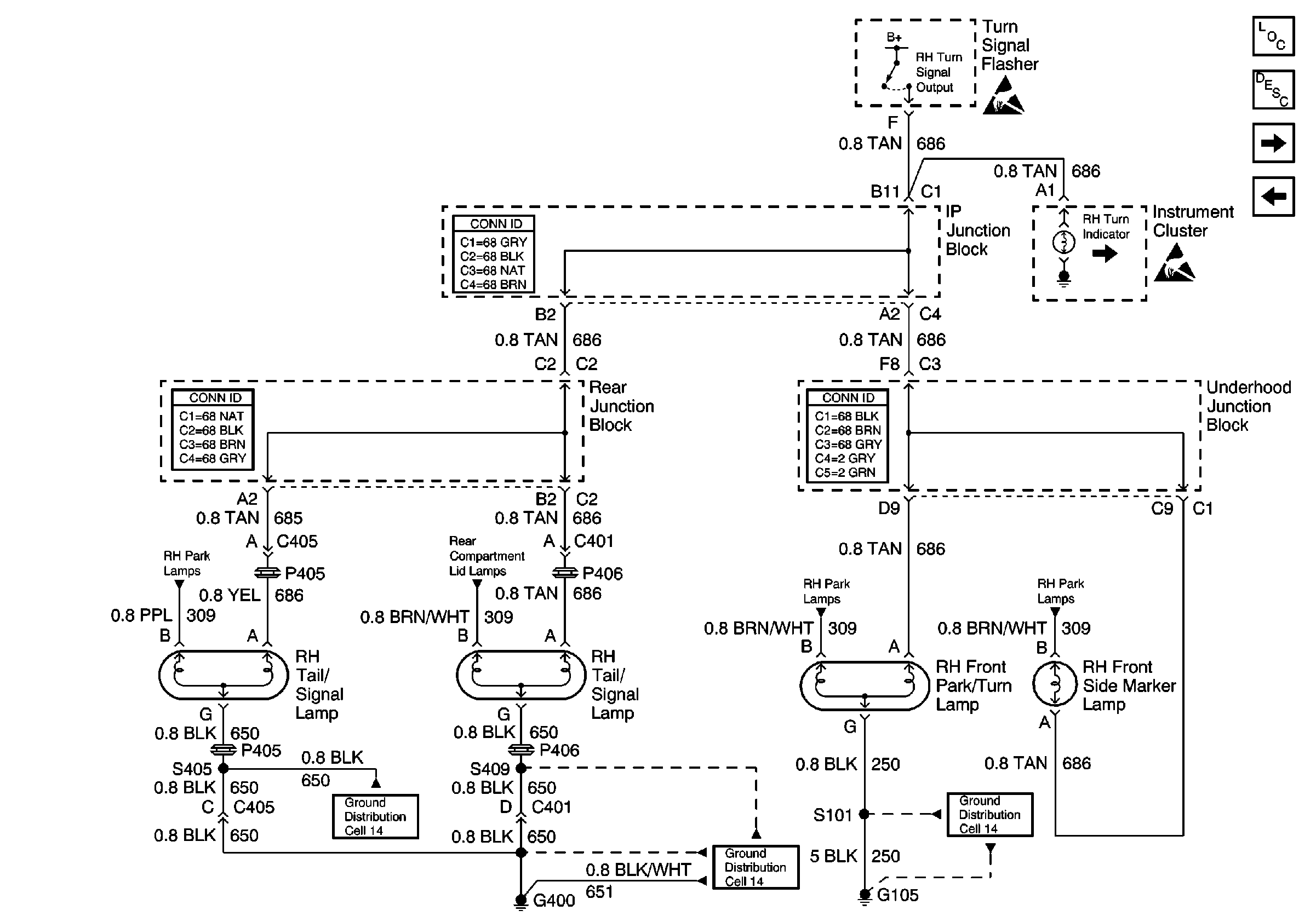
🢒 Cell 110: RH Turn Lamps
Cell 110: RH Turn Lamps
Cell 110: RH Turn Lamps
Handling ESD Sensitive Parts Notice
Handling ESD Sensitive Parts Notice
Cell 110: RH Park Lamps
Cell 110: Rear Compartment Lid Park Lamps
Cell 110: RH Park Lamps
Cell 110: RH Park Lamps
Cell 110: LH Turn Lamps
Cell 110: Stop Lamps
Exterior Lights Circuit Description
Lighting Systems Components
Power and Grounding Connector End Views
Power and Grounding Connector End Views
Power and Grounding Connector End Views
Ground Distribution Schematics
Ground Distribution Schematics
Ground Distribution Schematics