GM Service Manual Online
For 1990-2009 cars only

Cell 50: Class 2 Serial Data Line

Cell 50: Class 2 Serial Data Line


Object Number: 460841  Size: FS
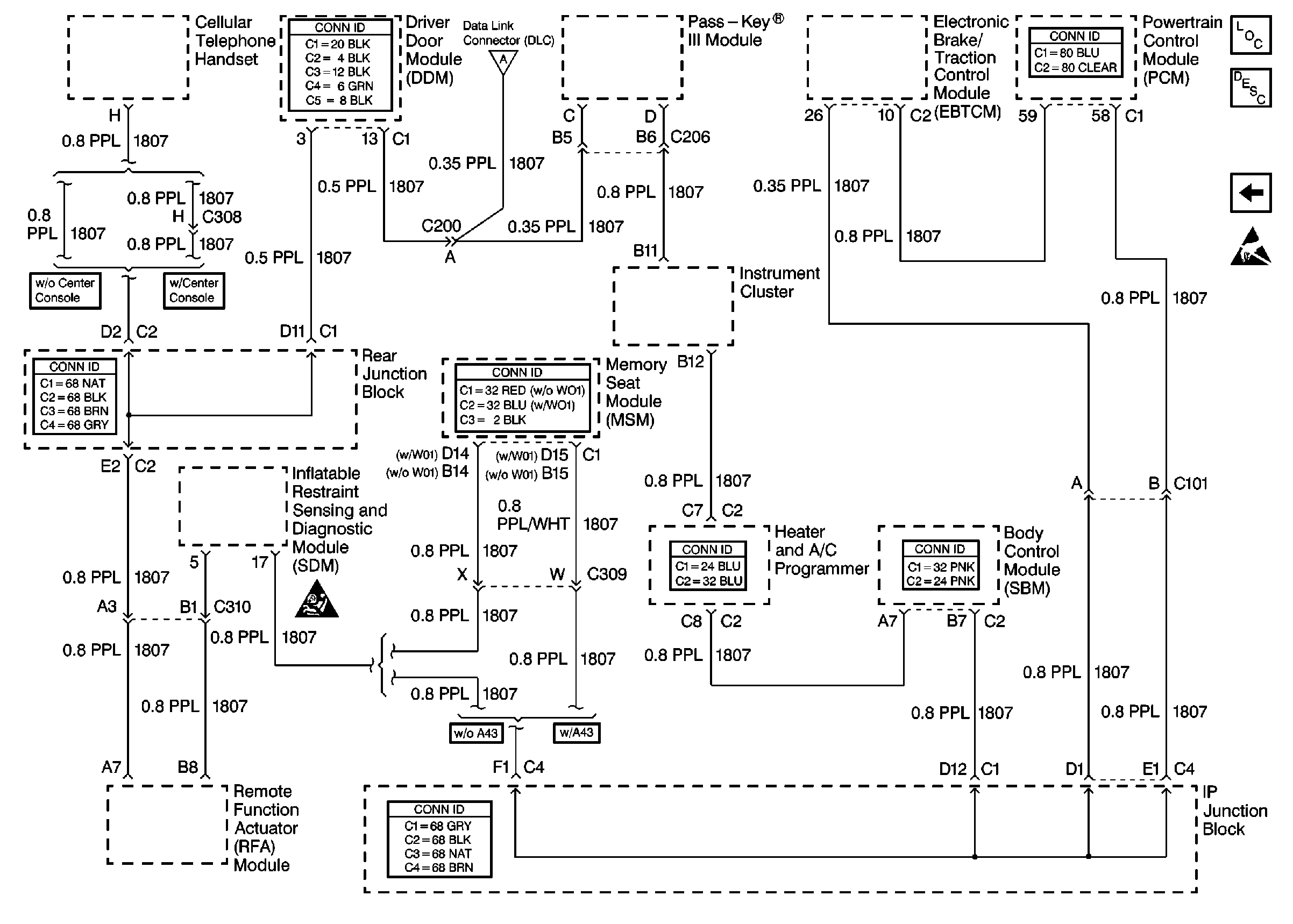
Data Link Communications Components
Data Link Connector Operation
Cell 50: Power, Ground and E&C Serial Data Line
Handling ESD Sensitive Parts Notice
SIR Handling Caution
Cell 50: Power, Ground and E&C Serial Data Line