GM Service Manual Online
For 1990-2009 cars only
Makes
🢒
Oldsmobile
🢒
1998
🢒
LSS
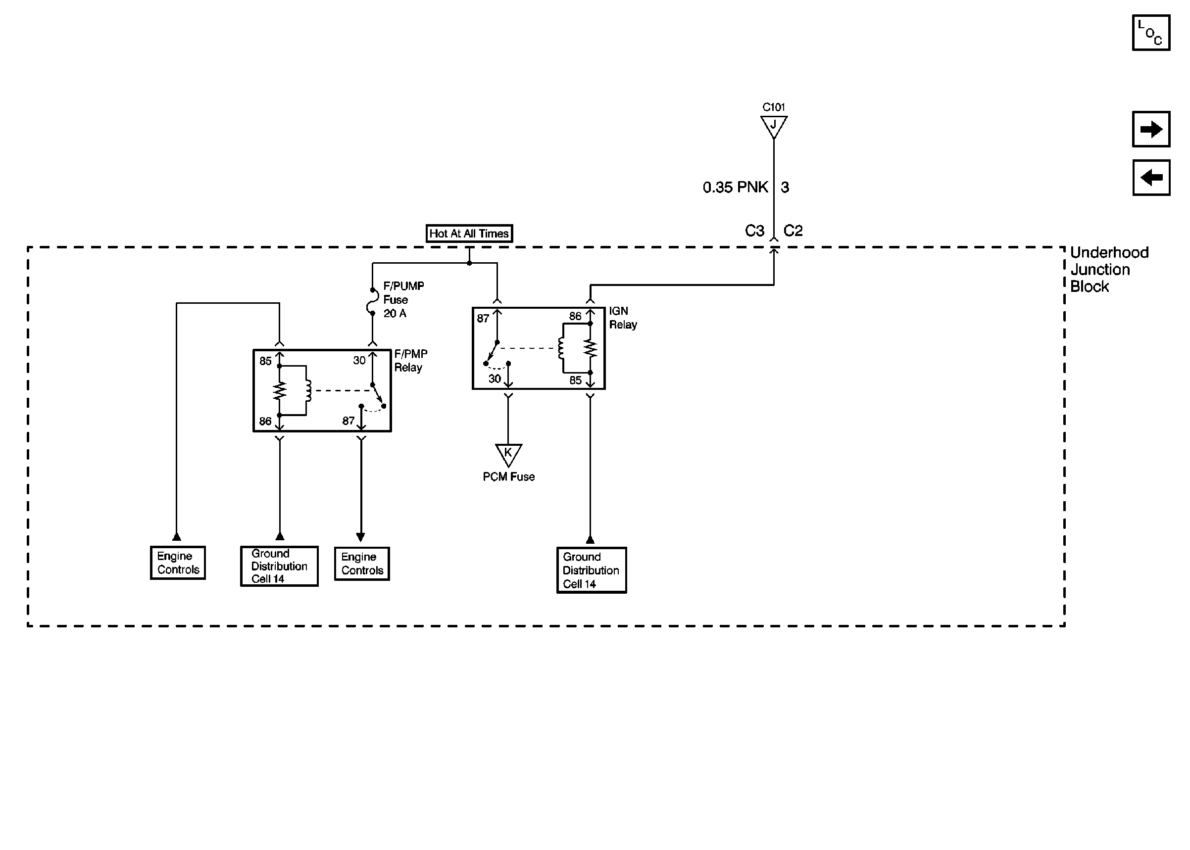
🢒 Cell 10: F/PMP, IGN Relay and F/PUMP Fuse
Cell 10: F/PMP, IGN Relay and F/PUMP Fuse
Cell 10: F/PMP, IGN Relay and F/PUMP Fuse
Power and Grounding Components
Cell 10: PCM, SIR, C31, INJR, and A/C CLU Fuses
Cell 10: WSW, WSW/RFA, HUD, ELC, CR CONT, A/C and HVAC Fuses
Cell 10: IGN, RUN/CRK, RUN, SBM, and PCM/CRU Fuses
Cell 14: G100, G101, G102 and G103
Cell 10: PCM, SIR, C31, INJR, and A/C CLU Fuses
Cell 14: G105
Engine Controls Schematics
Engine Controls Schematics