GM Service Manual Online
For 1990-2009 cars only
Makes
🢒
Oldsmobile
🢒
1998
🢒
LSS
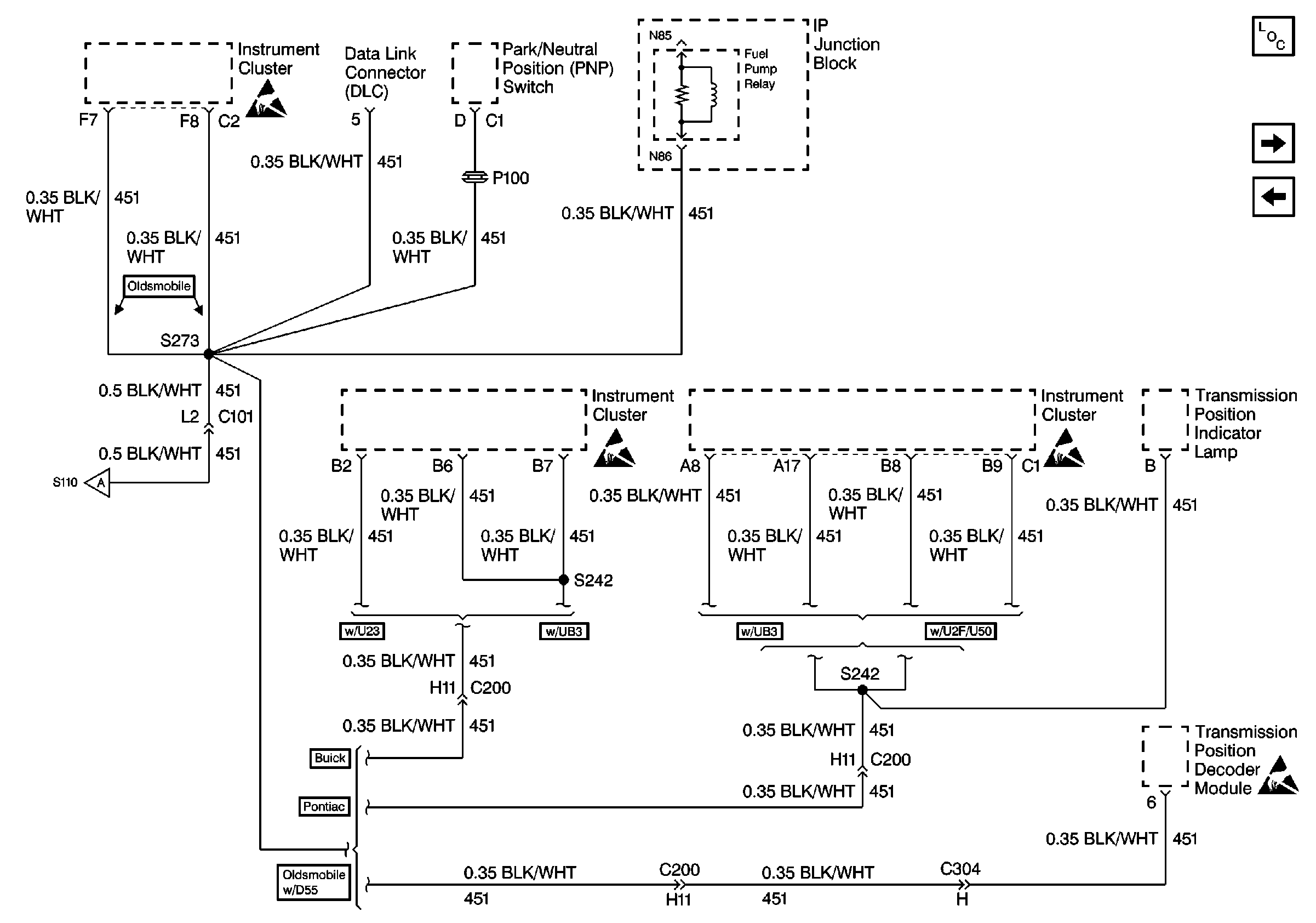
🢒 Cell 14: G101 (2 of 2)
Cell 14: G101 (2 of 2)
Cell 14: G101 (2 of 2)
Power and Grounding Components
Cell 14: G104
Cell 14: G100, G106, G301, and G101 (1 of 2)
Cell 14: G100, G106, G301, and G101 (1 of 2)
Handling ESD Sensitive Parts Notice
Handling ESD Sensitive Parts Notice
Handling ESD Sensitive Parts Notice
Handling ESD Sensitive Parts Notice