GM Service Manual Online
For 1990-2009 cars only
Makes
🢒
Oldsmobile
🢒
1998
🢒
LSS
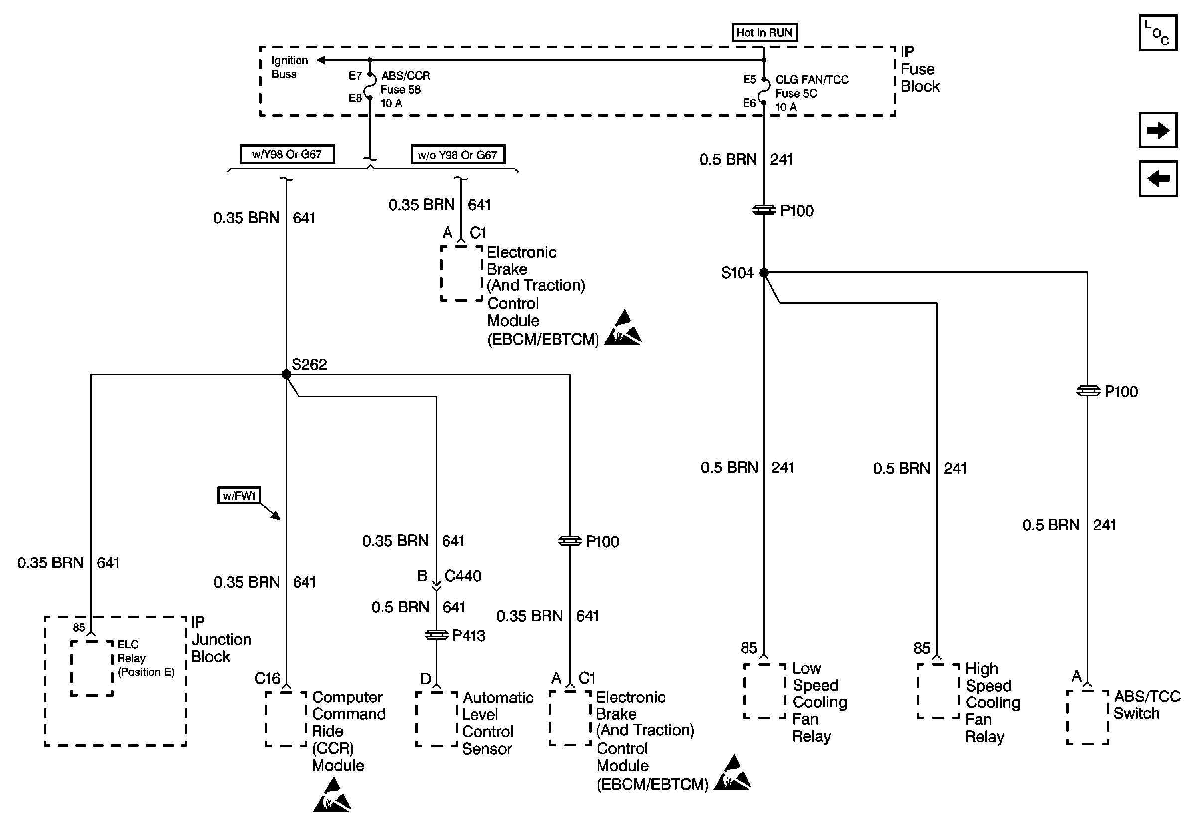
🢒 Cell 10: ABS/CCR and CLG FAN/TCC Fuses
Cell 10: ABS/CCR and CLG FAN/TCC Fuses
Cell 10: ABS/CCR and CLG FAN/TCC Fuses
Power and Grounding Components
Cell 10: AUTO A/C CRUISE Fuse
Cell 11: NON OBDII MISC ENG, TCC, and IGN OFF/UNLOCK Fuses
Handling ESD Sensitive Parts Notice
Handling ESD Sensitive Parts Notice
Handling ESD Sensitive Parts Notice