GM Service Manual Online
For 1990-2009 cars only
Makes
🢒
Oldsmobile
🢒
1998
🢒
LSS
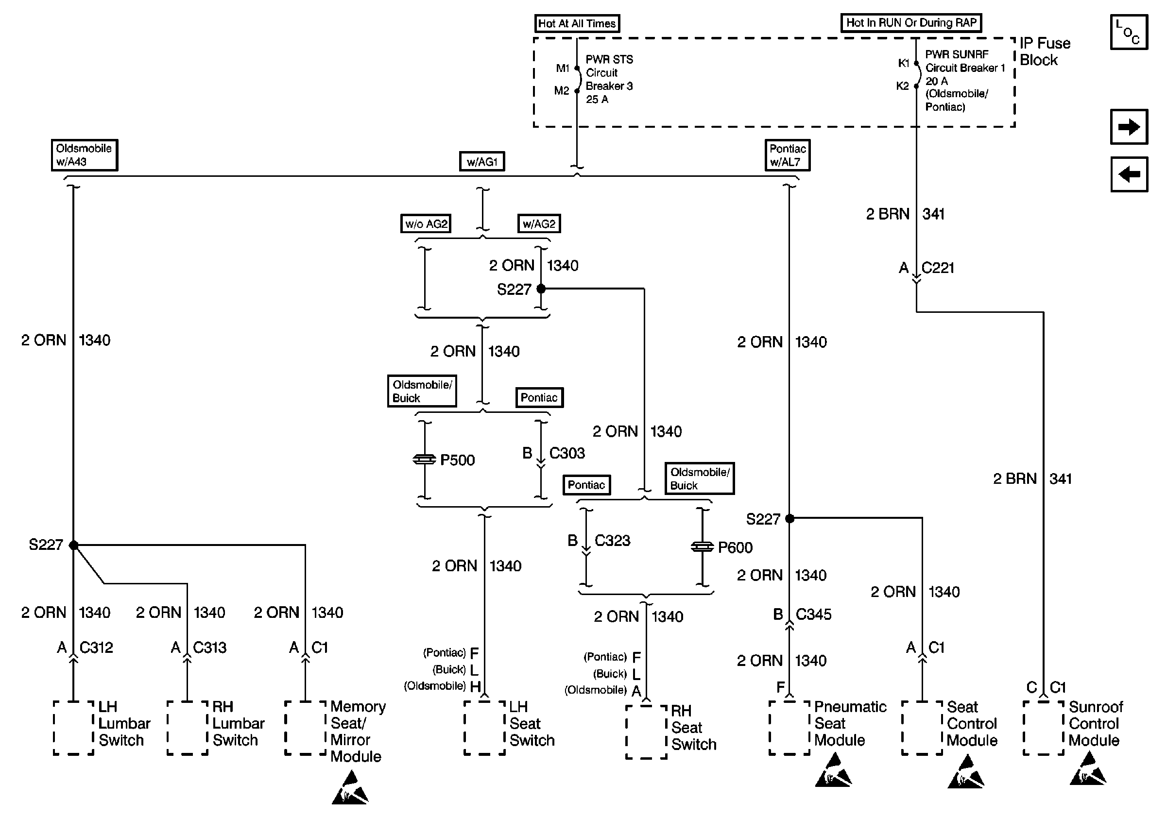
🢒 Cell 10: PWR STS and PWR SUNRF Circuit Breakers
Cell 10: PWR STS and PWR SUNRF Circuit Breakers
Cell 10: PWR STS and PWR SUNRF Circuit Breakers
Power and Grounding Components
Cell 11: Fuse 6A (15 A), Fuse 7D (10 A) and Fuse 7E (10 A)
Cell 10: RR DEFOG and HTD MIR Fuses
Handling ESD Sensitive Parts Notice
Handling ESD Sensitive Parts Notice
Handling ESD Sensitive Parts Notice
Handling ESD Sensitive Parts Notice