GM Service Manual Online
For 1990-2009 cars only

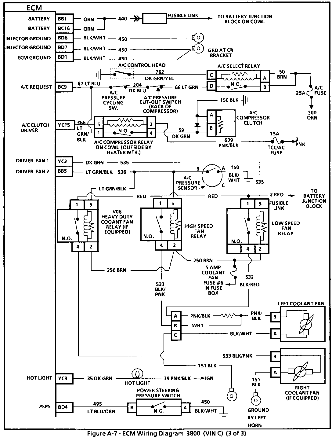
SERVICE MANUAL UPDATE REVISED ECM WIRING DIAGRAM

VEHICLES AFFECTED: 1990 "C" 3800 (VIN C)

The attaching page of this bulletin is to replace the ECM Wiring Diagram (Page 3 of 3) on page 6E3-A-9 in Section 6E3 "Driveability And Emissions" of the 1990 Oldsmobile "C" car Service Manual.


Object Number: 83408  Size: FS

General Motors bulletins are intended for use by professional technicians, not a "do-it-yourselfer". They are written to inform those technicians of conditions that may occur on some vehicles, or to provide information that could assist in the proper service of a vehicle. Properly trained technicians have the equipment, tools, safety instructions and know-how to do a job properly and safely. If a condition is described, do not assume that the bulletin applies to your vehicle, or that your vehicle will have that condition. See a General Motors dealer servicing your brand of General Motors vehicle for information on whether your vehicle may benefit from the information.