GM Service Manual Online
For 1990-2009 cars only

Engine Number Location (H24D)


Object Number: 1758985  Size: SH

The engine number is stamped on the cylinder block under the No. 4 exhaust manifold of the engine.

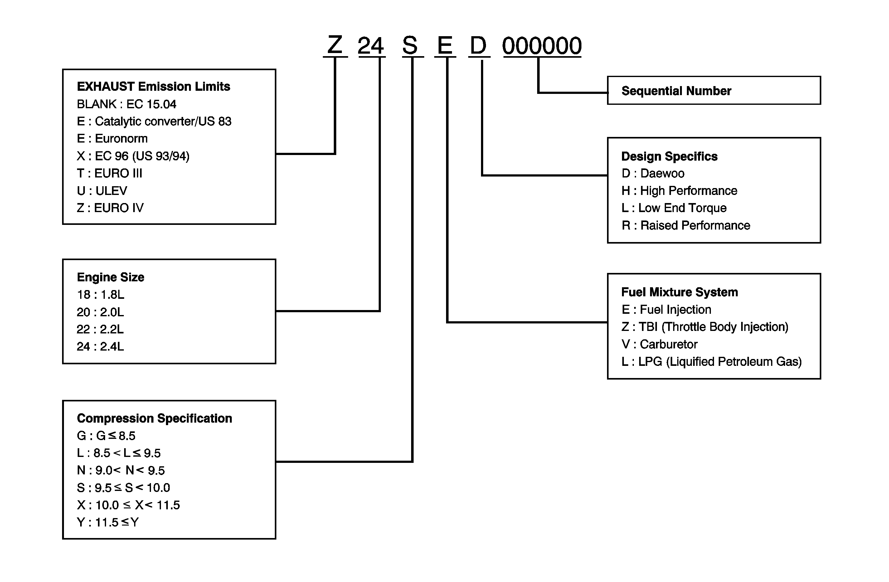
Engine Number


Object Number: 1758990  Size: MF

Engine Number Location (HFV6 3.2L)


Object Number: 1854939  Size: SH

The engine number is stamped on the cylinder block under the No. 6 exhaust manifold of the engine.

Engine Number (HFV6 3.2L)


Object Number: 1854940  Size: SH
(1)Component ID
(2)Engine Broadcast Code
(3)Plant Code ('H' = Holden)
(4)Build Year ('06' = 2006)
(5)Julian Date ('070' = built on day 70)
(6)Build Sequence Number

Engine Number Location (2.0L Diesel)


Object Number: 1854942  Size: SH

The engine number is stamped on the cylinder block under the No. 4 intake manifold of the engine.

Engine Number (2.0L Diesel)


Object Number: 1854944  Size: SH
(1)Engine Type (Z : Diesel)
(2)Engine Size (20 : 2.0L)
(3)Cam Mechanism (DOHC or SOHC)
(4)Sequence Number
(5)Manufacturer's Country (K : Korea)
(6)Bar -Code Check