GM Service Manual Online
For 1990-2009 cars only
Makes
🢒
Opel
🢒
2009
🢒
GT
🢒
Transmission
🢒
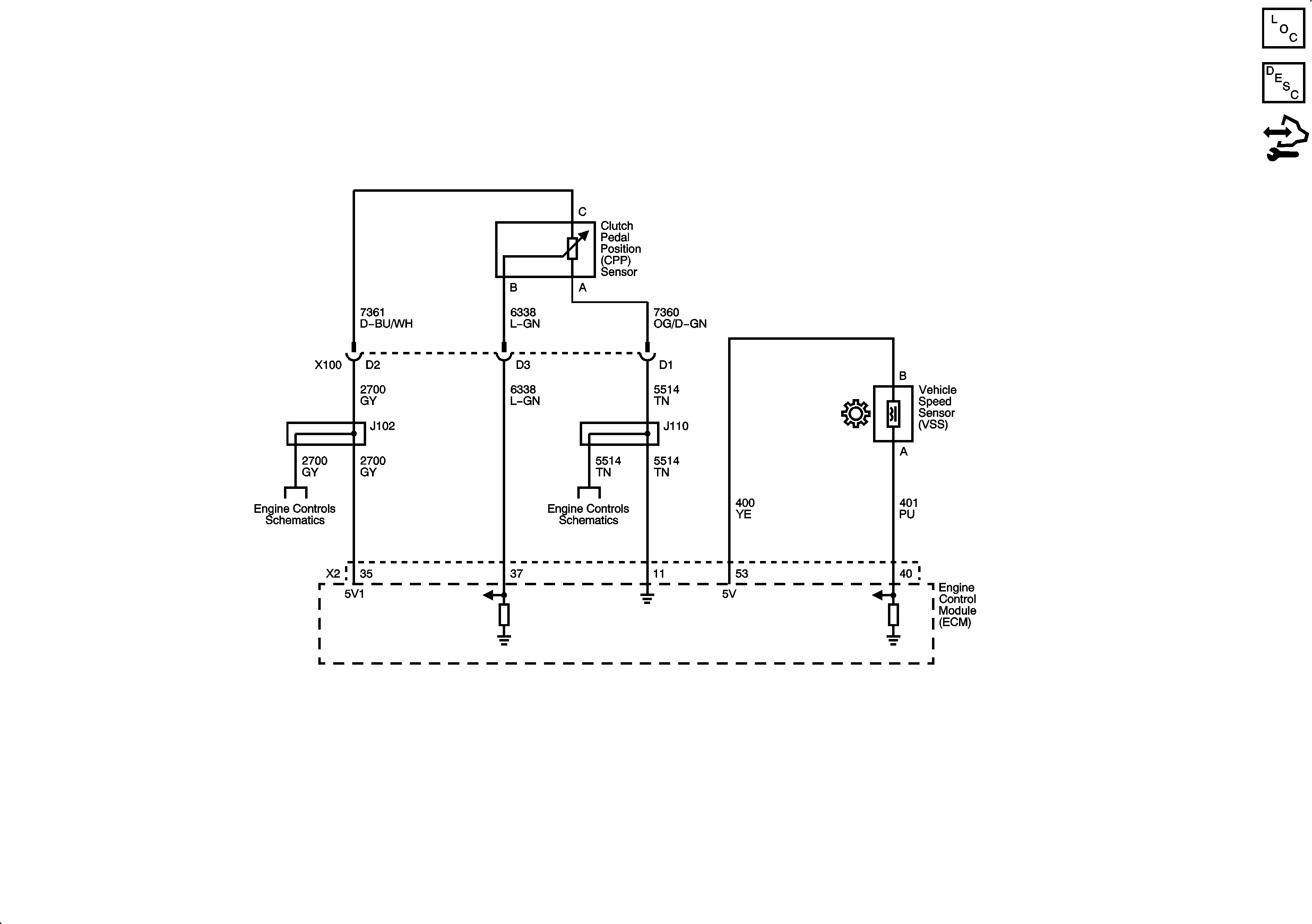
Manual Transmission - Aisin AR5
🢒 Manual Transmission Schematics
Master Electrical Component List
Transmission System Description and Operation
Control Module References
Ignition Controls - Ignition Sensors
Ignition Controls - Ignition Sensors