GM Service Manual Online
For 1990-2009 cars only
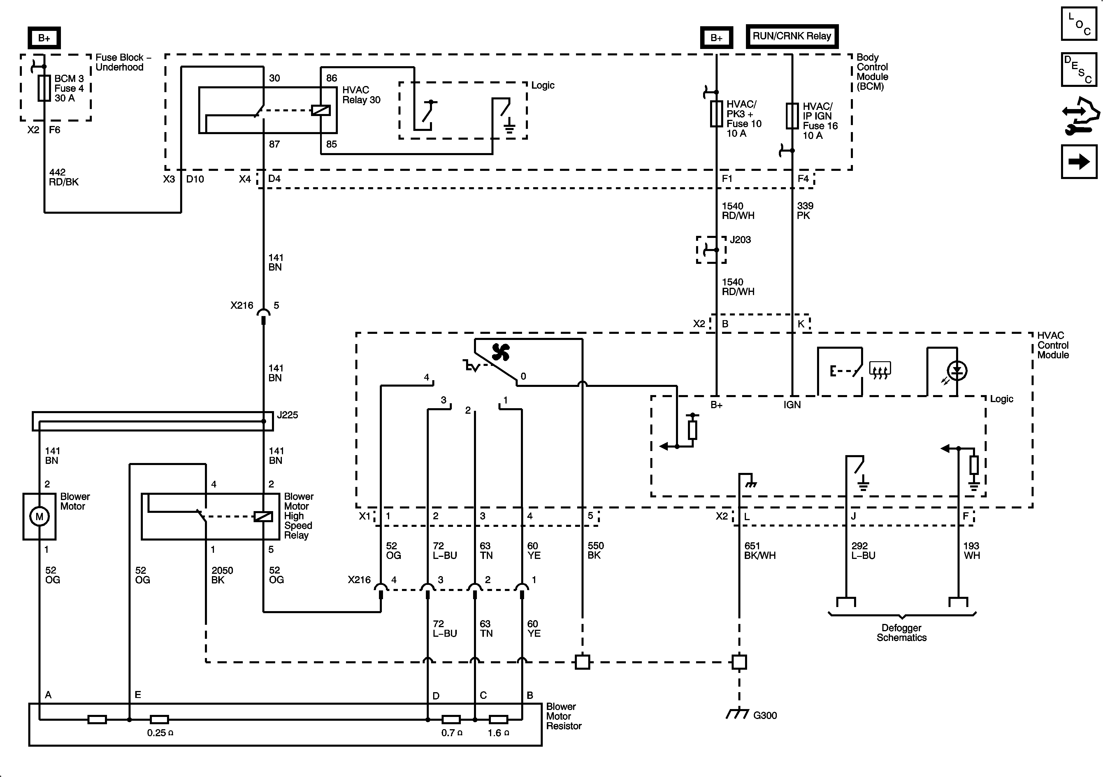
Figure 1:

Power, Ground, and Blower Motor


Object Number: 2049991  Size: FS
Master Electrical Component List
Manual HVAC Description and Operation
Control Module References
Mode and Air Temperature Controls
B+ Bar (2 of 2)
B+ Bar (1 of 2)
B+ Bar (1 of 2)
B+ Bar (1 of 2)
BCM 2, BCM 3, CLSTR, IGN SW/PK3+, HVAC/PK3+, and AMP Fuses
Defogger Schematics
G300 (1 of 2)
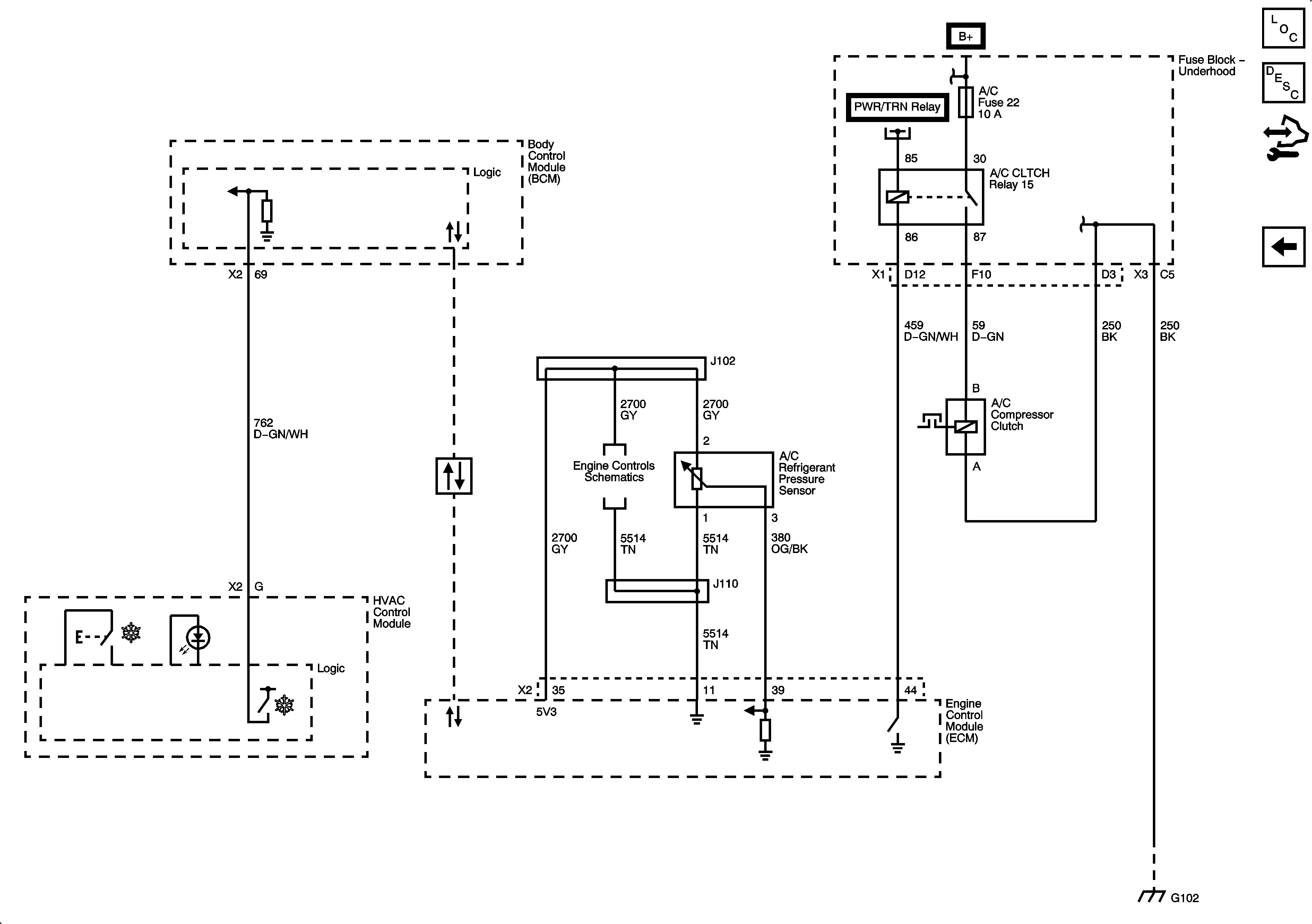
Figure 2:

Mode and Air Temperature Controls


Object Number: 2049993  Size: FS
Master Electrical Component List
Manual HVAC Description and Operation
Control Module References
Compressor Controls
Power, Ground, and Blower Motor
Figure 3:

Compressor Controls


Object Number: 2049995  Size: FS
Master Electrical Component List
Manual HVAC Description and Operation
Control Module References
Mode and Air Temperature Controls
B+ Bar (1 of 2)
B+ Bar (1 of 2)
B+ Bar (2 of 2)
High Speed LAN
Power, Ground, Data Link, and MIL
G101 and G102