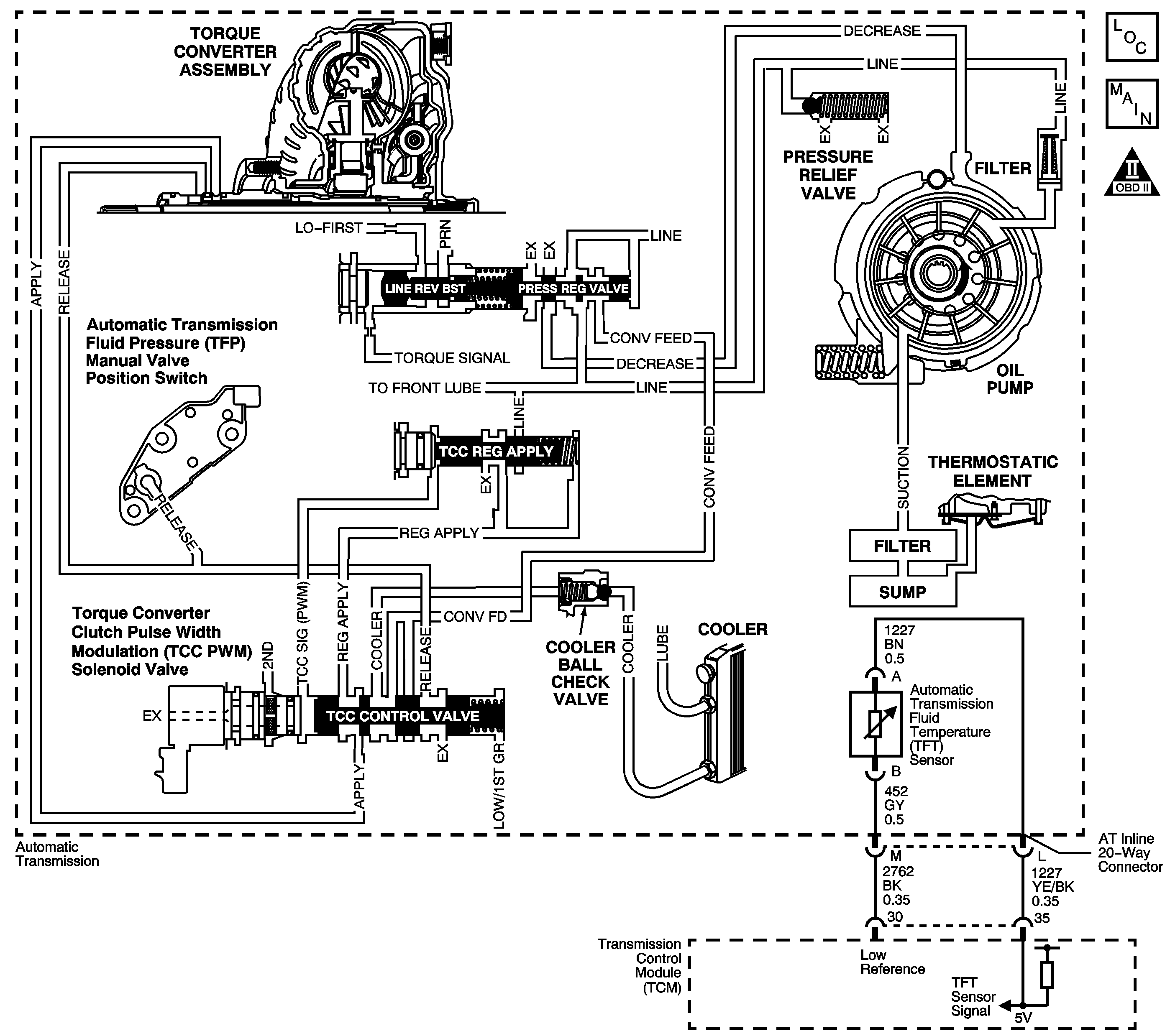
Transmission fluid is drawn from the bottom pan through the filter, case assembly, channel plate assembly, control valve body assembly and into the oil pump assembly. The pump is mounted on the control valve body assembly. Fluid pressure leaving the pump is controlled by the pressure regulator valve and becomes the main supply of line pressure to the various components and hydraulic circuits.
Hot fluid from the torque converter flows through the TCC control valve into the cooler lines to the oil cooler located in the vehicle radiator and auxiliary cooler, if equipped. Cool fluid then returns to lubricate the final drive assembly and other components along the output shaft.
When the powertrain control module (PCM) detects high transmission fluid temperature for an extended period of time, then DTC P0218 sets. DTC P0218 is a type C DTC.
No TFT sensor DTC P0711, P0712 or P0713.
The transmission fluid temperature is 140°C (284°F) or more for 1 minute.
| • | The PCM does not illuminate the malfunction indicator lamp (MIL). |
| • | The PCM freezes transmission adaptive functions. |
| • | The PCM records the operating conditions when the Conditions for Setting the DTC are met. The PCM stores this information as Failure Records. |
| • | The PCM stores DTC P0218 in PCM history. |
| • | A scan tool can clear the DTC. |
| • | The PCM clears the DTC from PCM history if the vehicle completes 40 warm-up cycles without a non-emission related diagnostic fault occurring. |
| • | The PCM cancels the DTC default actions when the fault no longer exists and the DTC passes. |
Ask the customer about possible overloading, exceeding the trailer towing limit, or towing in overdrive.
The number below refers to the step number on the diagnostic table.
Step | Action | Value(s) | Yes | No | ||||||||||||||||||||||||||||||||
|---|---|---|---|---|---|---|---|---|---|---|---|---|---|---|---|---|---|---|---|---|---|---|---|---|---|---|---|---|---|---|---|---|---|---|---|---|
1 | Did you perform the Diagnostic System Check - Engine Controls? | -- | Go to Step 2 | Go to Diagnostic System Check - Engine Controls in Engine Controls - 3.4L | ||||||||||||||||||||||||||||||||
Important: Before clearing the DTC, use the scan tool in order to record the Failure Records. Using the Clear DTC Information function erases the Failure Records from the PCM. Was the Transmission Fluid Checking Procedure performed? | -- | Go to Step 3 | Go to Transmission Fluid Check | |||||||||||||||||||||||||||||||||
3 | Inspect for the following conditions:
Did you find and repair the condition? | -- | Go to Step 4 | Go to Diagnostic Aids | ||||||||||||||||||||||||||||||||
4 | Perform the following procedure in order to verify the repair:
Has the test run and passed? | -- | Go to Step 5 | Go to Step 2 | ||||||||||||||||||||||||||||||||
5 | With a scan tool, observe the stored information, capture info and DTC info. Does the scan tool display any DTCs that you have not diagnosed? | -- | Go to Diagnostic Trouble Code (DTC) List in Engine Controls - 3.4L | System OK |
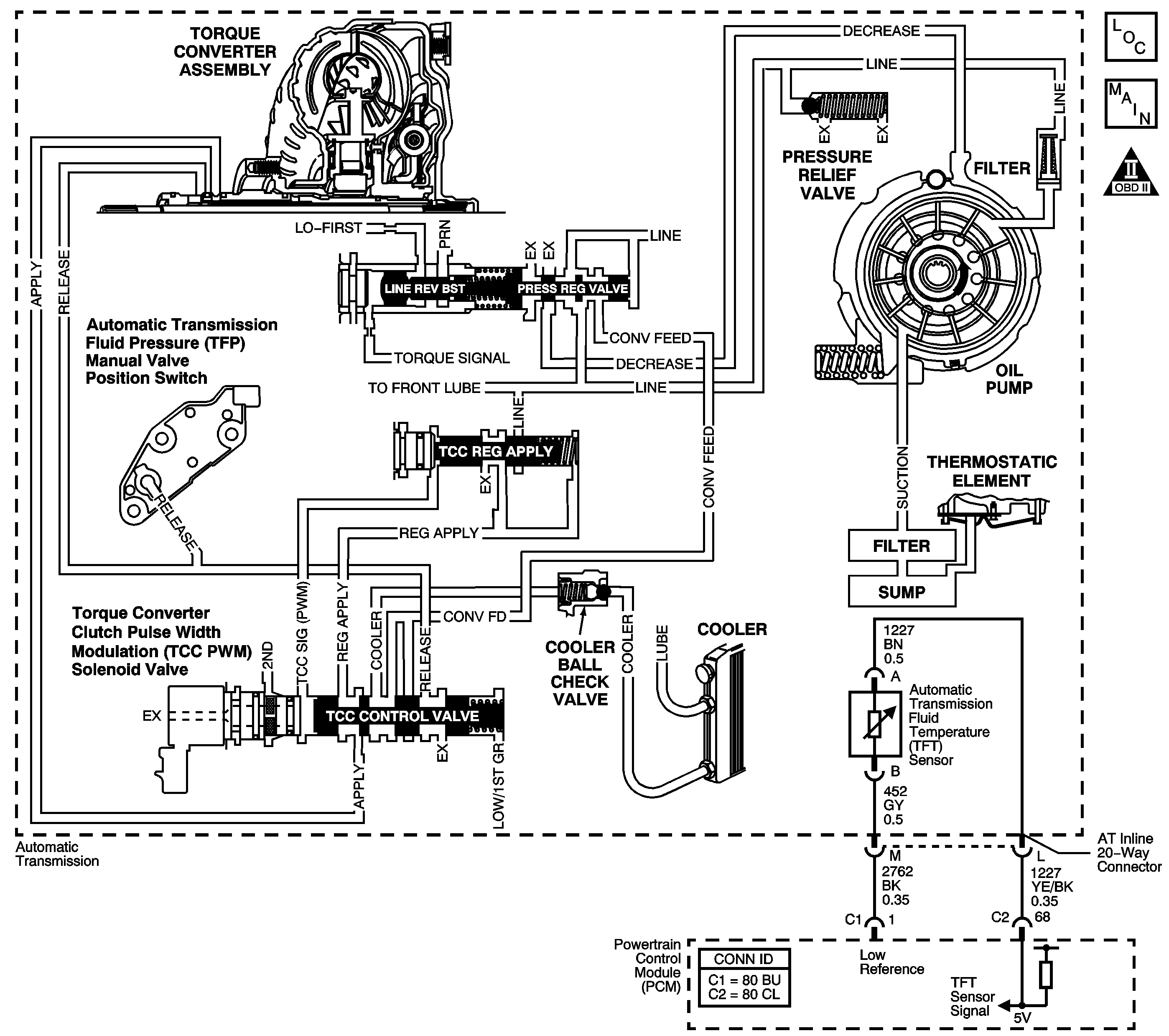
Transmission fluid is drawn from the bottom pan through the filter, case assembly, channel plate assembly, control valve body assembly and into the oil pump assembly. The pump is mounted on the control valve body assembly. Fluid pressure leaving the pump is controlled by the pressure regulator valve and becomes the main supply of line pressure to the various components and hydraulic circuits.
Hot fluid from the torque converter flows through the TCC control valve into the cooler lines to the oil cooler located in the vehicle radiator and auxiliary cooler, if equipped. Cool fluid then returns to lubricate the final drive assembly and other components along the output shaft.
When the transmission control module (TCM) detects high transmission fluid temperature for an extended period of time, then DTC P0218 sets. DTC P0218 is a type C DTC.
No TFT sensor DTC P0711, P0712 or P0713.
The transmission fluid temperature is 140°C (286°F) or more for 1 minute.
| • | The TCM does not request the ECM to illuminate the malfunction indicator lamp (MIL). |
| • | TRANS HOT-IDLE ENGINE message displays on the Driver Information Center |
| • | The TCM records the operating conditions when the Conditions for Setting the DTC are met. The TCM stores this information as Failure Records. |
| • | The TCM stores DTC P0218 in TCM history. |
| • | The TCM clears the DIC message when the condition no longer exists. |
| • | A scan tool can clear the DTC. |
| • | The TCM clears the DTC from TCM history if the vehicle completes 40 warm-up cycles without a non-emission related diagnostic fault occurring. |
| • | The TCM cancels the DTC default actions when the fault no longer exists and the DTC passes. |
Ask the customer about possible overloading, exceeding the trailer towing limit, or towing in overdrive.
The number below refers to the step number on the diagnostic table.
Step | Action | Value(s) | Yes | No | ||||||||||||||||||||||||||||||||
|---|---|---|---|---|---|---|---|---|---|---|---|---|---|---|---|---|---|---|---|---|---|---|---|---|---|---|---|---|---|---|---|---|---|---|---|---|
1 | Did you perform the Diagnostic System Check - Engine Controls? | -- | Go to Step 2 | Go to Diagnostic System Check - Engine Controls in Engine Controls - 3.6L | ||||||||||||||||||||||||||||||||
Important: Before clearing the DTC, use the scan tool in order to record the Failure Records. Using the Clear Info function erases the Failure Records from the TCM. Was the Transmission Fluid Checking Procedure performed? | -- | Go to Step 3 | Go to Transmission Fluid Check | |||||||||||||||||||||||||||||||||
3 | Inspect for the following conditions:
Did you find and repair the condition? | -- | Go to Step 4 | Go to Diagnostic Aids | ||||||||||||||||||||||||||||||||
4 | Perform the following procedure in order to verify the repair:
Has the test run and passed? | -- | Go to Step 5 | Go to Step 2 | ||||||||||||||||||||||||||||||||
5 | With a scan tool, observe the stored information, capture info and DTC info. Does the scan tool display any DTCs that you have not diagnosed? | -- | Go to Diagnostic Trouble Code (DTC) List in Engine Controls - 3.6L | System OK |