GM Service Manual Online
For 1990-2009 cars only
Makes
🢒
Pontiac
🢒
2004
🢒
Aztek - FWD
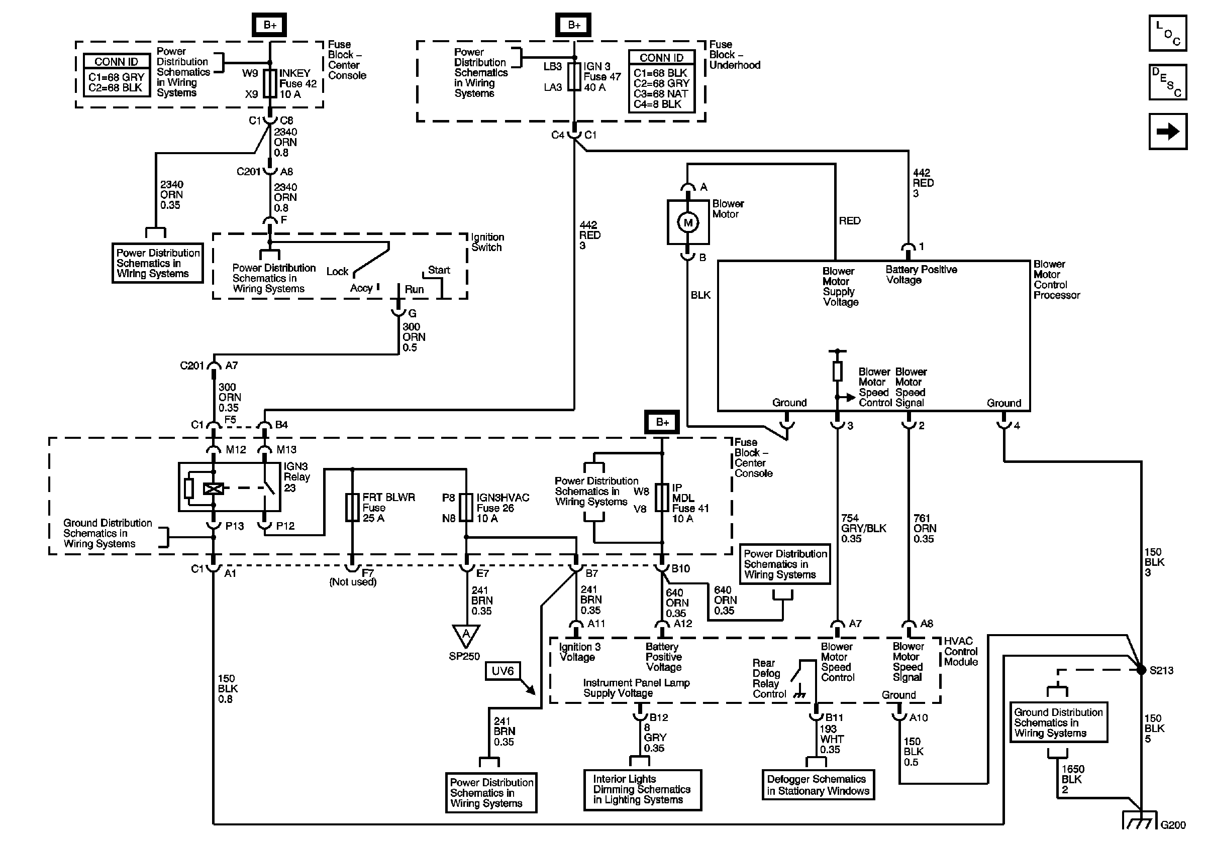
🢒 Power, Ground and Blower Controls
Power, Ground and Blower Controls
Power, Ground and Blower Controls
Master Electrical Component List
Air Delivery Description and Operation
A/C Compressor Controls
Fuse Block-Underhood Fuse: 48, Fuse Block Center Console Fuses
Fuse Block-Underhood Fuse: 48, Fuse Block Center Console Fuses
Air Delivery and Temperature Control
Fuse Block-Underhood Fuse: 48, Fuse Block Center Console Fuses
Fuse Block - Center Console Fuse: IGN 3 HVAC
Data Link Connector (DLC) Schematics
Panel Lamps - Pontiac, Page 2 of 2
Defogger Schematics
Ground G200 - Buick
Ground G200 - Buick