GM Service Manual Online
For 1990-2009 cars only
Makes
🢒
Pontiac
🢒
2000
🢒
Bonneville
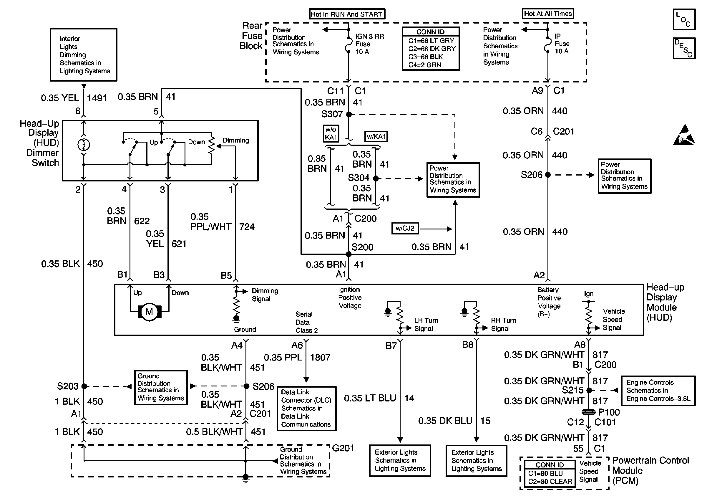
🢒 Cell 83: Head Up Display
Cell 83: Head Up Display
Cell 83: Head Up Display