GM Service Manual Online
For 1990-2009 cars only
Makes
🢒
Pontiac
🢒
2001
🢒
Bonneville
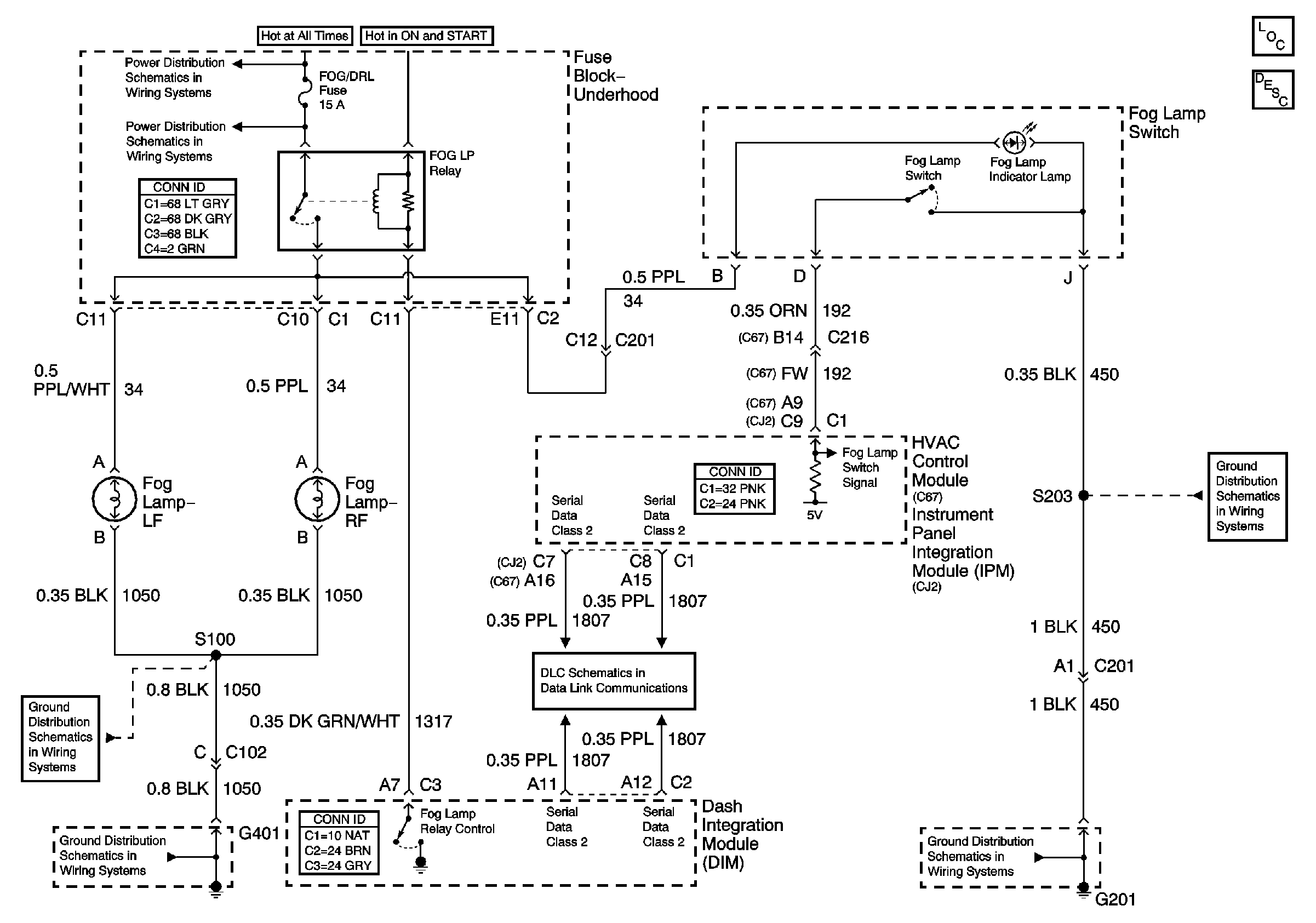
🢒 Fog Lights Schematic
Fog Lights Schematic
Master Electrical Component List
Battery Feed to the Fuse Block - Underhood
Fog Lamp and Headlamp Fuses and Relays ( Fuse Block - Underhood)
G401 (2 of 2)
G401 (2 of 2)
Class 2 Serial Data
G201 (1 of 2)
G201 (1 of 2)