GM Service Manual Online
For 1990-2009 cars only

Purpose

The basic Evaporative Emission (EVAP) Control system used on all vehicles is the charcoal canister storage method. This method transfers fuel vapor from the fuel tank to an activated carbon (charcoal) storage device (canister) to hold the vapors when the vehicle is not operating. When the engine is running, the fuel vapor is purged from the carbon element by intake air flow and consumed in the normal combustion process.

Operation


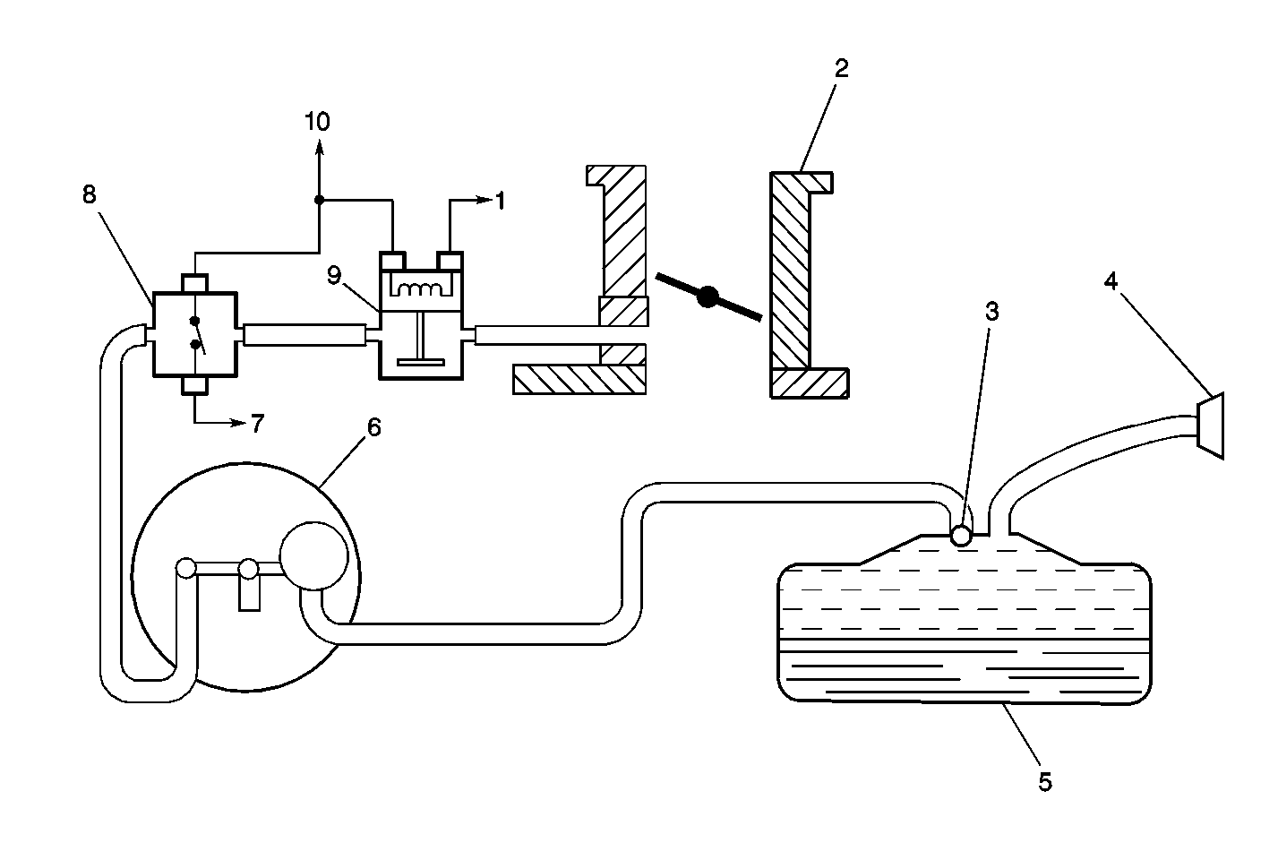
Object Number: 12363  Size: MF
(1)EVAP Canister Purge Valve Driver Circuit
(2)Throttle Body
(3)Rollover Valve
(4)Fuel Cap
(5)Fuel Tank
(6)EVAP Canister
(7)EVAP Vacuum Switch Signal
(8)EVAP Vacuum Switch
(9)EVAP Canister Purge Valve
(10)Ignition Feed Circuit

The EVAP purge valve allows manifold vacuum to purge the canister. The Powertrain Control Module (PCM) supplies a ground to energize the EVAP purge valve (purge ON ). The EVAP purge valve control is Pulse Width Modulated (PWM) or turned ON and OFF several times a second. The PCM controlled PWM output is commanded when the appropriate conditions have been met:

    • Engine coolant temperature above 25°C (77°F).
    • After the engine has been running about 2 1/2 minutes on a cold start or 30 seconds on a warm start.
    • The vehicle is operating in closed loop fuel control.

Canister purge PWM duty cycle varies according to operating conditions determined by mass air flow, fuel trim, intake air temperature, and throttle position. Canister purge will be disabled if TP angle increases to above 70%. Canister purge will be re-enabled when TP angle decreases below 66%.


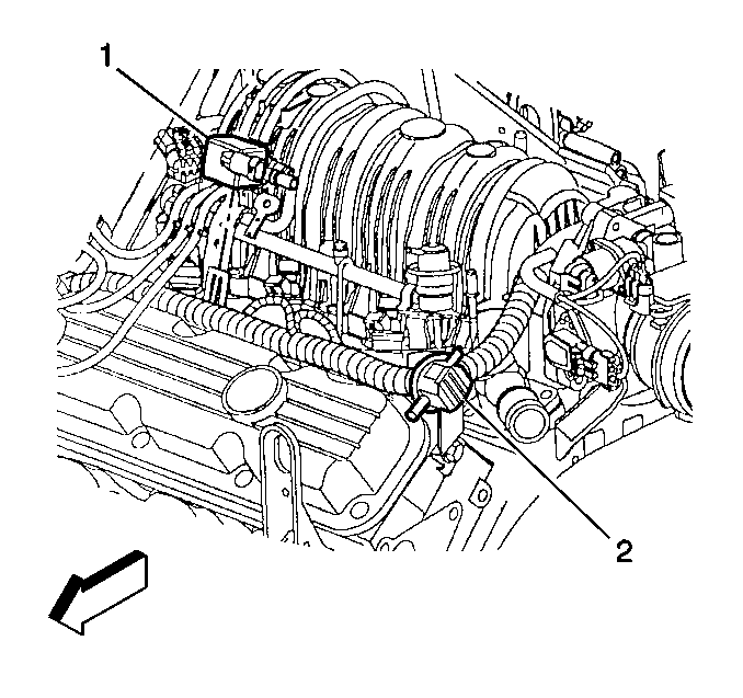
Object Number: 12674  Size: SH
(1)EVAP Canister Purge Valve
(2)EVAP Vacuum Switch

The EVAP vacuum switch is a normally closed switch positioned in the purge line between the canister and the EVAP purge valve. The EVAP vacuum switch will open when vacuum increases to greater than 5 inches of water in the purge line. The EVAP vacuum switch is used by the PCM to monitor EVAP purge valve operation and purge system integrity. The EVAP vacuum switch should be closed with no vacuum present (0% EVAP Purge PWM). With EVAP Purge PWM at 25% or greater, the EVAP vacuum switch should open.

Diagnosis

Poor idle, stalling and poor driveability can be caused by the following conditions:

    • Malfunctioning EVAP purge valve.
    • Damaged canister.
    • Hoses split, cracked and/or not connected properly.

An incorrect EVAP purge system flow should set a DTC P0441. A continuous purge condition with no purge commanded by the PCM should set a DTC P1441.

Evaporative Emissions System Purge/Pressure Diagnostic Station J 41413


Object Number: 20803  Size: SH
(1)Main Valve
(2)Evaporative Emission System Purge/Presure Diagnostic Station J 41413
(3)Nitrogen Cylinder
(4)Black Connecting Hose
(5)Threaded Fitting
(6)Gauge Set

The EVAP system purge/pressure diagnostic station is used to clear carbon released into the EVAP system by the canister. Carbon released into the EVAP system may cause EVAP system components to be inoperative. If diagnosis indicates that an EVAP system component needs to be replaced, the system should be checked for released carbon. A released carbon condition must be corrected before replacing any EVAP system component. Procedures for checking the EVAP system for released carbon and for correcting a released carbon condition are in the Diagnostic Aids for the applicable DTC tables.