GM Service Manual Online
For 1990-2009 cars only

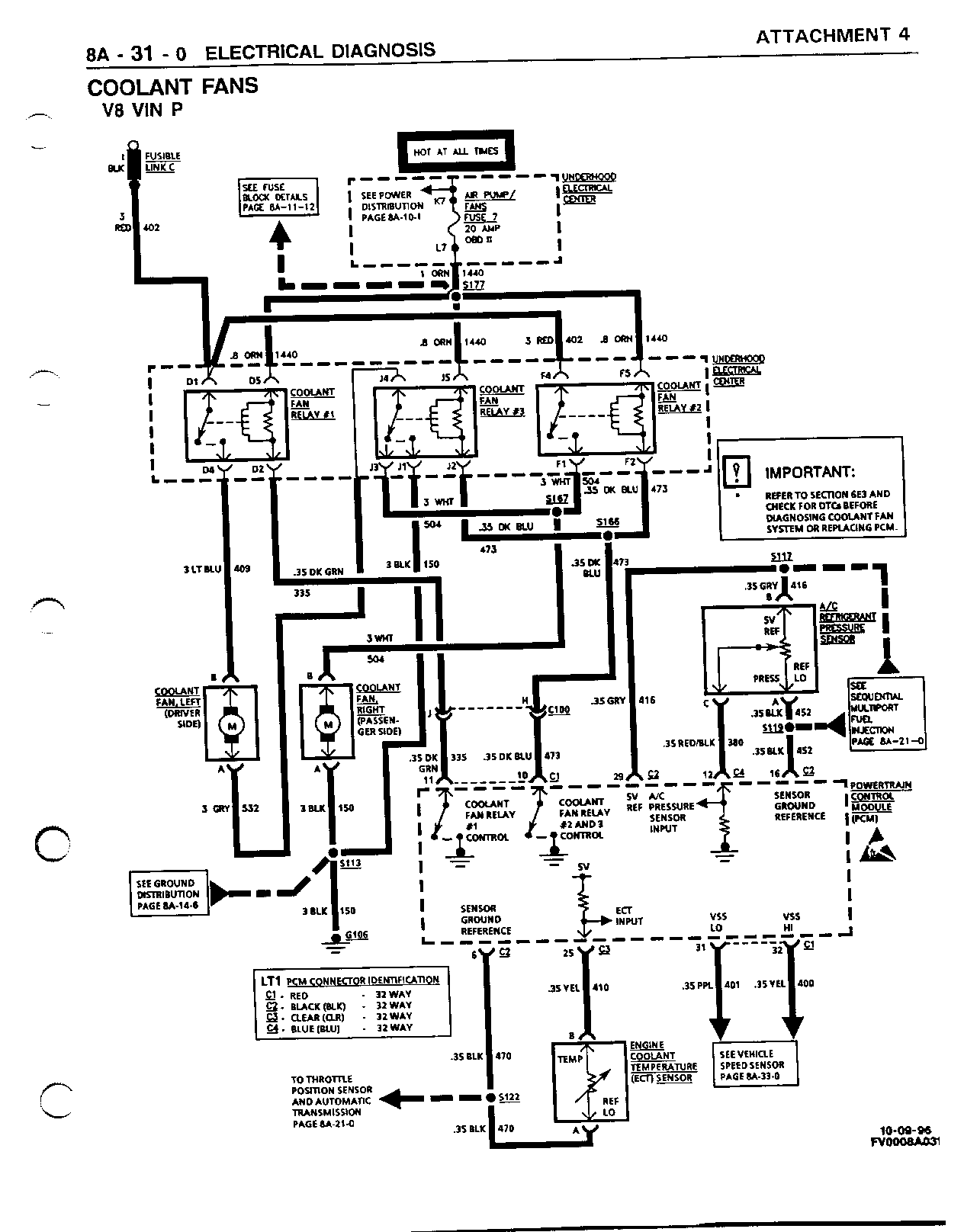
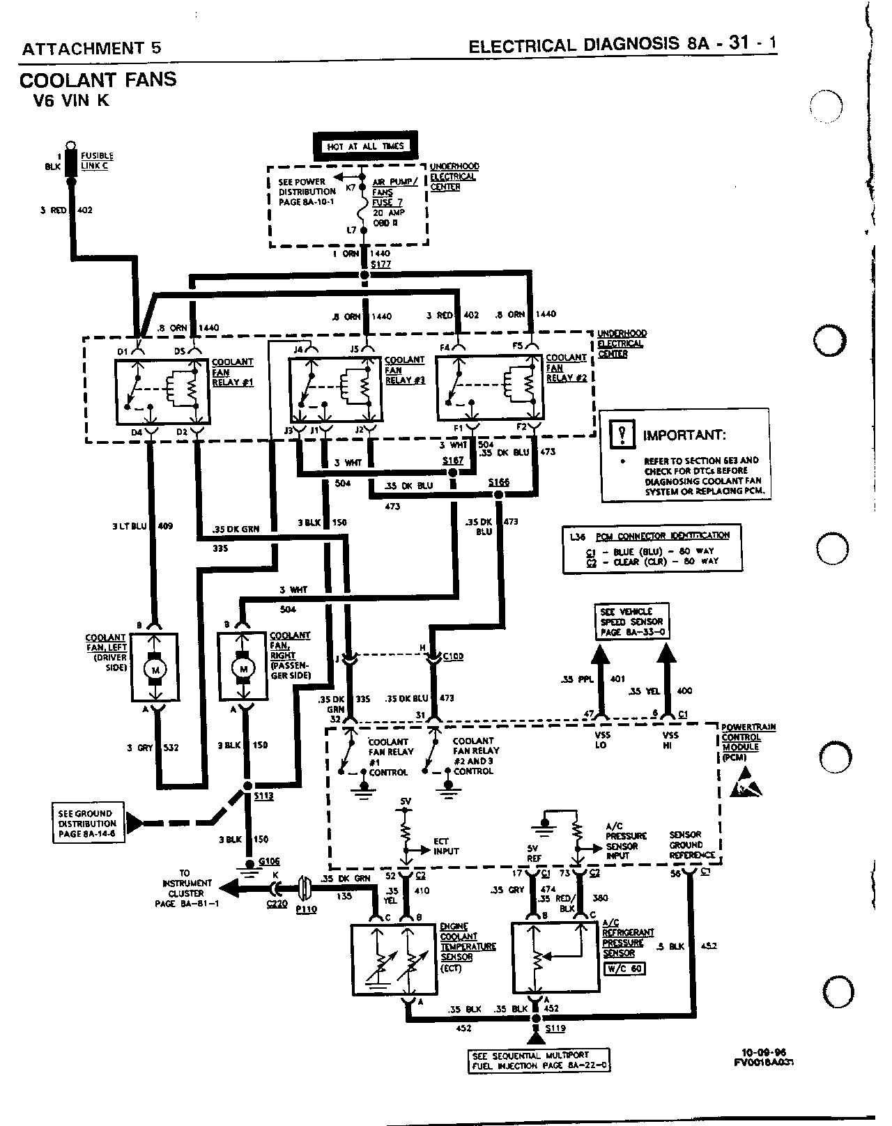
SMU - SECTION 8A - 31 - NEW SECTION FOR COOLANT FANS

SUBJECT: SERVICE MANUAL UPDATE - SECTION 8A-31 - NEW SECTION FOR COOLANT FANS

MODELS: 1996-97 CHEVROLET CAMARO 1996-97 PONTIAC FIREBIRD

THIS BULLETIN IS BEING ISSUED TO PROVIDE A NEW SECTION 8A-31 (COOLANT FANS) WHICH WAS OMITTED FROM THE 1996 AND 1997 CAMARO/FIREBIRD SERVICE MANUAL (GMP/96-F-1 AND GMP/97-F-1).

PLEASE INSERT THE FOLLOWING ATTACHMENTS (1996: ATTACHMENTS 1 - 3, 1997: ATTACHMENTS 4 - 6) INTO THE APPROPRIATE AREA OF THE SERVICE MANUAL.

FIGURES: 00 ATTACHMENTS: 06


Object Number: 96913  Size: FS


Object Number: 96914  Size: FS


Object Number: 96568  Size: FS


Object Number: 96569  Size: FS


Object Number: 96570  Size: FS


Object Number: 96571  Size: FS

GENERAL MOTORS BULLETINS ARE INTENDED FOR USE BY PROFESSIONAL TECHNICIANS, NOT A "DO-IT-YOURSELFER". THEY ARE WRITTEN TO INFORM THOSE TECHNICIANS OF CONDITIONS THAT MAY OCCUR ON SOME VEHICLES, OR TO PROVIDE INFORMATION THAT COULD ASSIST IN THE PROPER SERVICE OF A VEHICLE. PROPERLY TRAINED TECHNICIANS HAVE THE EQUIPMENT, TOOLS, SAFETY INSTRUCTIONS AND KNOW-HOW TO DO A JOB PROPERLY AND SAFELY. IF A CONDITION IS DESCRIBED, DO NOT ASSUME THAT THE BULLETIN APPLIES TO YOUR VEHICLE, OR THAT YOUR VEHICLE WILL HAVE THAT CONDITION. SEE A GENERAL MOTORS DEALER SERVICING YOUR BRAND OF GENERAL MOTORS VEHICLE FOR INFORMATION ON WHETHER YOUR VEHICLE MAY BENEFIT FROM THE INFORMATION.

COPYRIGHT 1996 GENERAL MOTORS CORPORATION. ALL RIGHTS RESERVED.