GM Service Manual Online
For 1990-2009 cars only

SMU-SECT. 8A -130 REV. SCHEMETIC DIAGNOSTIC

SUBJECT: SERVICE MANUAL UPDATE - SECTION 8A-130 - REVISED SCHEMATIC, DIAGNOSTIC CHARTS, AND CIRCUIT DESCRIPTION FOR POWER DOOR LOCKS

MODELS: 1996-97 CHEVROLET CAMARO 1996-97 PONTIAC FIREBIRD

THIS BULLETIN IS BEING ISSUED TO REVISE THE SCHEMATIC, DIAGNOSTIC CHARTS, AND CIRCUIT DESCRIPTION FOR POWER DOOR LOCKS IN SECTION 8A-130 OF THE CAMARO/FIREBIRD SERVICE MANUAL (GMP/96-F-1 AND GMP/97-F-1).

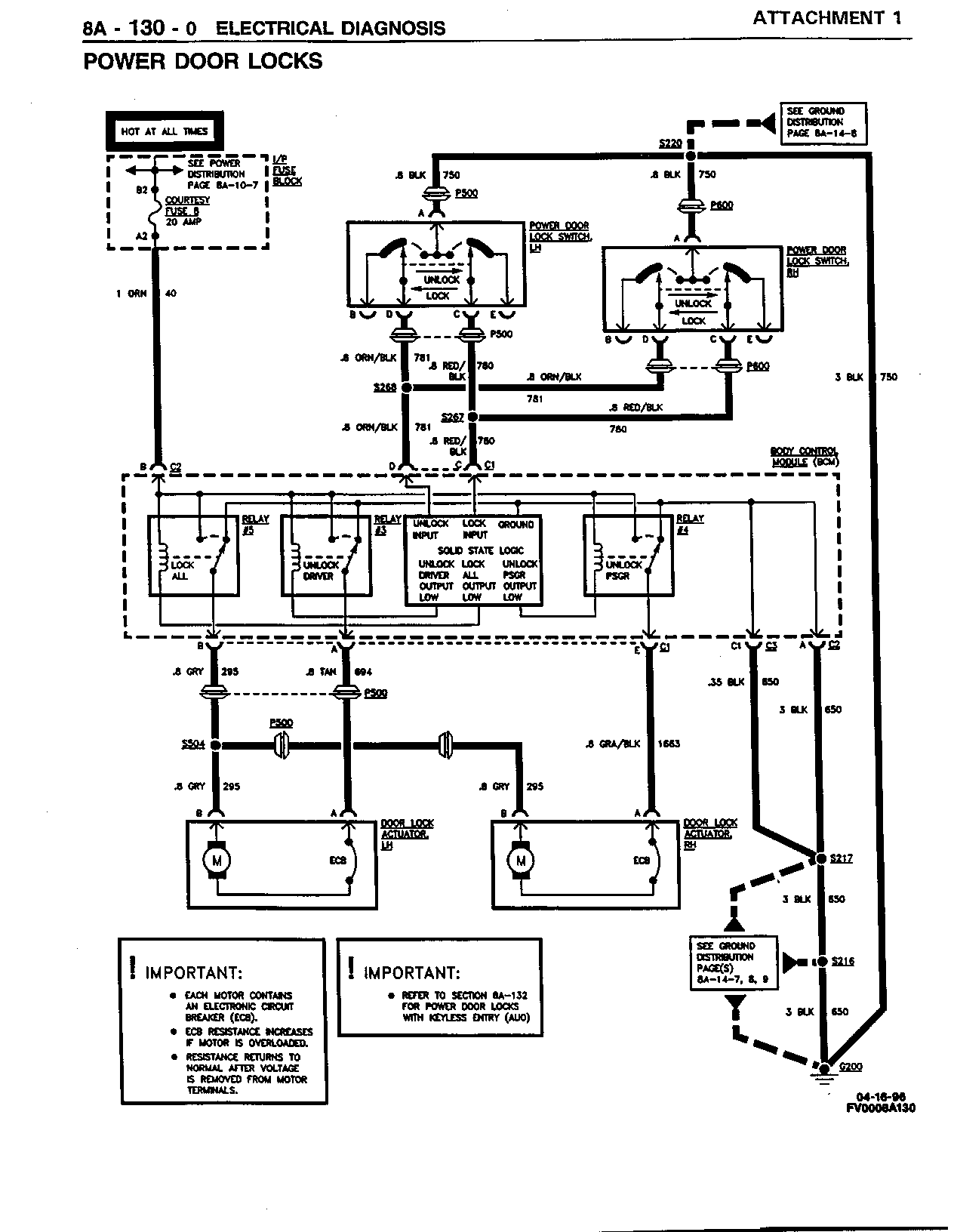
REVISED SCHEMATIC:

THE ATTACHED SCHEMATIC (ATTACHMENT 1) REPLACES THE EXISTING SCHEMATIC ON PAGES 8A-130-0 AND 8A-132-0 IN BOTH OF THE SERVICE MANUALS.

REVISED DIAGNOSTIC CHARTS:

PLEASE USE THE ATTACHED SYMPTOM TABLE AND DIAGNOSTIC CHARTS (ATTACHMENTS 2 - 6) TO REPLACE THE EXISTING TABLE/CHARTS IN THE APPROPRIATE SERVICE MANUALS.

REVISED CIRCUIT DESCRIPTION:

CIRCUIT OPERATION -

IMPORTANT:

THE POWER DOOR LOCK SYSTEM IS CONTROLLED BY THE BODY CONTROL MODULE (BCM), WHICH CONTAINS THE RETAINED ACCESSORY POWER (RAP) SUBSYSTEM. THE RAP SUBSYSTEM ENABLES THE POWER DOOR LOCKS FOR UP TO 10 MINUTES AFTER IGNITION IS TURNED OFF AND BOTH DOORS REMAIN CLOSED OR FOR 35 SECONDS AFTER EXITING THE VEHICLE AND CLOSING THE DOORS. THE POWER DOOR LOCK SYSTEM IS ALSO ENABLED WHENEVER A DOOR IS OPEN, UNLESS THE LOCKOUT PREVENTION FEATURE IS ENABLED AND THE IGNITION KEY IS IN THE IGNITION (SEE BELOW). FOR A COMPLETE UNDERSTANDING OF RAP OPERATION, REFER TO "RETAINED ACCESSORY POWER (RAP)" IN SECTION 8A-15 OF THE SERVICE MANUAL.

WHEN A DOOR LOCK SWITCH IS ACTIVATED, BOTH DOORS WILL LOCK OR UNLOCK IN UNISON. EACH LOCK CAN ALSO BE OPERATED MANUALLY. THE LOCKS ARE OPERATED BY REVERSIBLE ACTUATORS. THE DOOR LOCK SWITCHES OPERATE THE ACTUATORS BY APPLYING A GROUND INPUT SIGNAL TO THE BODY CONTROL MODULE (BCM), WHICH COMMANDS THE ACTUATORS TO LOCK OR UNLOCK. WHEN EITHER THE LEFT OR RIGHT DOOR LOCK SWITCH IS MOVED TO THE LOCK POSITION, THE BODY CONTROL MODULE (BCM) SWITCHES BATTERY VOLTAGE TO BOTH ACTUATORS FROM THE GRY (295) WIRES. THE LEFT AND RIGHT ACTUATORS ARE GROUNDED THROUGH THE TAN (694) AND GRY/BLK (1663) WIRES, THROUGH THE BODY CONTROL MODULE (BCM) AND THE BLK (650) WIRES TO GROUND G200. WHEN EITHER THE LEFT OR RIGHT DOOR LOCK SWITCH IS MOVED TO THE UNLOCK POSITION, THE BODY CONTROL MODULE (BCM) SWITCHES BATTERY VOLTAGE TO BOTH ACTUATORS IN THE OPPOSITE DIRECTION FROM THE TAN (694) AND GRY/BLK (1663) WIRES. BOTH ACTUATORS ARE GROUNDED THROUGH THE GRY (295) WIRES, THROUGH THE BODY CONTROL MODULE (BCM) AND THE BLK (650) WIRES TO GROUND G200.

DOOR LOCK FEATURE CUSTOMIZATION -

THE BODY CONTROL MODULE (BCM) CAN BE PROGRAMMED TO CUSTOMIZE POWER DOOR LOCK OPERATION. THE TWO PROGRAMMABLE FUNCTIONS, LAST DOOR CLOSED LOCKING AND LOCKOUT PREVENTION, ARE DESCRIBED BELOW. BODY CONTROL MODULE (BCM) PROGRAMMING INFORMATION CAN BE FOUND IN SECTION 9D OF THE SERVICE MANUAL.

LAST DOOR CLOSED LOCKING -

LAST DOOR CLOSED LOCKING IS AVAILABLE ON ALL VEHICLES WITH POWER DOOR LOCKS. THIS FEATURE PROVIDES FOR DELAYED LOCKING OF THE DOORS (THREE SECONDS AFTER THE LAST DOOR IS CLOSED). THIS ASSURES ALL VEHICLE DOORS ARE LOCKED AFTER THE DRIVER'S DOOR LOCK SWITCH IS PRESSED AND THE DRIVER AND ALL PASSENGERS HAVE EXITED THE VEHICLE. WHEN THE LOCK SWITCH IS PRESSED, AN AUDIBLE WARNING WILL SOUND THREE TIMES TO INDICATE THAT A LAST DOOR CLOSED LOCKING FUNCTION IS PENDING.

PRESSING THE LOCK SWITCH AGAIN WILL IMMEDIATELY LOCK THE DOORS. PRESSING THE SWITCH TO THE UNLOCK POSITION WILL CANCEL THE LAST DOOR CLOSED LOCKING FUNCTION. THE LAST DOOR CLOSED LOCKING FUNCTION WILL NOT INITIATE IF THE IGNITION KEY IS LEFT IN THE IGNITION AND THE LOCKOUT PREVENTION FEATURE IS ENABLED. LAST DOOR CLOSED LOCKING IS DISABLED FROM THE FACTORY AND CAN BE ENABLED IF DESIRED. REFER TO SECTION 9D OF THE SERVICE MANUAL.

LOCKOUT PREVENTION -

LOCKOUT PROTECTION PREVENTS THE DRIVER FROM LOCKING THE KEYS IN THE VEHICLE. THE POWER DOOR LOCKS ARE DISABLED WITH THE IGNITION KEY IN THE IGNITION AND A DOOR OPEN. WHEN THE LOCK SWITCH IS PRESSED WITH A DOOR OPEN, AN AUDIBLE WARNING WILL SOUND FIVE TIMES AS A REMINDER TO REMOVE THE IGNITION KEY FROM THE IGNITION BEFORE LOCKING THE DOORS. LOCKOUT PREVENTION IS ENABLED FROM THE FACTORY AND CAN BE DISABLED IF DESIRED. REFER TO SECTION 9D OF THE SERVICE MANUAL.

FIGURES: 00 ATTACHMENTS: 06


Object Number: 169810  Size: FS


Object Number: 169811  Size: FS


Object Number: 169812  Size: FS


Object Number: 169813  Size: FS


Object Number: 169814  Size: FS


Object Number: 169815  Size: FS

GENERAL MOTORS BULLETINS ARE INTENDED FOR USE BY PROFESSIONAL TECHNICIANS, NOT A "DO-IT-YOURSELFER". THEY ARE WRITTEN TO INFORM THOSE TECHNICIANS OF CONDITIONS THAT MAY OCCUR ON SOME VEHICLES, OR TO PROVIDE INFORMATION THAT COULD ASSIST IN THE PROPER SERVICE OF A VEHICLE. PROPERLY TRAINED TECHNICIANS HAVE THE EQUIPMENT, TOOLS, SAFETY INSTRUCTIONS AND KNOW-HOW TO DO A JOB PROPERLY AND SAFELY. IF A CONDITION IS DESCRIBED, DO NOT ASSUME THAT THE BULLETIN APPLIES TO YOUR VEHICLE, OR THAT YOUR VEHICLE WILL HAVE THAT CONDITION. SEE A GENERAL MOTORS DEALER SERVICING YOUR BRAND OF GENERAL MOTORS VEHICLE FOR INFORMATION ON WHETHER YOUR VEHICLE MAY BENEFIT FROM THE INFORMATION.

COPYRIGHT 1997 GENERAL MOTORS CORPORATION. ALL RIGHTS RESERVED.