GM Service Manual Online
For 1990-2009 cars only
Makes
🢒
Pontiac
🢒
1997
🢒
Firebird
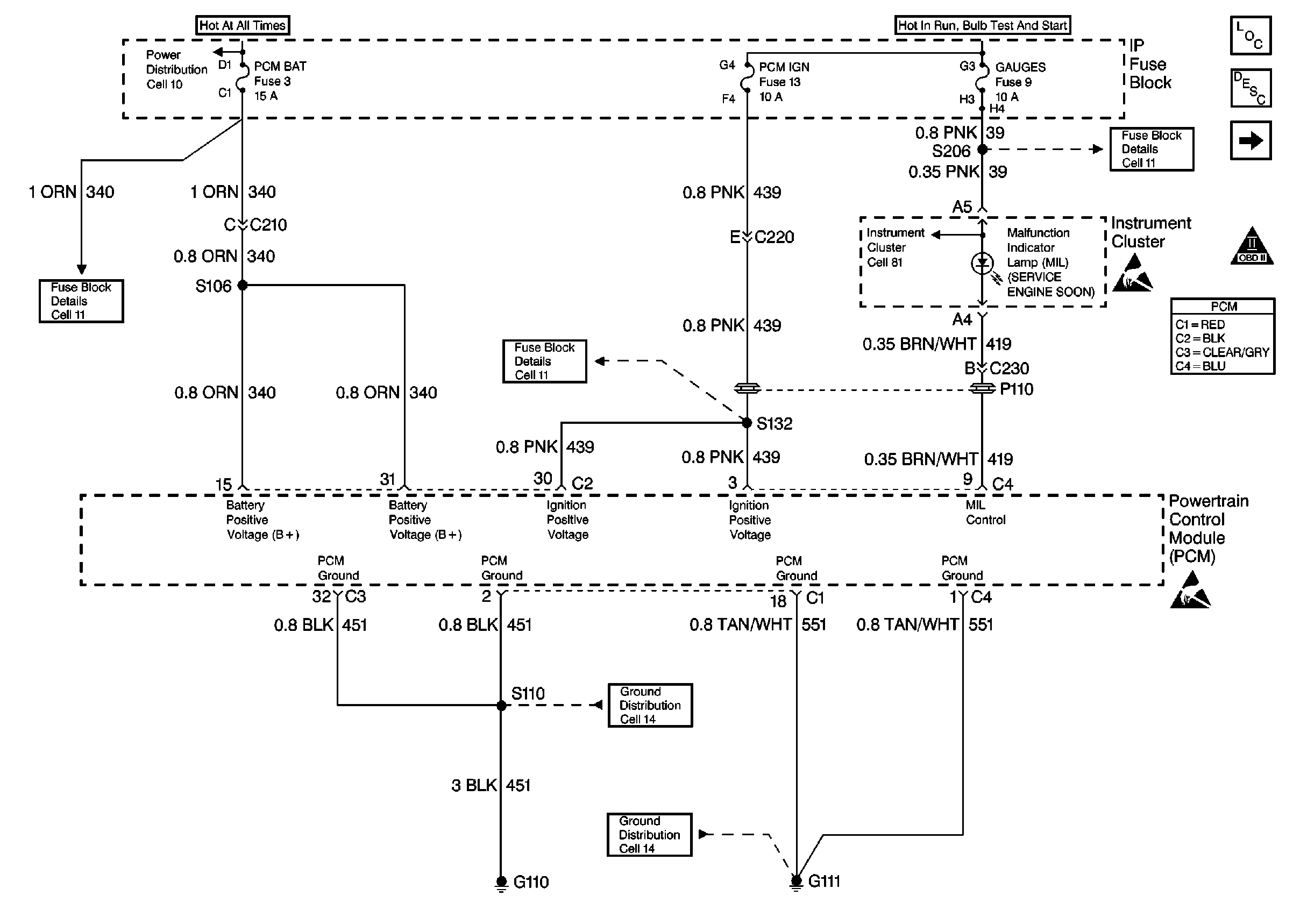
🢒 Power, Ground and MIL
Power, Ground and MIL
Power, Ground and MIL
Engine Controls Components
Powertrain Control Module (PCM)
Data Link Connector
OBD II Symbol Description Notice
Handling ESD Sensitive Parts Notice
Handling ESD Sensitive Parts Notice