GM Service Manual Online
For 1990-2009 cars only

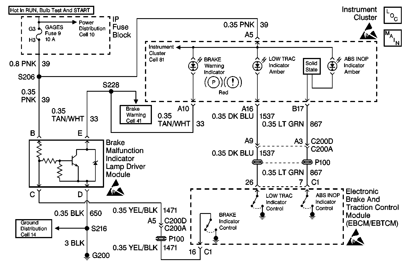
Object Number: 213307  Size: MF
ABS Components
ABS/TCS Schematics
Power Distribution Schematics
Power Distribution Schematics
Data Link Connector Schematics
Handling ESD Sensitive Parts Notice
Power Distribution Schematics

Circuit Description

The ABS indicator is controlled by the EBCM/EBTCM. The EBCM/EBTCM supplies the ground to CKT 867 in order to keep the indicator off. When CKT 867 looses ground at the EBCM/EBTCM, the ABS indicator turns on.

Diagnostic Aids

    • It is very important that a thorough inspection of the wiring and connectors be performed. Failure to carefully and fully inspect wiring and connectors may result in misdiagnosis, causing part replacement with reappearance of the malfunction.
    • Thoroughly inspect any circuitry that may be causing the complaint for the following conditions:
       - Backed out terminals
       - Improper mating
       - Broken locks
       - Improperly formed or damaged terminals
       - Poor terminal-to-wiring connections
       - Physical damage to the wiring harness
    • The following conditions may cause an intermittent malfunction:
       - A poor connection
       - Rubbed-through wire insulation
       - A broken wire inside the insulation
    • If an intermittent malfunction exists refer to Troubleshooting Procedures Cell 4 in Electrical Diagnosis for further diagnosis.

Test Description

The number(s) below refer to the step number(s) on the diagnostic table.

  1. This step checks for an internal EBCM/EBTCM malfunction.

  2. This step checks for a short to ground in CKT 867.

ABS Indicator Inoperative with No DTC Set

Step

Action

Value(s)

Yes

No

DEFINITION: ABS Indicator never comes on.

1

Was the Diagnostic System Check performed?

--

Go to Step 2

Go to Diagnostic System Check

2

  1. Turn the ignition switch to the OFF position.
  2. Disconnect the EBCM/EBTCM connector C1.
  3. Turn the ignition switch to the RUN position.

Does the ABS Indicator come on?

--

Go to Step 3

Go to Step 4

3

Replace the EBCM/EBTCM. Refer to Electronic Brake Control Module Replacement .

Is the replacement complete?

--

Go to Diagnostic System Check

--

4

  1. Turn the ignition switch to the OFF position.
  2. Install the J 39700 Universal Pinout Box using the J 39700-530 cable adapter to connector C1 only.
  3. Disconnect the Instrument Cluster connector. Refer to Instrument Cluster Cell 81 in Electrical Diagnosis for connector pinout.
  4. Using J 39200 DMM, measure the resistance between terminals 7 and 15 of J 39700 .

Is the resistance within the range specified in the value(s) column?

OL (infinite)

Go to Step 6

Go to Step 5

5

Repair CKT 867 for a short to ground. Refer to Repair Procedures Cell 5 in Electrical Diagnosis.

Is the repair complete?

--

Go to Diagnostic System Check

--

6

Suspect the Instrument Panel. Refer to Instrument Panel in Instrument Panel, Gauges and Console.

Is the repair complete?

--

Go to Diagnostic System Check

--