GM Service Manual Online
For 1990-2009 cars only

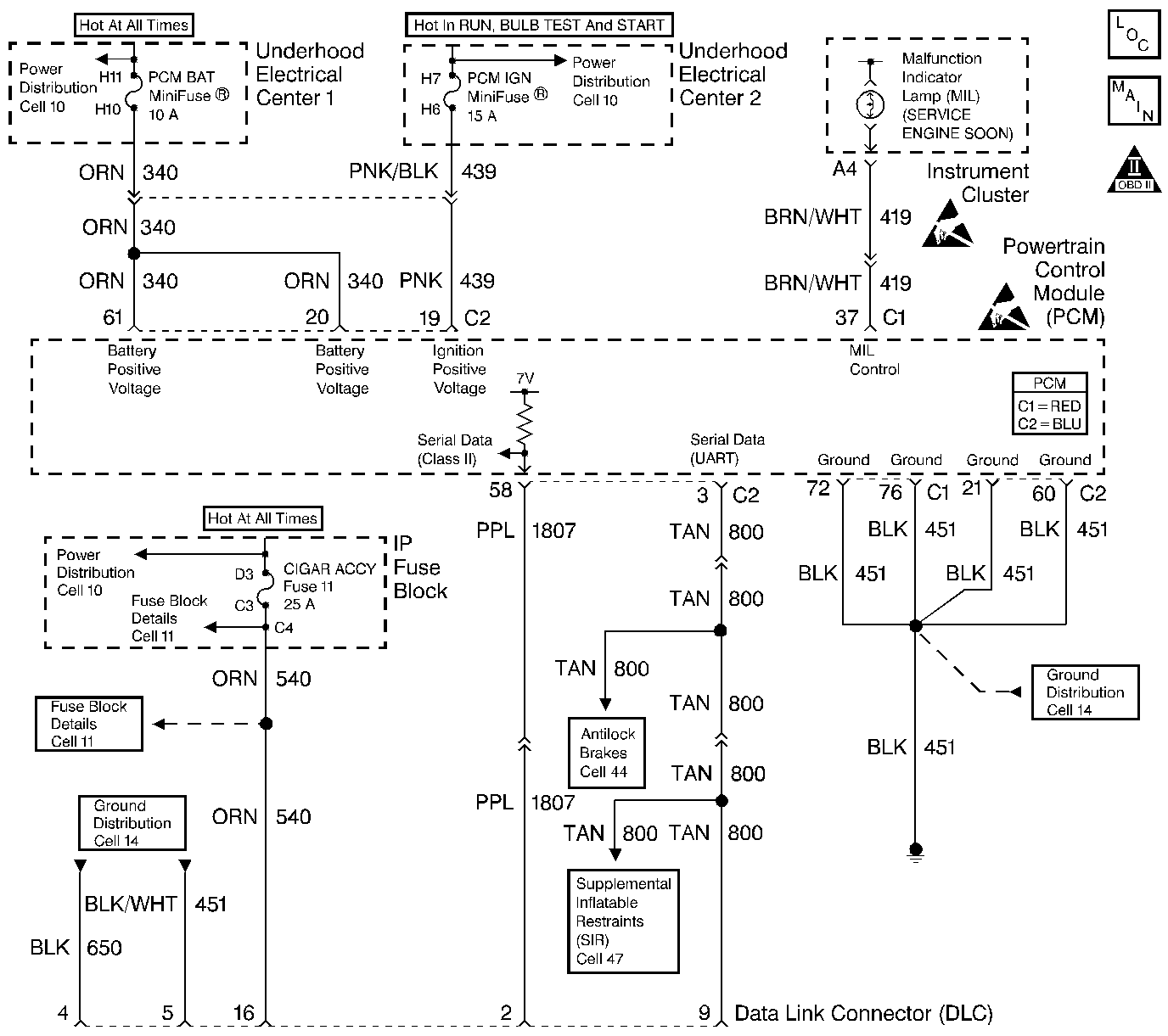
Object Number: 218506  Size: LF
Engine Controls Components
Power, Ground and MIL
OBD II Symbol Description Notice
Handling ESD Sensitive Parts Notice
Handling ESD Sensitive Parts Notice

Circuit Description

The PCM continuously monitors the system voltage. The system voltage information is taken from the PCMs ignition feed circuits. Since voltages below 8.0 volts or above 17.1 volts, could cause improper system operation and/or component damage, the PCM operates in a default mode if a PCM voltage DTC sets. If the system voltage is low the PCM raises the idle speed in order to increase the generator output. If the system voltage is high, the PCM disables most outputs to protect the hardware. A scan tool may not display data if system voltage is outside this range. Because of this, use a DMM in order to monitor system voltage to verify if the fault is currently present.

Conditions for Running the DTC

The engine run time is greater than 10 seconds.

Conditions for Setting the DTC

    • The PCM senses the system voltage is above 17.1 volts.
    • All the conditions are present for 5 seconds.

Action Taken When the DTC Sets

    • The PCM stores DTC P0563 in the PCM memory when the diagnostic runs and fails.
    • The Malfunction Indicator Lamp (MIL) will not illuminate.
    • The PCM will record the operating conditions at the time the diagnostic fails. The PCM stores this information in Failure Records.
    • The PCM disables most outputs.
    • The transmission defaults to third gear.
    • The TCC operation is inhibited.
    • The PCM will cycle the cooling fans ON and OFF every few seconds during the time the condition is present.

Conditions for Clearing the DTC

    • A last test failed, or current DTC, clears when the diagnostic runs and does not fail.
    • A history DTC will clear after 40 consecutive warm-up cycles, if no failures are reported by this or any other non-emission related diagnostic.
    • Use a scan tool in order to clear the DTC.

Diagnostic Aids

    • Test the generator voltage sense circuit for high resistance or loose connections. These could cause an intermittent overcharging condition. Refer to Starting and Charging Schematics in Engine Electrical for circuit details.
    • Using Freeze Frame and/or Failure Records data may aid in locating an intermittent condition. If you cannot duplicate the DTC, the information included in the Freeze Frame and/or Failure Records data can aid in determining how many miles since the DTC set. The Fail Counter and Pass Counter can also aid determining how many ignition cycles the diagnostic reported a pass and/or a fail. Operate the vehicle within the same freeze frame conditions (RPM, load, vehicle speed, temperature etc.) that you observed. This will isolate when the DTC failed.

For an intermittent, refer to Symptoms .

Test Description

The numbers below refer to the step numbers on the diagnostic table.

  1. This step tests for excessive generator output. The voltage should remain below 17.1 volts.

Step

Action

Value(s)

Yes

No

1

Did you perform the Powertrain On-Board Diagnostic (OBD) System Check?

--

Go to Step 2

Go to Powertrain On Board Diagnostic (OBD) System Check

2

    Important: If DTC P1635 and/or P1639 are set, refer to those DTCs for further diagnosis.

  1. Turn OFF all the accessories.
  2. Measure the battery voltage at the battery using the DMM J 39200 .
  3. Operate the engine speed above 2000 RPM.

Is the battery voltage less than the specified value?

17.1V

Go to Diagnostic Aids

Go to Step 3

3

Repair the Charging system. Refer to Charging System Check in Engine Electrical.

Is the repair completed?

--

Go to Step 4

--

4

  1. Select the Diagnostic Trouble Code (DTC) option and the Clear DTC Information option using the scan tool.
  2. Idle the engine at the normal operating temperature.
  3. Select the Diagnostic Trouble Code (DTC) option and the Specific DTC option, then enter the DTC number using the scan tool.
  4. Operate the vehicle within the Conditions for Running the DTC as specified in the supporting text, if applicable.

Does the scan tool indicate that this test ran and passed?

--

Go to Step 5

Go to Step 2

5

Select the Capture Info option and the Review Info option using the scan tool.

Does the scan tool display any DTCs that you have not diagnosed?

--

Go to the applicable DTC table

System OK