GM Service Manual Online
For 1990-2009 cars only
Makes
🢒
Pontiac
🢒
2000
🢒
Firebird
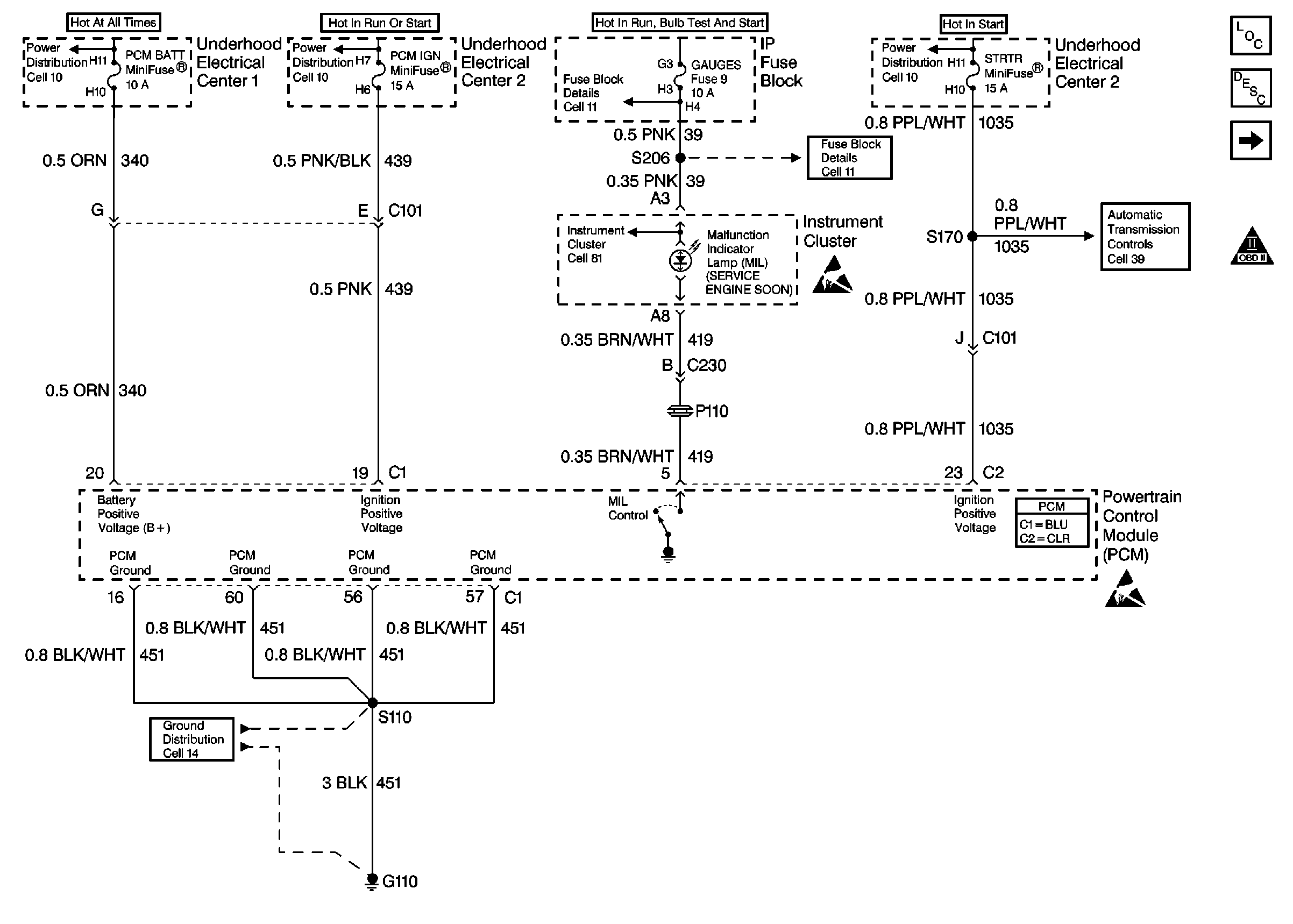
🢒 Power, Ground and MIL
Power, Ground and MIL
Power, Ground and MIL
Engine Controls Components
Powertrain Control Module Description
Power, Ground and MIL
Fusible Links, IP Fuse Block, and Underhood Electrical Centers
Ignition Switch and Underhood Electrical Center 2
I/P Fuses 7, 9, 10 and 11
Ignition Switch and Underhood Electrical Center 2
I/P Fuses 7, 9, 10 and 11
BCM, Engine Coolant Level Indicator Module, PCM, and Rear Compartment Lid Ajar Indicator Switch
Handling ESD Sensitive Parts Notice
Handling ESD Sensitive Parts Notice
G110 V8 VIN G
OBD II Symbol Description Notice