GM Service Manual Online
For 1990-2009 cars only
Makes
🢒
Pontiac
🢒
2009
🢒
G5
🢒
Diagnostic Navigation
🢒
Vehicle Diagnostic Information
🢒 Radio/Navigation System Schematics
Figure
1:
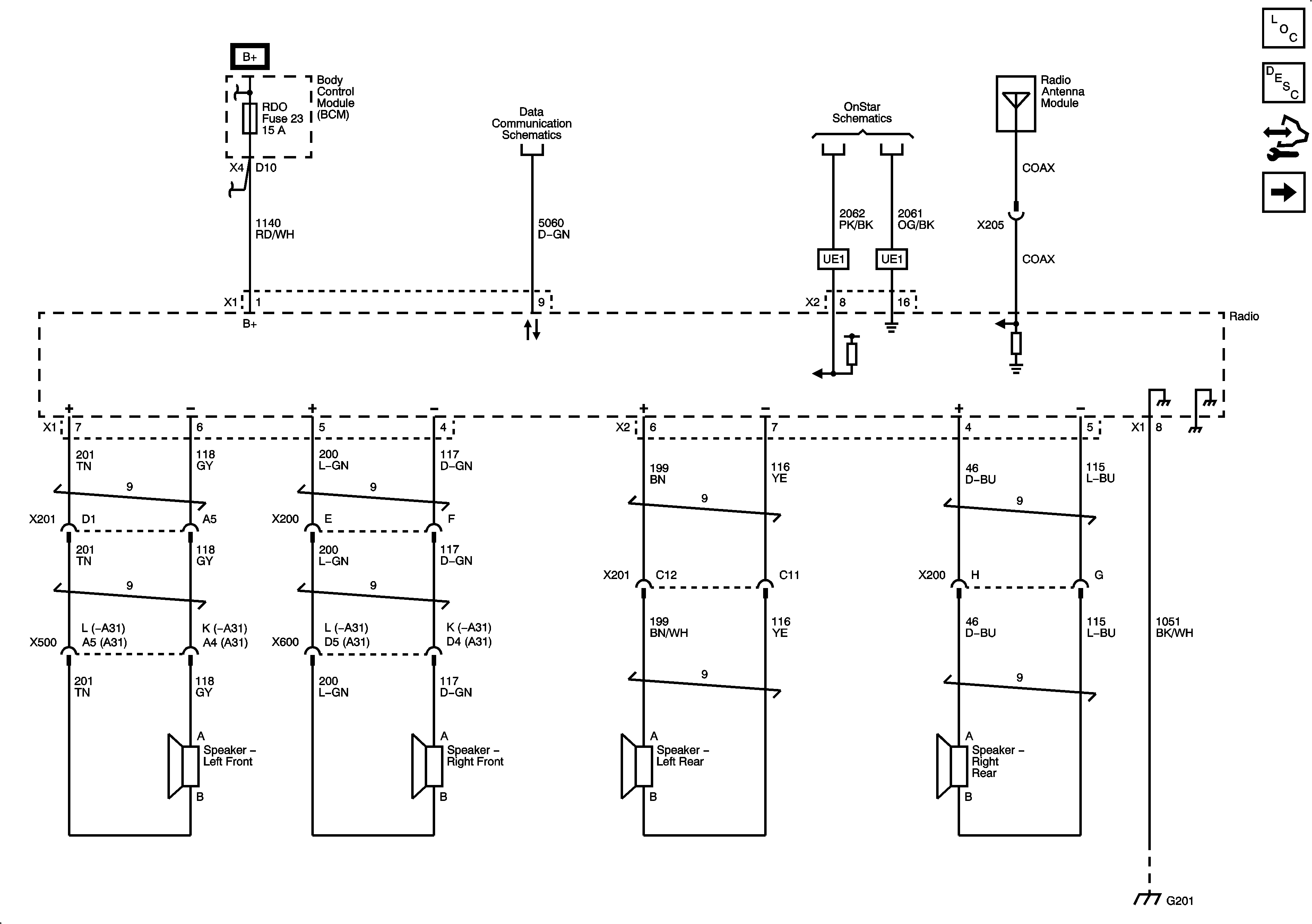
Radio (UQ4)
Figure
2:
Power, Ground, Communication (UQ3)
Figure
3:
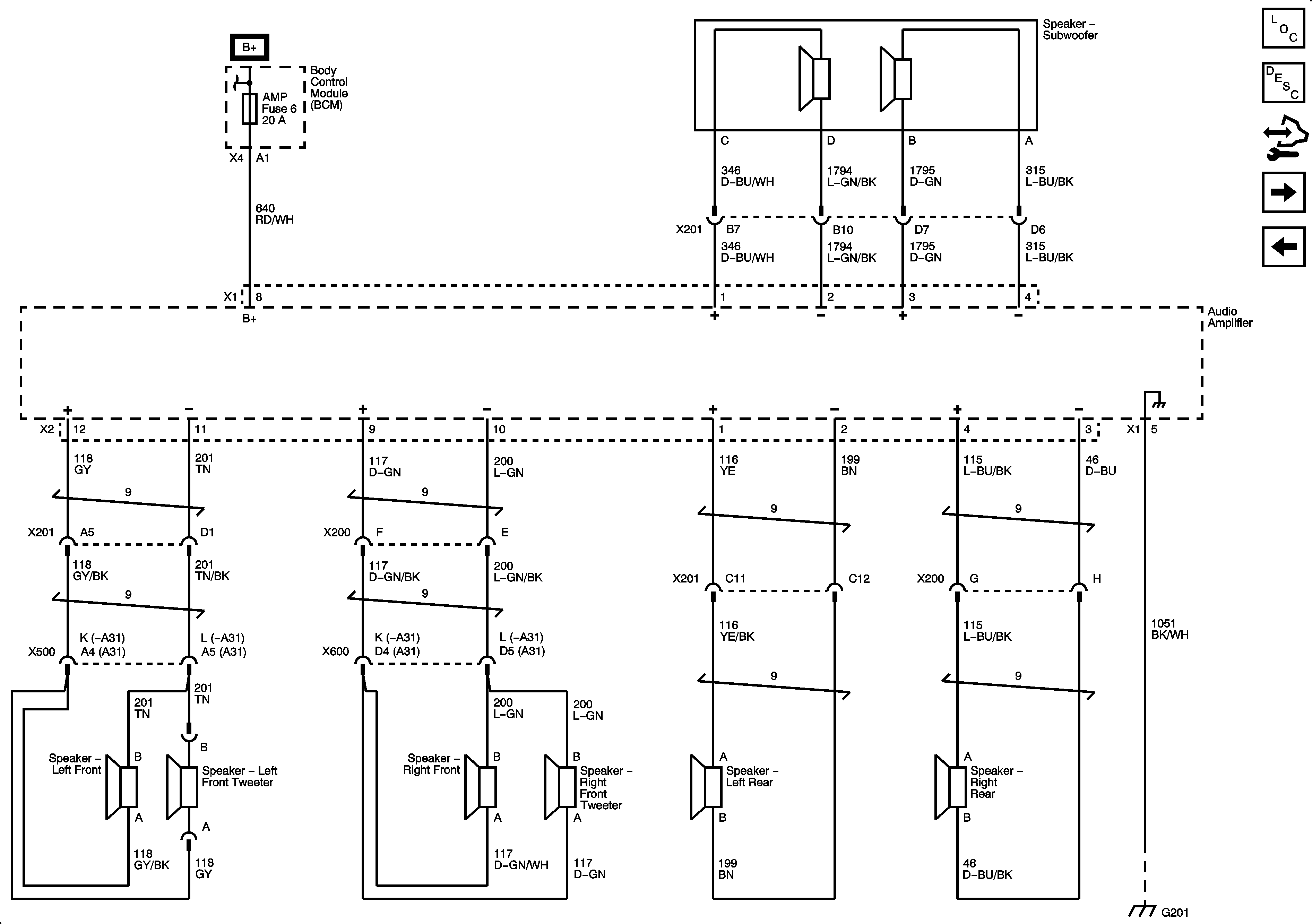
Amplifier, Speakers (UQ3)
Figure
4:
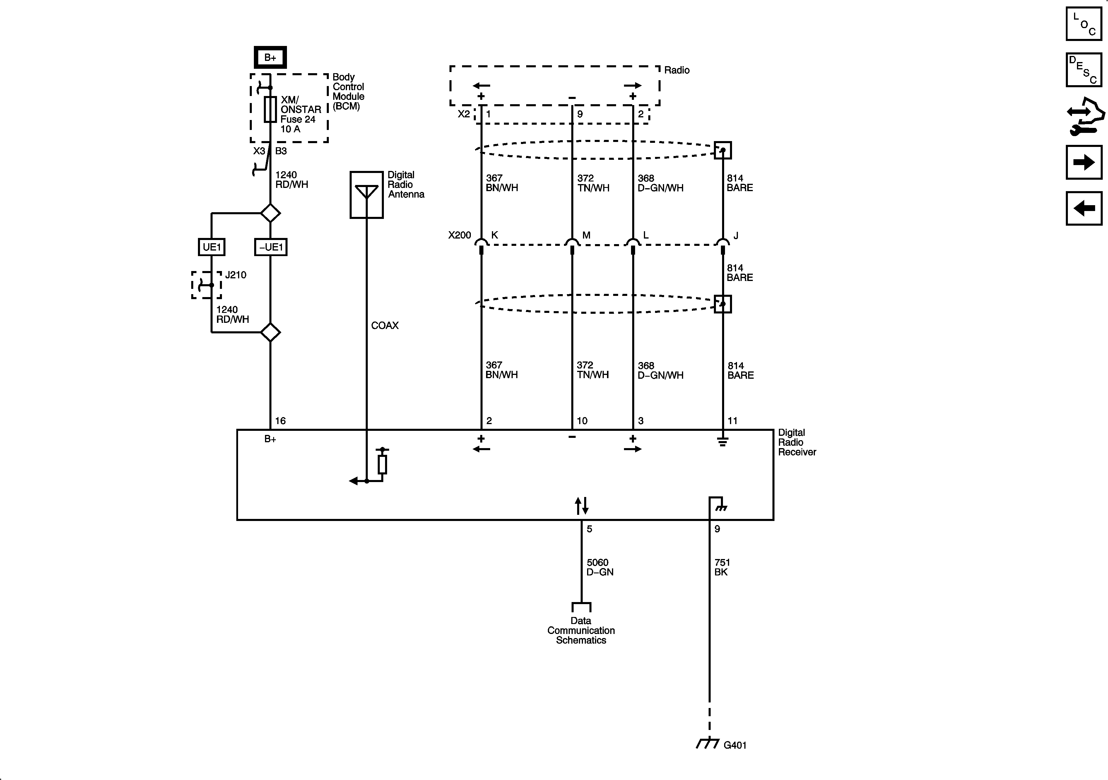
Digital Radio Receiver (U2K)
Figure
5:
Redundant Radio Controls
Digital Radio Receiver (U2K)