GM Service Manual Online
For 1990-2009 cars only
Makes
🢒
Pontiac
🢒
2009
🢒
G8
🢒
Diagnostic Navigation
🢒
Vehicle Diagnostic Information
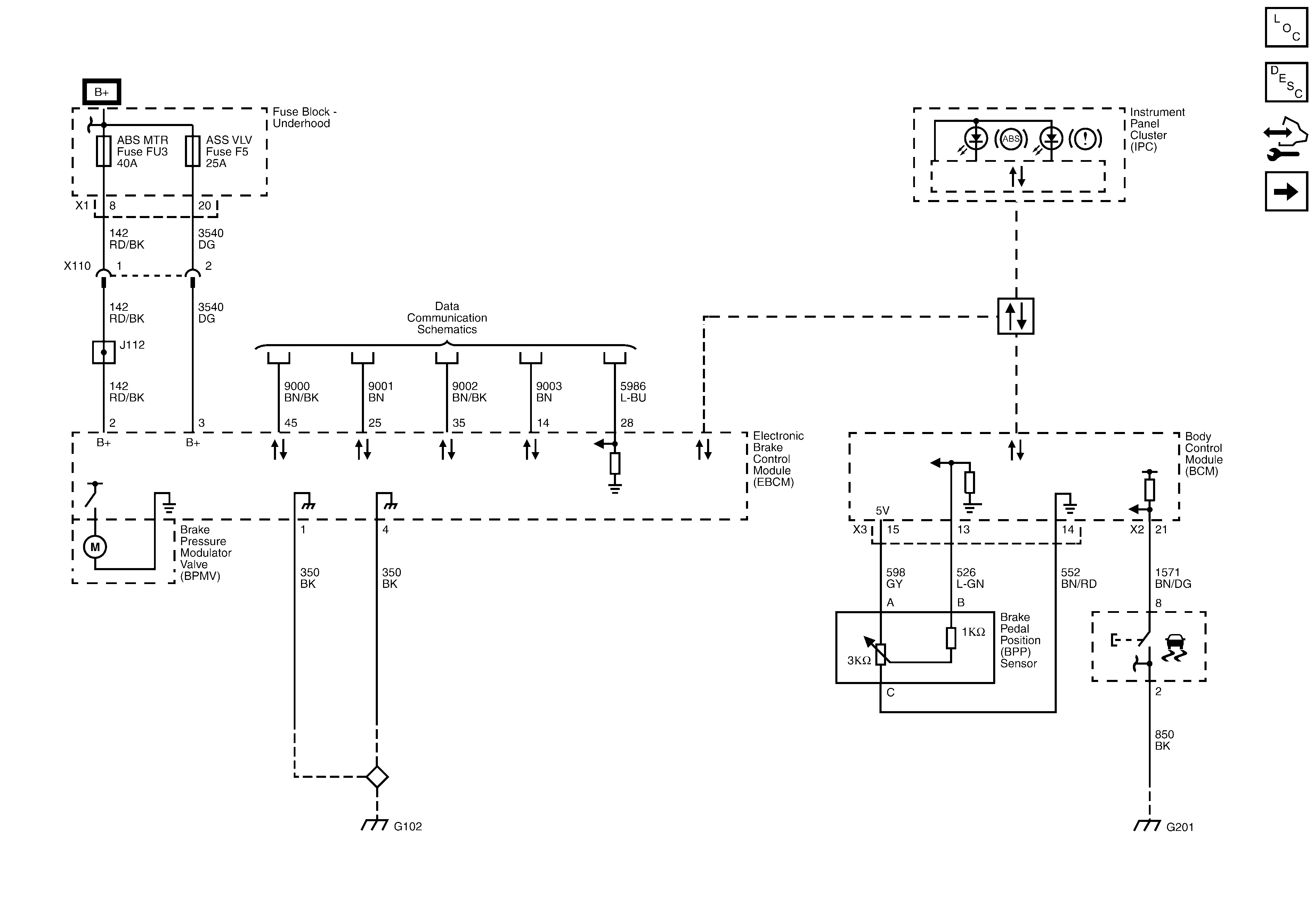
🢒 Antilock Brake System Schematics
Figure
1:
Module Power, Ground and Serial Data
Figure
2:
Wheel Speed Sensors
Figure
3:
Electronic Stability Program Sensors